申请日2014.10.17
公开(公告)日2016.10.12
IPC分类号C02F1/38; B04C5/28; B63B13/00; C02F1/46
摘要
在作为水处理装置的分离装置而使用多个旋液分离器的情况下,存在与旋液分离器的数量相同的下液容器,成本高。提供一种离心式固液分离装置以及使用该离心式固液分离装置的水处理装置,该离心式固液分离装置的特征在于,具有:多个旋液分离器,各旋液分离器具有液体入口、液体出口以及下液口;以及下液容器,其经由配管而与所述多个旋液分离器的各下液口连通,配置于所述多个旋液分离器的下方,在底侧设置有排水孔,其中,所述下液容器在比所述配管的下方开口端靠上方侧的位置具有空间形成部。
权利要求书
1.一种离心式固液分离装置,其特征在于,具有:
多个旋液分离器,各旋液分离器至少具有液体入口、液体出口以及下液口;以及
下液容器,其与所述多个旋液分离器的各下液口连通,
其中,所述下液容器在比与所述多个旋液分离器的各下液口连通的连通开口端靠上方侧的位置具有空间形成部。
2.根据权利要求1所述的离心式固液分离装置,其特征在于,
所述连通开口端是所述各下液口。
3.根据权利要求1或2所述的离心式固液分离装置,其特征在于,
在所述下液容器设置有排水孔,
所述离心式固液分离装置还具有:
连通构件,该连通构件的一端连接于所述排水孔;以及
储存容器,所述连通构件的另一端连接于该储存容器。
4.一种水处理装置,其特征在于,具有:
取水配管,其与取水口连接;
灭活装置,该灭活装置的入水口与所述取水配管连接;
配管,其与所述灭活装置的出水口连接,分支成多路;以及
根据权利要求3所述的离心式固液分离装置,所述配管与所述离心式固液分离装置的液体入口分别连接。
5.一种水处理装置,其特征在于,具有:
取水配管,其与取水口连接;
根据权利要求1或2所述的离心式固液分离装置,该离心式固液分离装置的各液体入口与所述取水配管连接;以及
灭活装置,该灭活装置的入水口与所述离心式固液分离装置的所述多个旋液分离器的液体出口连接。
6.一种水处理装置,其特征在于,具有:
取水配管,其与取水口连接;
根据权利要求1或2所述的第一离心式固液分离装置,该第一离心式固液分离装置的各液体入口与所述取水配管连接;
灭活装置,该灭活装置的入水口与所述第一离心式固液分离装置的所述多个旋液分离器的液体出口连接;以及
根据权利要求3所述的第二离心式固液分离装置,该第二离心式固液分离装置的各液体入口与所述灭活装置的出水口连接。
7.根据权利要求4~6中的任一项所述的水处理装置,其特征在于,
所述灭活装置在所述入水口与所述出水口之间具有:
相对电极;以及
电源,其向所述相对电极施加电压来使电流在所述相对电极间流动。
说明书
离心式固液分离装置以及使用该离心式固液分离装置的水处理装置
技术领域
本发明涉及一种从由船舶自靠港目的地的水域作为压载水而取入的被处理液中分离微生物的离心式固液分离装置以及使用该离心式固液分离装置的水处理装置。
背景技术
船舶设计为:装载有货物时下沉至吃水线后稳定,另外,螺旋桨也没入水中。因而,在未装载货物的状态下,船舶由于浮力而过度浮起,不能确保船的稳定性、螺旋桨的入水深度。因此,卸下货物后的货船等在靠港地将被处理液取入并存储在船体内,由此使吃水线接近于装载有货物的状态。将此时取入的被处理液称为压载水。
压载水作为船舶的“配重”被搬运到下一个靠港地,在装载货物的同时该压载水被放出。也就是说,会将前一个靠港地的海洋生物带到下一个靠港地。像这样将某个地方的生物转移到其它地方很有可能会使自然所孕育的该地的生态系统被破坏或污染。因此,国际海事组织(IMO)采纳了压载水公约(国际船舶压载水和沉积物控制与管理公约),该公约对排出的压载水中含有的生物的量的基准进行了规定。
在该基准中,关于从船舶排出的压载水,1m3压载水中包含的50μm以上的生物(主要是动物性浮游生物)的数量少于10个,1mL压载水中包含的10μm以上且小于50μm的生物(主要是植物性浮游生物)的数量少于10个,10mL压载水中霍乱弧菌的数量小于1cfu,100mL压载水中大肠杆菌的数量小于250cfu,100mL压载水中肠球菌的数量小于100cfu。此外,“cfu(colony formingunit)”是菌落形成单位。
为了满足这些基准,近年来公开了很多与压载水处理有关的技术。具体地说,可举出通过过滤和离心分离等来去除水生生物的方法、物理/机械性地使水生生物灭绝的方法、通过热量使水生生物灭绝的方法、将化学药品注入压载舱中或产生氯系物质等来使水生生物灭绝的方法等。
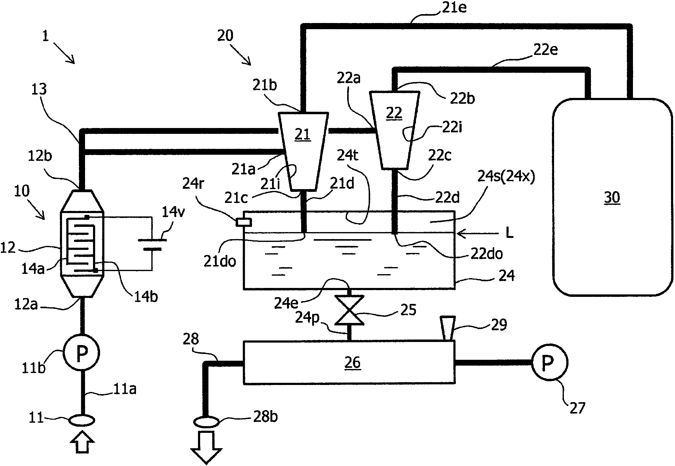
在此,通过离心分离来去除水生生物的方法不存在过滤器堵塞等问题,在具有一定比重的水生生物的分离中是有效的,该方法通过与其它方法并用而被使用。图8中示出了专利文献1所公开的水处理装置100。
该水处理装置100具备:海水取入线路101;粗过滤装置102,其去除所取入的海水中的粗大物,由水力旋流器构成;作为压载水供给装置的泵103,其用于给送海水;杀菌剂供给装置104,其供给用于杀灭过滤后的微生物、细菌类的杀菌剂;滞留槽105,其使添加有杀菌剂的海水滞留规定时间;处理水给送线路106,其给送从该滞留槽105导出的处理水;以及压载舱107,其储存从处理水给送线路106给送的处理水。
在专利文献1中,没有公开粗过滤装置(以后称为“离心式固液分离装置”。)102的详细结构。但是,作为离心式固液分离装置,已知图7的结构。
参照图7,离心式固液分离装置200包括多个旋液分离器202、204、设置于旋液分离器202、204的下方的下液容器206、208、设置于下液容器206、208的下方的阀210、212以及在阀210、212的下方具备的储存容器214。另外,在储存容器214的上游侧设置有冲洗泵216,储存容器214的下游侧经由排出配管218而与船体的排出口220连接。
旋液分离器202、204具有液体入口202a、204a、液体出口202b、204b以及下液口202c、204c。此外,在离心式固液分离装置200的上游侧配置有取水泵232、灭活装置230。另外,在离心式固液分离装置200的下游侧配置有已处理液储存槽240。
以旋液分离器202为例来说明旋液分离器202、204的动作。在使旋液分离器202工作时,闭合阀210,在下液容器206中充满被处理液。取入到船体内的被处理液经灭活装置230从液体入口202a流入到旋液分离器202内。旋液分离器202具有倒圆锥台形状,其内面202i朝向下方而具有倾斜面。从液体入口202a流入到旋液分离器202内的被处理液沿着旋液分离器202的内面202i卷成漩涡。
在该卷成漩涡的期间,比重重的水生生物沿着内面202i的倾斜面移动到下方,从下液口202c落下到下液容器206。另一方面,被处理液的水成分从液体出口202b被取出,被送至已处理液储存槽240。如果在下液容器206中积存了一定量的水生生物,则经由下方的阀210将水生生物与被处理液一起排出到储存容器214。储存容器214是具有某种程度上的大容量的管,因此能够蓄积以一定量的水生生物为首的垃圾、有机物、无机物等矿物、氢氧化物(氢氧化钙、氢氧化镁等)(以下称为“水生生物等”。)。
在储存容器214中,在储存容器214中的被处理液的量变为一定量以上时或者以一定时间为间隔来通过冲洗泵216使强势水流过。水生生物等经由排出配管218、排出口220被排出到船体外。此时,阀210、212被闭合以避免发生储存容器214内的水生生物等的逆流。
专利文献1:国际公开2012/124039号
发明内容
发明要解决的问题
使用旋液分离器的离心式固液分离装置几乎不会发生堵塞,因此若与生物杀灭装置(灭活装置)一起利用则保养的工时可以减少,因此是有用的。在将离心式固液分离装置设置于船舶的情况下,在船体内设置空间是有限的,特别是在有高度限制的情况下,若要得到规定的分离效果(在单位时间能够分离的量),则需要设置多台小型的旋液分离器。
以往,在多个旋液分离器中,对各个旋液分离器设置有下液容器和阀以及随带的配管,因此为了控制它们而需要设置复杂的控制系统。另外,当设为这种结构时,还存在以下问题:下液容器和阀的数量变多,成本变高并且要使用很多宝贵的船内空间。为了改进这一点,想到了使下液容器共同化。
但是,即使多个旋液分离器是以相同方式制成的,下液口处的水压也会根据配管的布置长度的不同、制造上的误差而不相同。这样,产生以下问题:在多个旋液分离器中的下液口的水压最低的旋液分离器中,被处理液发生逆流。这会使从被处理液分离出的水生生物等再次返回到旋液分离器。
另外,当如专利文献1那样配置杀菌剂供给装置作为灭活装置时,存在以下问题:需要供给杀菌剂这样的保养。
用于解决问题的方案
鉴于上述问题,本发明提供一种即使对多个旋液分离器设置共同的下液容器也不会在各旋液分离器之间产生逆流的构造的离心式固液分离装置。更具体地说,该离心式固液分离装置的特征在于,具有:
多个旋液分离器,各旋液分离器至少具有液体入口、液体出口以及下液口;以及
下液容器,其与所述多个旋液分离器的各下液口连通,
其中,所述下液容器在比与所述多个旋液分离器的各下液口连通的连通开口端靠上方侧的位置具有空间形成部。
另外,提供一种在离心式固液分离装置的前级作为灭活装置而配置有向相对电极之间施加电压来使电流在相对电极之间流动的灭活装置的水处理装置。更具体地说,该水处理装置的特征在于,具有:
取水配管,其与取水口连接;
灭活装置,该灭活装置的入水口与所述取水配管连接;
配管,其与所述灭活装置的出水口连接,分支成多路;以及
上述离心式固液分离装置,所述配管与所述离心式固液分离装置的液体入口分别连接。
发明的效果
本发明所涉及的离心式固液分离装置针对多个旋液分离器仅设置一个下液容器,因此能够减少所使用的材料。其结果,本发明所涉及的离心式固液分离装置能够以节约空间和节约成本的方式实现。另外,与储存容器之间的阀也可以是旋液分离器的数量以下(至少一个),因此控制系也变得单纯。
另外,尽管针对多个旋液分离器设置有共同的下液容器,在各旋液分离器中分离水也不会逆流。
另外,如果在离心式固液分离装置的前级配置通过在相对电极之间施加电压来使电流在相对电极之间流动的灭活装置,则能够提供小型且保养的工时少的水处理装置。







