公布日:2023.09.29
申请日:2023.06.28
分类号:F23G7/00(2006.01)I;F23G5/30(2006.01)I;F23G5/44(2006.01)I;F23G5/50(2006.01)I;F23G5/033(2006.01)I;F23G5/04(2006.01)I
摘要
本发明公开了一种基于循环流化床锅炉的污泥掺烧系统,包括污泥接收及输送系统、生石灰及石灰石接收及输送系统、物料混合干燥粉碎系统、半干化物料输送系统及干化物料接收及输送系统;污泥接收及输送系统及生石灰及石灰石接收及输送系统与物料混合干燥粉碎系统的入口相连通,物料混合干燥粉碎系统的出口与半干化物料输送系统及干化物料接收及输送系统相连通。该系统能够降低污泥处理的成本,同时占地面积小、投资额较小,经济效益高。

权利要求书
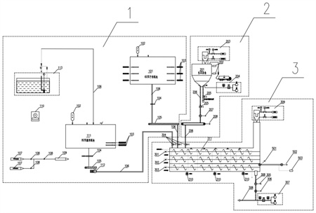
1.一种基于循环流化床锅炉的污泥掺烧系统,其特征在于,包括污泥接收及输送系统(1)、生石灰及石灰石接收及输送系统(2)、物料混合干燥粉碎系统(3)、干化物料接收及输送系统(4)及半干化物料输送系统(5);污泥接收及输送系统(1)及生石灰及石灰石接收及输送系统(2)与物料混合干燥粉碎系统(3)的入口相连通,物料混合干燥粉碎系统(3)的出口与半干化物料输送系统(5)及干化物料接收及输送系统(4)相连通。
2.根据权利要求1所述的基于循环流化床锅炉的污泥掺烧系统,其特征在于,所述污泥接收及输送系统(1)包括60%干污泥接收仓(101)、污泥料位检测装置(102)、下料液压滑架(103)、液压插板阀(104)、污泥输送装置(105)、污泥连接管道(106)、80%湿污泥接收仓(111)、污泥输送泵(112)及废水池(113);湿污泥接收仓(111)的废水出口经第一个污泥连接管道(106)与废水池(113)相连通,干污泥接收仓(101)及干污泥接收仓(111)内均设置有下料液压滑架(103)及污泥料位检测装置(102),80%湿污泥接收仓(111)的污泥出口依次经第一个液压插板阀(104)、第一个污泥输送装置(105)、污泥输送泵(112)及第二个污泥连接管道(106)与混料装置的第一污泥入口相连通;干污泥接收仓(101)的污泥出口经第三个污泥连接管道(106)、第二液压插板阀(104)、第二个污泥输送装置(105)及第四个污泥连接管道(106)与混料装置的第二污泥入口相连通。
3.根据权利要求2所述的基于循环流化床锅炉的污泥掺烧系统,其特征在于,还包括油站系统(110),湿污泥接收仓(111)的排气口及干污泥接收仓(101)的排气口经除臭分支管(107)及管道隔离阀(108)与烟风道负压管道(109)相连通;通过油站系统(110)为污泥输送泵(112)及下料液压滑架(103)提供动力。
4.根据权利要求2所述的基于循环流化床锅炉的污泥掺烧系统,其特征在于,所述生石灰及石灰石接收及输送系统(2)包括生石灰及石灰石仓(201)、料位检测计(202)、生石灰及石灰石隔离阀(205)、给料机(207)、输送机(208)及石灰石连接管路(206);生石灰及石灰石仓(201)内设置有料位检测计(202),生石灰及石灰石仓(201)的底部出口依次经第一个石灰石连接管路(206)、生石灰及石灰石隔离阀(205)、给料机(207)、输送机(208)及第二个石灰石连接管路(206)与混合装置入口相连通。
5.根据权利要求4所述的基于循环流化床锅炉的污泥掺烧系统,其特征在于,还包括第一除尘系统(203)及第一物料流化系统(204);生石灰及石灰石(201)的顶部排气口与第一除尘系统(203)相连通,第一物料流化系统(204)出口与生石灰及石灰石仓(201)底部的进气口相连通。
6.根据权利要求4所述的基于循环流化床锅炉的污泥掺烧系统,其特征在于,所述物料混合干燥粉碎系统(3)包括混合装置、温度测点(310)、加热系统(311)、第二除尘系统(309)、粉碎装置(305)、第一给料装置(306)、物料气力输送系统(307)及连接管路系统(308),所述混合装置包括壳体以及设置于壳体内的一级混料装置(301)、二级混料装置(302)及多级混料装置(303),混合装置的石灰石入口、第一污泥入口及第二污泥入口设置于壳体顶部,壳体的底部设置有若干温度测点(310);壳体内设置有加热系统(311)、一级混料装置(301)、二级混料装置(302)及多级混料装置(303),一级混料装置(301)、二级混料装置(302)及多级混料装置(303)自上到下依次分布,壳体顶部的排气口与第二除尘系统(309)相连通,壳体的污泥出口经连接管路系统(308)与干化物料接收及输送系统(4)中的干化物料粉仓(401)相连通,所述连接管路系统(308)上设置有粉碎装置(305)、第一给料装置(306)及物料气力输送系统(307);所述半干化物料输送系统(5)包括半干化物料切换阀(501)、半干化物料输送装置(502)及输煤皮带输送系统(503);二级混料装置(302)的下料口经半干化物料切换阀(501)及半干化物料输送装置(502)与输煤皮带输送系统(503)相连通。
7.根据权利要求6所述的基于循环流化床锅炉的污泥掺烧系统,其特征在于,生石灰及石灰石入口、第一污泥入口及第二污泥入口处均设置有进料隔离阀(304)。
8.根据权利要求1所述的基于循环流化床锅炉的污泥掺烧系统,其特征在于,所述成品物料接收及输送系统(4)包括干化物料粉仓(401)、物料检测装置、物料仓泵输送装置(403)、第二给料装置(404)、喷射装置(405)、气力输送系统(406)、物料连接管路(407)、物料分配装置(409)、第二物料流化系统(410)及物料切换装置(411);第二物料流化系统(410)与干化物料粉仓(401)的底部进气口相连通,干化物料粉仓(401)的底部出口依次经物料仓泵输送装置(403)、第二给料装置(404)、喷射装置(405)、物料切换装置(411)及物料连接管路(407)与物料分配装置(409)相连通。气力输送系统(406)与喷射装置(405)相连通。
9.根据权利要求8所述的基于循环流化床锅炉的污泥掺烧系统,其特征在于,还包括助力输送装置(408),助力输送装置(408)与物料连接管路(407)相连通。
10.根据权利要求8所述的基于循环流化床锅炉的污泥掺烧系统,其特征在于,还包括第三除尘系统(412),干化物料粉仓(401)的顶部排气口与第三除尘系统(412)相连通,干化物料粉仓(401)的内壁上设置有成品检测装置(402)。
发明内容
本发明的目的在于克服上述现有技术的缺点,结合污泥前端至末端处理工艺,提供了一种基于循环流化床锅炉的污泥掺烧系统,该系统能够有效利用污泥的特性,降低污泥处理的成本,同时占地面积小,投资额小,经济效益高。
为达到上述目的,本发明所述的基于循环流化床锅炉的污泥掺烧系统包括污泥接收及输送系统、生石灰及石灰石接收及输送系统、物料混合干燥粉碎系统、半干化物料输送系统及干化物料接收及输送系统;
污泥接收及输送系统及生石灰及石灰石接收及输送系统与物料混合干燥粉碎系统的入口相连通,物料混合干燥粉碎系统的出口与半干化物料输送系统及干化物料接收及输送系统相连通。
所述污泥接收及输送系统包括60%干污泥接收仓、物料检测装置、下料液压滑架、液压插板阀、污泥输送装置、污泥连接管道、80%干污泥接收仓、污泥输送泵及废水池;
80%干污泥接收仓的废水出口经第一个污泥连接管道与废水池相连通,60%干污泥接收仓及80%干污泥接收仓内均设置有下料液压滑架及物料检测装置,80%干污泥接收仓的污泥出口依次经第一个液压插板阀、第一个污泥输送装置、污泥输送泵及第二个污泥连接管道与混料装置的第一污泥入口相连通;
60%干污泥接收仓的污泥出口经第三个污泥连接管道、第二液压插板阀、第二个污泥输送装置及第四个污泥连接管道与混料装置的第二污泥入口相连通;
80%干污泥接收仓的排气口及60%干污泥接收仓的排气口经除臭分支管及管道隔离阀与烟风道负压管道相连通。
还包括油站系统,通过油站系统为污泥输送泵及下料液压滑架提供动力。
所述生石灰及石灰石接收及输送系统包括生石灰及石灰石仓、料位检测计、生石灰及石灰石隔离阀、给料机、输送机及生石灰及石灰石连接管路;
生石灰及石灰石仓内设置有料位检测计,生石灰及石灰石仓的底部出口依次经第一个生石灰及石灰石连接管路、生石灰及石灰石隔离阀、给料机、输送机及第二个生石灰及石灰石连接管路与混合装置的生石灰及石灰石入口相连通。
还包括第一除尘系统及第一物料流化系统;生石灰及石灰石仓的顶部排气口与第一除尘系统相连通,第一物料流化系统出口与生石灰及石灰石仓底部的进气口相连通。
所述物料混合干燥粉碎系统包括混合装置、温度测点、加热系统、第二除尘系统、粉碎装置、第一给料装置、物料气力输送系统及连接管路系统,所述混合装置包括壳体以及设置于壳体内的一级混料装置、二级混料装置及多级混料装置,混合装置的生石灰或石灰石入口、第一污泥入口及第二污泥入口设置于壳体顶部,壳体的底部设置有若干温度测点;
壳体内设置有加热系统、一级混料装置、二级混料装置及多级混料装置,一级混料装置、二级混料装置及多级混料装置自上到下依次分布,壳体顶部的排气口与第二除尘系统相连通,壳体的污泥出口经连接管路系统与干化物料接收及输送系统中的干化物料仓相连通,所述连接管路系统上设置有粉碎装置、第一给料装置及物料气力输送系统;
所述半干化物料输送系统包括半干化物料切换阀、半干化物料输送装置及输煤皮带输送系统;
二级混料装置的下料口经半干化物料切换阀及半干化物料输送装置与输煤皮带输送系统相连通。
生石灰或石灰石入口、第一污泥入口及第二污泥入口处均设置有进料隔离阀。
所述干化物料接收及输送系统包括干化物料仓、物料检测装置、物料仓泵输送装置、第二给料装置、喷射装置、气力输送系统、物料连接管路、物料分配装置、第二物料流化系统及物料切换装置;
第二物料流化系统与干化物料仓的底部进气口相连通,干化物料仓的底部出口依次经物料仓泵输送装置、第二给料装置、喷射装置、物料切换装置及成品物料连接管路与物料分配装置相连通。气力输送系统与喷射装置相连通。
还包括助力输送装置,助力输送装置与成品物料连接管路相连通。
还包括第三除尘系统,干化物料仓的顶部排气口与第三除尘系统相连通,干化物料仓的内壁上设置有物料检测装置。
本发明具有以下有益效果:
本发明所述的基于循环流化床锅炉的污泥掺烧系统在具体操作时,在循环流化床锅炉的炉内喷钙的系统上,增加污泥接收及输送系统、物料混合干燥粉碎系统,60%污泥无机板框脱水工艺中需添加生石灰、石灰石作为添加剂,生石灰、石灰石可作为循环流化床炉炉内脱硫反应物,因此利用60%污泥干化后进入炉膛掺烧,相对比与传统的掺烧工艺可以有效的脱除燃煤机组产生的SO2。80%的污泥通过添加生石灰及石灰石可提高污泥中饱和水的蒸发,加快污泥干化的效率,同时添加的生石灰和石灰石也可作为燃煤机组产生SO2的反应剂。需要说明的是,当将污泥的含水率由60%和80%降至30%以下时,可以通过新增的半干化物料输送系统,将半干化污泥直接输送至已有的输煤皮带,最终通过磨煤机进入炉膛燃烧,减少干化所需的处理时间及投资及运行费用,经济效益更高,可实现污泥无害化处置,极大的利用现有炉内喷钙工艺,实现节能减排的目的。
(发明人:刘永强;周虹光;张超;贾晓静;陈建英;成新兴;严万军;张朋飞)






