公布日:2024.01.23
申请日:2023.11.15
分类号:C02F1/44(2023.01)I;B01D65/02(2006.01)I;C02F103/34(2006.01)N
摘要
本发明公开了一种集成多功能型可切换工艺式环保用污水过滤装置,通过在过滤箱的两侧设置有污水箱和净水箱,过滤箱的下端部设置有支架,过滤箱左侧通过净水管道与净水箱相通,过滤箱右侧通过污水管道与污水箱相通,过滤箱内部中间位置设置有过滤膜,过滤组件贯穿过滤膜并将污水由下至上推向过滤膜进行过滤处理,过滤膜下端部设置有敲击组件用于对过滤膜下端部的杂质进行清理,过滤组件由上至下方向运动时是用剩余净水对过滤膜进行反冲洗,本发明通过在过滤时对过滤膜进行反冲洗,并在反冲洗时对过滤膜进行敲击捶打,并设置净水对过滤膜下端部进行冲洗,使其过滤膜的清洁效果更佳,不会因为长期使用而导致过滤膜堵塞的情况发生。

权利要求书
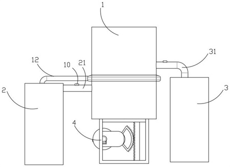
1.一种集成多功能型可切换工艺式环保用污水过滤装置,包括过滤箱(1)以及设置在过滤箱(1)两侧的污水箱(2)和净水箱(3),其特征在于:所述过滤箱(1)下端部设置有支架(4),所述过滤箱(1)左侧通过净水管道(31)与净水箱(3)相通,所述过滤箱(1)右侧通过污水管道(21)与污水箱(2)相通,所述过滤箱(1)内部中间位置设置有过滤膜(5),所述过滤组件(6)贯穿过滤膜(5)并将污水由下至上推向过滤膜(5)进行过滤处理,过滤组件(6)由上至下方向运动时用剩余净水对过滤膜(5)进行反冲洗,所述过滤膜(5)下端部设置有敲击组件(7)用于对过滤膜(5)下端部的杂质进行清理,所述支架(4)内部设置有用于给予过滤组件(6)推力的传动组件(8)。
2.根据权利要求1所述的一种一种集成多功能型可切换工艺式环保用污水过滤装置,其特征在于,所述过滤组件(6)包括设置在过滤箱(1)内壁的推板a(61)和推板b(62)、连接在推板a(61)和推板b(62)之间的连杆(63)、设置在过滤箱(1)内壁污水管道(21)口周侧的滑槽a(64)、在滑槽a(64)上滑动的挡片(65)、设置在挡片(65)上的滑槽b(66)以及设置在推板a(61)一侧的凸起(67)。
3.根据权利要求2所述的一种集成多功能型可切换工艺式环保用污水过滤装置,其特征在于,所述凸起(67)滑动设置在滑槽b(66)上。
4.根据权利要求1所述的一种集成多功能型可切换工艺式环保用污水过滤装置,其特征在于,所述过滤膜(5)下端部设置有蓄水通道(9),所述蓄水通道(9)周侧开设有槽孔(91),所述槽孔(91)由内向外直径由大变小,所述过滤膜(5)下端面周侧在过滤箱(1)内壁开设有腔体(11),所述腔体(11)通过排污通道(12)与污水箱(2)相通。
5.根据权利要求1所述的一种集成多功能型可切换工艺式环保用污水过滤装置,其特征在于,所述敲击组件(7)包括设置在过滤箱(1)内壁的固定座(71)、转动设置在固定座(71)上的支杆(72)、设置在支杆(72)另一端的凸轮(73)、设置在支杆(72)上的齿轮(74)、滑动设置在连杆(63)上的横杆(75)、固定设置在横杆(75)上的若干个分支杆(76)、设置在横杆(75)两端头的齿条(77)以及设置在连杆(63)上的螺纹(78),所述分支杆(76)滑动设置在蓄水通道(9)上。
6.根据权利要求1所述的一种集成多功能型可切换工艺式环保用污水过滤装置,其特征在于,所述传动组件(8)包括滑动设置在支架(4)上的齿条b(81)、固定设置在支架(4)上的固定板(82)、铰接在固定板(82)上的转盘(83)、固定设置在转盘(83)上端面的立柱(84)、铰接在固定板(82)上的弧形齿(85)、固定连接在弧形齿(85)尾端的滑槽c(86)以及设置在固定板(82)另一侧的驱动电机(87)。
7.根据权利要求6所述的一种集成多功能型可切换工艺式环保用污水过滤装置,其特征在于,所述弧形齿(85)中部铰接在固定板(82)上,所述立柱(84)滑动设置在滑槽c(86)上。
8.根据权利要求1所述的一种集成多功能型可切换工艺式环保用污水过滤装置,其特征在于,所述净水管道(31)和污水管道(21)均设置有单向阀(10)。
发明内容
本发明的目的是针对现有技术的不足之处,通过在过滤箱的两侧设置有污水箱和净水箱,过滤箱的下端部设置有支架,过滤箱左侧通过净水管道与净水箱相通,过滤箱右侧通过污水管道与污水箱相通,过滤箱内部中间位置设置有过滤膜,过滤组件贯穿过滤膜并将污水由下至上推向过滤膜进行过滤处理,过滤膜下端部设置有敲击组件用于对过滤膜下端部的杂质进行清理,过滤组件由上至下方向运动时是用剩余净水对过滤膜进行反冲洗,支架内部设置有用于给予过滤组件推力的传动组件,本发明通过在过滤时对过滤膜进行反冲洗,并在反冲洗时对过滤膜进行敲击捶打,并设置净水对过滤膜下端部进行冲洗,使其过滤膜的清洁效果更佳,不会因为长期使用而导致过滤膜堵塞的情况发生。
为了实现上述目的,本发明采用了如下技术方案:
一种集成多功能型可切换工艺式环保用污水过滤装置,包括过滤箱以及设置在过滤箱两侧的污水箱和净水箱,其特征在于:所述过滤箱下端部设置有支架,所述过滤箱左侧通过净水管道与净水箱相通,所述过滤箱右侧通过污水管道与污水箱相通,所述过滤箱内部中间位置设置有过滤膜,所述过滤组件贯穿过滤膜并将污水由下至上推向过滤膜进行过滤处理,所述过滤组件由上至下方向运动时用剩余净水对过滤膜进行反冲洗,所述过滤膜下端部设置有敲击组件用于对过滤膜下端部的杂质进行清理,所述支架内部设置有用于给予过滤组件推力的传动组件。
作为一种优选,所述过滤组件包括设置在过滤箱内壁的推板a和推板b、连接在推板a和推板b之间的连杆、设置在过滤箱内壁污水管道口周侧的滑槽a、在滑槽a上滑动的挡片、设置在挡片上的滑槽b以及设置在推板a一侧的凸起。
作为一种优选,所述凸起滑动设置在滑槽b上。
作为一种优选,所述过滤膜下端部设置有蓄水通道,所述蓄水通道周侧开设有槽孔,所述槽孔由内向外直径由大变小,所述过滤膜下端面周侧在过滤箱内壁开设有腔体,所述腔体通过排污通道与污水箱相通。
作为一种优选,所述敲击组件包括设置在过滤箱内壁的固定座、转动设置在固定座上的支杆、设置在支杆另一端的凸轮、设置在支杆上的齿轮、滑动设置在连杆上的横杆、固定设置在横杆上的若干个分支杆、设置在横杆两端头的齿条以及设置在连杆上的螺纹,所述分支杆滑动设置在蓄水通道上。
作为一种优选,所述传动组件包括滑动设置在支架上的齿条b、固定设置在支架上的固定板、铰接在固定板上的转盘、固定设置在转盘上端面的立柱、铰接在固定板上的弧形齿、固定连接在弧形齿尾端的滑槽c以及设置在固定板另一侧的驱动电机。
作为一种优选,所述弧形齿中部铰接在固定板上,所述立柱滑动设置在滑槽c上。
作为又一种优选,所述净水管道和污水管道均设置有单向阀。
本发明的有益效果:
1、本发明通过在过滤箱内部设置有过滤组件,通过传动组件给予过滤组件动力,在对污水进行过滤的同时利用了剩余净水对过滤膜进行反冲洗,可以清理掉过滤膜上粘有的杂质。
2、本发明通过在过滤箱内部设置有敲击组件,在对过滤膜进行反冲洗的同时敲击组件对过滤膜进行敲击处理,配合反冲洗可以更好的对过滤膜上沾染的杂质进行清理。
3、本发明通过在过滤膜下端部设置有蓄水通道,在过滤膜的中部设置的过滤孔直径大于周侧过滤膜孔的直径,在进行反冲洗时,推板a向下的压力驱使净水向蓄水通道处流,在蓄水通道的周侧设置有槽孔,槽孔由内向外逐渐变小,从而导致从槽孔内喷射而出的水流流速和水压变大,可以更好的冲击过滤膜下端部沾染的杂质。
(发明人:张睿;程凯;程伟)






