HT46R232特点说明
HT46R232是台湾盛群公司生产的A/D型8位单片机。HT46R232具有以下资源:1个与输入/输出口共用引脚的外部中断输入;2个16位可编程定时/计数器,具有溢出中断;8层硬件堆栈;8通道10位解析度的A/D转换器;4通道8位的PWM输出,与输入/输出口共用引脚;I2C总线(slave模式)。
在编程方面,HT46R232具有63条指令,指令执行时间为1个或者2个指令周期,而每条指令在系统频率为8MHz时,指令执行周期仅为0.5μs。以上这些软硬件方面的优点使HT46R232非常适用于臭氧发生器的设计。
臭氧发生器的硬件电路
控制系统硬件电路如图2所示。其中,显示模块(LEDdisplaymodule)是由HT46R232的PA0~PA2三个I/O口与串行共阴极显示驱动芯片MAX7219连接控制4位7段LED显示器。PA0~PA2以I/O口模拟三线协议时序驱动MAX7219的方式分别连接MAX7219的DIN、DOUT、CLK脚。实时时钟芯片DS1337接HT46R232的PA4、PA6、PA7三脚,并且通过软件模拟I2C总线方式读写DS1337的I2C从器件来显示时间和实现臭氧发生器的定时功能。蜂鸣器是由PA3控制实现蜂鸣报警的功能。键盘模块(Keyboardmodule)接到HT46R232的PC0、PC1、PC2、PC3四脚,实现臭氧发生器的开停和臭氧产生量的增加和减少。无线射频遥控模块(RFmodule)由无线发射和接收控制两部分组成。发射部分采用编码芯片SC2262,接收部分主要由解码芯片SC2272构成的电路。接收模块的引脚分别接在HT46R232的外部中断引脚INT和I/O口PB4、PB5、PB6、PB7。当接收部分接到发射模块4个按键中的一个按键发出信号时,外部中断引脚INT就会接收到一个高电平,同时PB4~PB7中的对应引脚会输入高电平。R15是热敏电阻,R15通过运放接在HT46R232的PB0/AN0口,以实现对发生器实时温度变化的监控,当温度达到70℃时R15采集模拟信号送到PB0/AN0口,由片内的A/D转换器把模拟信号转换成数字量信号送给控制器。PD0/PWM0引脚输出PWM信号接到风机电路。PD1/PWM1引脚输出PWM信号经过转换后接到功率转换电路,以实现对高压电源电压幅值的控制。
![]() |
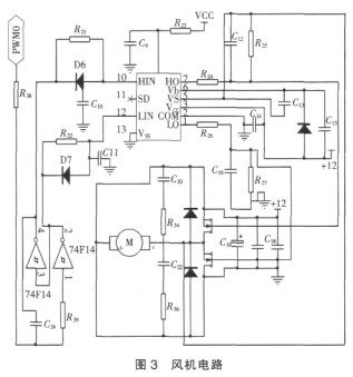
风机电路如3所示。单片机HT46R232的PD0/PWM0引脚输出的PWM信号经过74F14转换成一对极性相反的信号分别输入到桥式驱动集成电路芯片IR2110的HIN引脚和LIN引脚。经过转换后,桥式驱动集成芯片IR2110的LO引脚和HO引脚分别输出大小相等,极性相反的两路驱动电压,驱动电压接入半桥电路,以此驱动风机运行。臭氧发生器产生臭氧所需的高压电源工作原理是:220V电压经过整流后送入全桥逆变电路中,在单片机HT46R232输出的PWM信号的驱动下逆变成高频的交流电,再经过高频变压器升压送给臭氧发生管。
![]() |
高压电源由整流电路、全桥逆变电路、升压变压器组成。市电经过转换后成为高频高压交流电供给臭氧发生器。此部分如图4所示。PWM0经过转换后形成两对互补的信号,经过光耦隔离后分别驱动VT1、VT4和VT2、VT3,调节单片机输出的PWM1的频率和占空比就可以得到所需的高频高压交流电。其中频率的调节范围1kHz至20kHz,占空比的调节范围为10%至90%。




