处理工艺是资源优化方案,出水可以回用于循环水系统,回收的有效资源是氨水,经过本流程处理后的废水,NH3-N浓度下降到15PPm以下。
某炼油厂催化剂厂在生产过程中产生一定量的过程凝缩水,其中含有较多的氯化氨(13500mg/l)和硝酸氨(4700mg/l)它的排水量不大(55.4m3/h)但如不经任何处理,直接排入炼油厂排水系统,则将严重破坏曝气池的操作,影响污水处理构筑物的正常运行,使出水水质恶化。对这种高浓度无机NH3-N废水如果单从环保角度来研究治理方案是不现实、不经济的。而应该把环境目标和能源目标结合起来考虑,在治理技术上采用回收技术,在治理过程中,能使处理后的水循环使用,达到零排放标准。
一、处理流程见工艺流程图(图一)
工艺流程图(图一)
![]() |
二、流程简述
1.预处理(调节池):对两种废水(NH4CL、NH4NO3废水)进行水质水量均和,同时降解水中的不溶物质。有高浓度NH3-N废水需要处理的单位,也可以到污水宝项目服务平台咨询具备类似污水处理经验的企业。
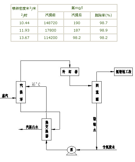
2.氨的去除:采用汽提法脱除污水中的NH4+,脱除率据资料记载可达98%左右。汽提法处理废水的脱除率效果见表一。含氨废水经热交换器与汽提出水换热到95ºC左右,从塔顶进入塔内,蒸汽从塔底送入与废水逆向接触,汽提后的水汽,氨从塔顶逸出,经冷却器分离出凝缩水,进入回收系统回收NH3,从冷却器分离出来的水,其中含有较大量的NH3,可返回塔内,脱除的NH3可经过氨精制工段进行深加工,加工成氨水或化肥等。在脱除过程中,蒸汽消耗量为170~230kg/m3废水。汽提法处理流程见图二,汽提法脱氨效果见表一。
汽提法脱氨效果表一
![]() |
汽提法处理流程图二
3.水质净化:对脱氨后的废水进行深度处理,使废水经过压力过滤器处理后,使出水浓度控制在5%以下。为下一步离子交换处理作准备。
4.离子交换:对NO3-离子的去除,采用离子交换法。去除水中的NO3-离子和其它离子。离子交换法采用顺流再生固定床工艺。采用的离子交换树脂分别为苯乙烯系强酸阳离子交换树脂(001X7)和苯乙烯系强碱(I型)离子交换树脂(201X7),离子交换液分别为HCL和NaOH,离子交换器运行时可分别设三个柱,两个串联运转,第三个在再生中,当折点到达时,第一柱停止工作进行再生,已再生的柱取代之用作串联的第一柱,这样可获得连续性的运行效果。
三、结论
本处理工艺是资源优化方案,出水可以回用于循环水系统,回收的有效资源是氨水,经过本流程处理后的废水,NH3-N浓度下降到15PPm以下。它的前级处理类似氮肥厂排出的含氨废水的处理,国内外均有成熟的经验可借鉴;它的后级处理是国内外成熟的离子交换法。该工艺能耗主要是蒸汽,但它回收的是有用资源及水的循环回用,所产生的经济效益超过运行费用。来源:中国环保频道




