申请日2015.07.22
公开(公告)日2015.12.23
IPC分类号C02F1/04
摘要
本发明主要涉及一种含有水溶性有机溶剂废水的分离处理方法,本发明的含有水溶性有机溶剂废水的分离处理方法,采用机械蒸汽再压缩与精馏或蒸馏组合对所述含有水溶性有机溶剂废水浓缩分离,其中,所述的含有水溶性有机溶剂废水在机械蒸汽再压缩蒸发器中分别与机械蒸汽再压缩机产生的二次蒸汽,以及精馏或蒸馏过程中分离出的蒸气进行换热,本发明的含有水溶性有机溶剂废水的分离处理方法,解决了机械蒸汽压缩机由于温升不够而导致的浓缩比例不高的问题,使机械蒸汽压缩浓缩后的浓缩液的水溶性有机溶剂浓度进一步提高,提高了热效率,降低了精馏或蒸馏过程的废水量及能耗。
权利要求书
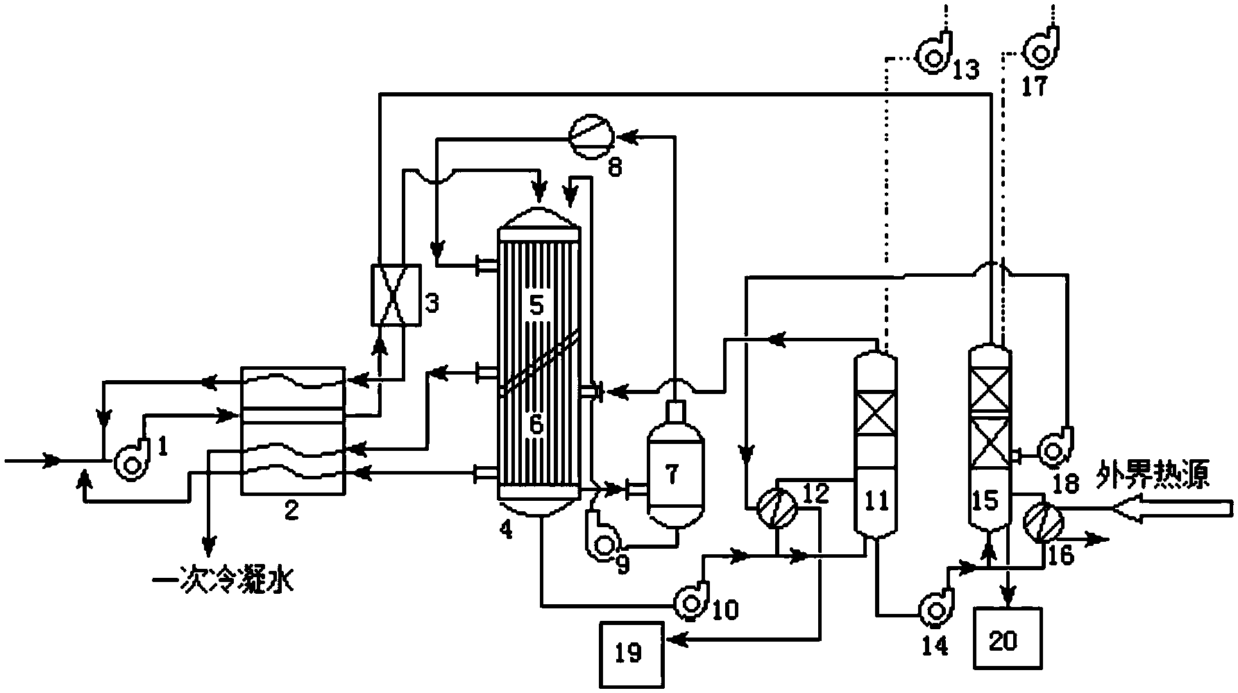
1.一种含有水溶性有机溶剂废水的分离处理方法,采用机械蒸汽再压缩与精馏或蒸馏组合对所述含有水溶性有机溶剂废水浓缩分离,其特征在于,所述的含有水溶性有机溶剂废水在机械蒸汽再压缩蒸发器中分别与机械蒸汽再压缩机产生的二次蒸汽,以及精馏或蒸馏过程中分离出的蒸汽进行换热。
2.根据权利要求1所述的一种含有水溶性有机溶剂废水的分离处理方法,其特征在于,所述的含有水溶性有机溶剂废水为含醇废水。
3.根据权利要求2所述的一种含有水溶性有机溶剂废水的分离处理方法,其特征在于,所述的含醇废水为含乙二醇、丙二醇、或二甘醇中的一种或多种的含醇废水。
4.根据权利要求1所述的一种含有水溶性有机溶剂废水的分离处理方法,其特征在于,所述的含有水溶性有机溶剂废水中水溶性有机溶剂的质量浓度为1%~40%。
5.根据权利要求4所述的一种含有水溶性有机溶剂废水的分离处理方法,其特征在于,所述的含有水溶性有机溶剂废水中水溶性有机溶剂的质量浓度为5%~30%。
6.根据权利要求1所述的一种含有水溶性有机溶剂废水的分离处理方法,其特征在于,机械蒸汽再压缩浓缩后的含有水溶性有机溶剂废水中水溶性有机溶剂的质量浓度为50%~75%。
7.根据权利要求1所述的一种含有水溶性有机溶剂废水的分离处理方法,其特征在于,所述的机械蒸汽再压缩机产生的二次蒸汽,以及精馏或蒸馏过程中分离出的蒸汽与机械蒸汽再压缩蒸发器中的含有水溶性有机溶剂废水换热后,与进入机械蒸汽压缩蒸发器之前的含有水溶性有机溶剂废水进行换热。
8.根据权利要求1所述的一种含有水溶性有机溶剂废水的分离处理方法,其特征在于,所述的含有水溶性有机溶剂废水在进入机械蒸汽再压缩蒸发器之前与精馏或蒸馏过程中分离出的蒸汽进行换热。
9.根据权利要求8所述的一种含有水溶性有机溶剂废水的分离处理方法,其特征在于,所述的精馏或蒸馏采用二次精馏或蒸馏,与含有水溶性有机溶剂废水在机械蒸汽再压缩蒸发器中进行换热的精馏或蒸馏过程中分离出的蒸汽为一次精馏或蒸馏过程中分离出的蒸汽,与含有水溶性有机溶剂废水在进入机械蒸汽再压缩蒸发器之前换热的精馏或蒸馏过程中分离出的蒸汽为二次精馏或蒸馏过程中分离出的蒸汽。
10.根据权利要求1所述的一种含有水溶性有机溶剂废水的分离处理方法,其特征在于,精馏或蒸馏过程中分离出的蒸汽经换热冷凝后最终返回到初始的含有水溶性有机溶剂废水中。
说明书
一种含有水溶性有机溶剂废水的分离处理方法
技术领域
本发明属于化工分离技术领域,具体涉及一种含有水溶性有机溶剂废水的分离处理方法。
背景技术
为维护冬季航空器的飞行安全,机场需要采用大量的除冰液对飞机和跑道进行除冰,这类除冰液中含有大量的醇类物质,从而会产生大量的含醇废水。这类废水的平均COD超过20000mg/L,直接排放会严重危害机场周边的生态环境。由于废水COD波动大,对细菌活性影响较大,从而制约了生化法的应用。对于这种含醇等水溶性有机溶剂废水,需要进行杂质分离后,再进行蒸发浓缩分离,最终得到可以再生利用的水溶性有机溶剂。
为了节约蒸发过程中的能耗,通常采用机械蒸汽再压缩(MVR)的方式对含有水溶性有机溶剂废水进行蒸发浓缩。但单独的机械蒸汽再压缩处理只能得到水溶性有机溶剂浓度较低的水溶性有机溶剂水溶液,无法进行再生利用,且蒸发后的冷凝水中含有较高浓度的水溶性有机溶剂,无法达到排放要求,特别是对于含醇废水,蒸发前后沸点相差很大,单独的机械蒸汽再压缩处理只能得到醇浓度约为50%的醇水溶液,如果要得到更高浓度的醇,其能耗和成本会急剧增加,机械蒸汽再压缩的使用不再合理。
采用传统的多效精馏的方式对含有水溶性有机溶剂废水进行蒸发浓缩尽管可以使有机溶剂达到再生利用的浓度,但是存在工艺流程复杂,蒸汽消耗量大等不足,常用于处理含有水溶性有机溶剂量较高的废水溶液;如果处理低浓度含有水溶性有机溶剂废水,不仅其运行费用高,而且需要消耗大量的冷却水对浓缩过程产生的蒸汽进行冷却。
CN203483884U公开了一种机械蒸汽再压缩与多效蒸发相组合的已内酰胺水溶液的浓缩装置,由机械蒸汽再压缩和多效蒸发组成。该装置采取机械蒸汽再压缩技术去除溶液中的大量水,将已内酰胺进行浓缩至一定浓度后再进入二效或三效蒸发工艺实现已内酰胺的再浓缩,利用多效蒸发过程中,上一效产生的二次蒸汽作为下一效的加热蒸汽,提高了热利用效率,节约了能耗,降低了蒸汽用量与冷却水的消耗。尽管该装置能够提高热利用效率,但在多效蒸发过程中,需要冷却水对蒸汽进行冷凝,最终得到的产物中的热量并没有进行利用,同时蒸汽的热利用效率有待提高。
CN103224260A公开了一种采用机械蒸汽再压缩浓缩加精馏法治理与回收低浓度DMAc、DMF废水的方法。先将废水进入浓缩塔通过机械蒸汽压缩机对浓缩塔顶的二次蒸汽加压后再利用浓缩塔的蒸发器对浓缩塔的塔釜进行加热,从而在浓缩塔中实现废水的DMAc、DMF浓缩。该方法尽管能够提高浓缩过程中的热利用效率,但并未利用精馏过程中产生的热能,且机械蒸汽再压缩处理后只能将废水中的DMAc、DMF浓缩至30~50%,这提高了精馏过程中的能耗,且精馏过程中的热量通过水冷却系统带走,并未充分利用。
发明内容
为了降低能耗,降低运行成本,本发明提供一种采用机械蒸汽再压缩与精馏或蒸馏组合浓缩分离低浓度含有水溶性有机溶剂废水的方法,充分利用精馏或蒸馏过程的热能,提高机械蒸汽再压缩处理后的含有水溶性有机溶剂废水中水溶性有机溶剂的浓度,具体方案如下:
一种含有水溶性有机溶剂废水的分离处理方法,采用机械蒸汽再压缩与精馏或蒸馏组合对所述含有水溶性有机溶剂废水进行浓缩分离,其中,所述的含有水溶性有机溶剂废水在机械蒸汽再压缩蒸发器中分别与机械蒸汽再压缩机产生的二次蒸汽,以及精馏或蒸馏过程中分离出的蒸汽进行换热。
作为上述含有水溶性有机溶剂废水的分离处理方法优选方案,所述的含有水溶性有机溶剂废水为含醇废水。
作为上述含有水溶性有机溶剂废水的分离处理方法优选方案,所述的含醇废水为含乙二醇、丙二醇、或二甘醇中的一种或多种的含醇废水。
作为上述含有水溶性有机溶剂废水的分离处理方法优选方案,所述的含有水溶性有机溶剂废水中水溶性有机溶剂的质量浓度为1%~40%。
作为上述含有水溶性有机溶剂废水的分离处理方法优选方案,所述的含有水溶性有机溶剂废水中水溶性有机溶剂的质量浓度为5%~30%。
作为上述含有水溶性有机溶剂废水的分离处理方法优选方案,机械蒸汽再压缩浓缩后的含有水溶性有机溶剂废水中有机溶剂的质量浓度为50%~75%。
作为上述含有水溶性有机溶剂废水的分离处理方法优选方案,所述的机械蒸汽再压缩机产生的二次蒸汽,以及精馏或蒸馏过程中分离出的水蒸汽与机械蒸汽再压缩蒸发器中的含有水溶性有机溶剂废水换热后,与进入机械蒸汽压缩蒸发器之前的含有水溶性有机溶剂废水进行换热。
作为上述含有水溶性有机溶剂废水的分离处理方法优选方案,所述的含有水溶性有机溶剂废水在进入机械蒸汽再压缩蒸发器之前与精馏或蒸馏过程中分离出的水蒸气进行换热。
作为上述含有水溶性有机溶剂废水的分离处理方法优选方案,所述的精馏或蒸馏采用二次精馏或蒸馏,与含有水溶性有机溶剂废水在机械蒸汽再压缩蒸发器中进行换热的精馏或蒸馏过程中分离出的蒸汽为一次精馏或蒸馏过程中分离出的蒸汽,与含有水溶性有机溶剂废水在进入机械蒸汽再压缩蒸发器之前换热的精馏或蒸馏过程中分离出的蒸汽为二次精馏或蒸馏过程中分离出的蒸汽。
作为上述含有水溶性有机溶剂废水的分离处理方法优选方案,其特征在于,精馏或蒸馏过程中分离出的蒸汽经换热冷凝后最终返回到初始的含有水溶性有机溶剂废水中。
本发明的一种含有水溶性有机溶剂废水的分离处理方法,采用机械蒸汽再压缩与精馏或蒸馏组合对含有水溶性有机溶剂废水进行浓缩分离,通过含有水溶性有机溶剂废水在机械蒸汽再压缩蒸发器中分别与机械蒸汽再压缩机产生的二次蒸汽,以及精馏或蒸馏过程中分离出的水蒸汽进行换热的提高热利用效率的技术方案,具有如下优点:
1、设备紧凑,占地面积小,可省去水冷却系统。
2、充分利用了含有水溶性有机溶剂废水精馏或蒸馏过程中产生的蒸汽的潜热,解决了机械蒸汽压缩过程中,含有水溶性有机溶剂废水在机械蒸汽再压缩蒸发器中,仅靠机械蒸汽再压缩机产生的二次蒸汽,温升不够而导致的浓缩比例不高的问题,使机械蒸汽压缩浓缩后的浓缩液的水溶性有机溶剂浓度进一步提高,提高了热效率,降低了精馏或蒸馏过程的废水量及能耗。







