申请日2013.08.20
公开(公告)日2014.02.05
IPC分类号C02F103/10; C02F9/02
摘要
本实用新型公开一种油田回注用水处理设备,该油田回注用水处理设备包括依次连通的废水除油装置、沉降装置、过滤装置及精过滤装置;所述过滤装置与精过滤装置相邻设置,且过滤装置设置于精过滤装置前方,形成双重过滤结构;所述精过滤装置为陶瓷膜过滤器,而该陶瓷膜过滤器主要包括陶瓷膜,所述陶瓷膜的膜芯过滤孔径在0.05~0.3微米范围内。本实用新型利用过滤装置及精过滤装置双重过滤装置进行过滤,而精过滤装置的膜芯孔径为0.05~0.3微米,且该精过滤装置运行时温度在20℃~80℃,通过精过滤装置过滤后,回注用水的悬浮物固体颗粒含量可降低到1mg/L以下,能快速有效的达到国家标准。
权利要求书
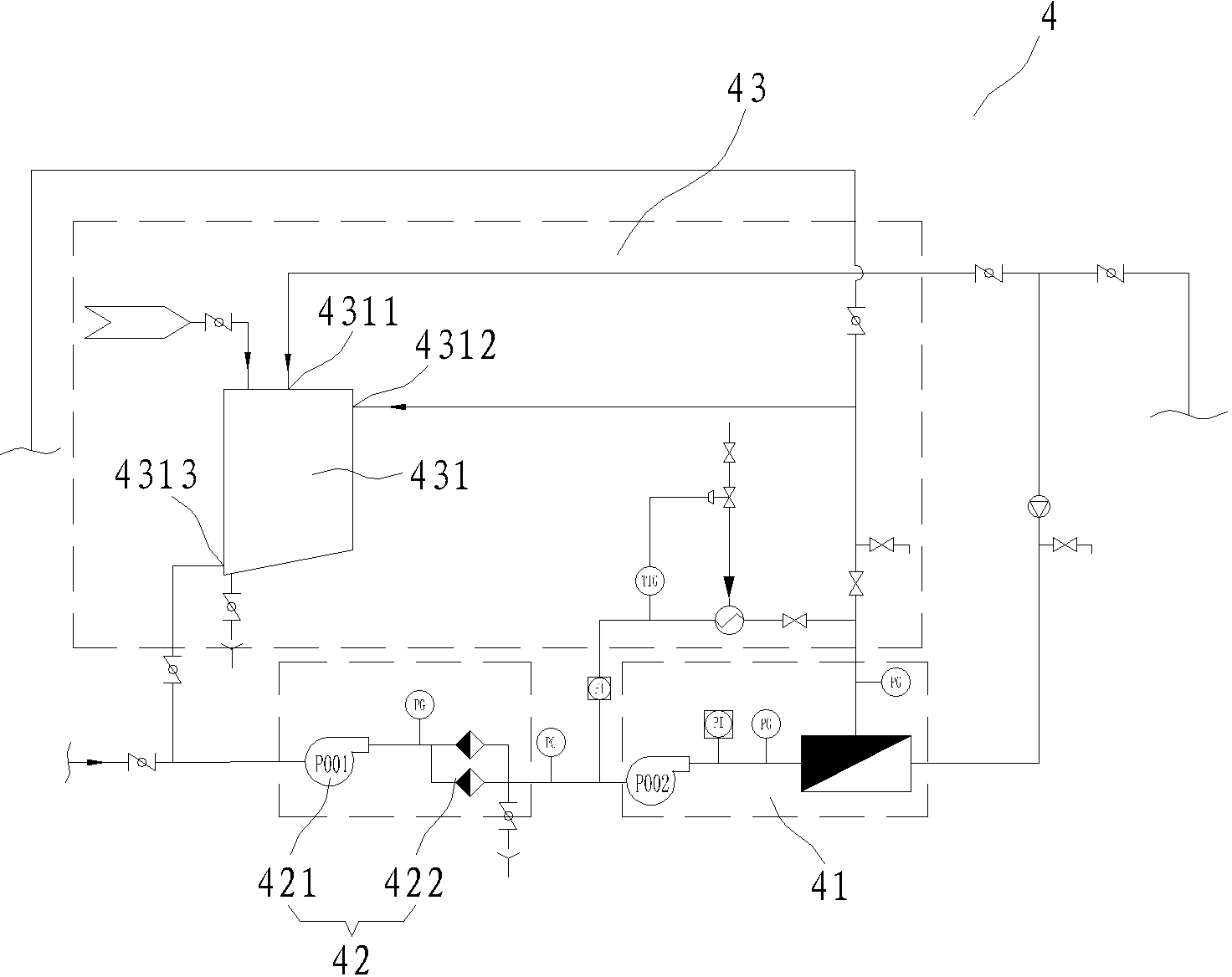
1.一种油田回注用水处理设备,其特征在于:该油田回注用水处理设备包括依次连通的废水除油装置、沉降装置、过滤装置及精过滤装置;所述过滤装置与精过滤装置相邻设置,且过滤装置设置于精过滤装置前方,形成双重过滤结构;所述精过滤装置包括陶瓷膜过滤器,而该陶瓷膜过滤器主要包括陶瓷膜,所述陶瓷膜的膜芯过滤孔径在0.05~0.3微米范围内。
2.根据权利要求1所述的一种油田回注用水处理设备,其特征在于:所述精过滤装置的工作温度在20℃~80℃之间。
3.根据权利要求2所述的一种油田回注用水处理设备,其特征在于:所述精过滤装置还包括保全过滤器,该保全过滤器置于陶瓷膜过滤器前方,所述保全过滤器包括保全泵及保全过滤器,所述保全泵置于保全过滤器前方。
4.根据权利要求1或3所述的一种油田回注用水处理设备,其特征在于:所述精过滤装置还包括管道清洗结构,而该管道清洗结构包括清洗罐,该清洗罐具有输入端、循环清洗输入端及输出端,所述输入端通入纯水或/和蒸汽,该输出端与保全过滤器前方管道连通,而循环清洗输入端与陶瓷膜过滤器后方管道连通,形成循环清洗结构。
5.根据权利要求1所述的一种油田回注用水处理设备,其特征在于:所述废水除油装置为气浮除油器。
6.根据权利要求1所述的一种油田回注用水处理设备,其特征在于:所述沉降装置为化学沉降器。
7.根据权利要求1所述的一种油田回注用水处理设备,其特征在于:所述过滤装置为转鼓过滤器。
说明书
一种油田回注用水处理设备
技术领域
本实用新型涉及一种油田回注用水处理设备,按国际专利分类表(IPC)划分属于废水处理净化技术领域。
背景技术
油田回注水是提高采收率的主要措施之一,原油采出后造成地下亏空,为了保持或提高油层压力,获得较高的采收率,油田注水在油田开采中得到越来越广泛的运用。在注水开发过程中回注水水质是影响整个油田注水开发效果的最根本因数,也影响着整个注水处理系统的运行和使用寿命,
目前,我国各油田都根据其所处的地理环境,制定了相应的回注水标准,而标准中有一项重要的要求是悬浮物固体颗粒及粒径中值指标,特别是一些油田岩层中岩石空隙较小的情况下,悬浮物固体颗粒甚至要求在1mg/L以下。而目前广泛使用的方法大多为废水通过气浮装置除油,再加入药剂及絮凝剂进行沉降,最后通过精密过滤器过滤得到回注用水,该方法处理后的水质,往往在悬浮物固体颗粒含量这一指标上难以达到要求,并且抗污染能力较差;而存在缺点的原因是由于精密过滤滤芯采用的是PP熔喷、线烧,过滤孔径较大0.1~1微米,孔径跨度大等问题。
由此,本发明人考虑对油田回注用水处理设备进行改进,本案由此产生。
实用新型内容
针对现有技术的不足,本实用新型提供了一种结构合理、使用方便快捷、快速有效进行废水处理,令其达到国家标准的的油田回注用水处理设备。
为达到上述目的,本实用新型是通过以下技术方案实现的:
一种油田回注用水处理设备该油田回注用水处理设备包括依次连通的废水除油装置、沉降装置、过滤装置及精过滤装置;所述过滤装置与精过滤装置相邻设置,且过滤装置设置于精过滤装置前方,形成双重过滤结构;所述精过滤装置包括陶瓷膜过滤器,而该陶瓷膜过滤器主要包括陶瓷膜,所述陶瓷膜的膜芯过滤孔径在0.05~0.3微米范围内。
进一步,所述精过滤装置的工作温度在20℃~80℃之间(。
进一步,所述精过滤装置还包括保全过滤器,该保全过滤器置于陶瓷膜过滤器前方,所述保全过滤器包括保全泵及保全过滤器,所述保全泵置于保全过滤器前方。
进一步,所述精过滤装置还包括管道清洗结构,而该管道清洗结构包括清洗罐,该清洗罐具有输入端、循环清洗输入端及输出端,所述输入端通入纯水或/和蒸汽,该输出端与保全过滤器前方管道连通,而循环清洗输入端与陶瓷膜过滤器后方管道连通,形成循环清洗结构。
进一步,所述废水除油装置为气浮除油器。
进一步,所述沉降装置为化学沉降器。
进一步,所述过滤装置为转鼓过滤器。
本实用新型利用过滤装置及精过滤装置双重过滤装置进行过滤,而精过滤装置的膜芯孔径为0.05~0.3微米,且该精过滤装置运行时温度在20℃~80℃,通过精过滤装置过滤后,回注用水的悬浮物固体颗粒含量可降低到1mg/L以下,能快速有效的达到国家标准。







