公布日:2023.11.07
申请日:2023.08.03
分类号:C02F9/00(2023.01)I;C02F1/00(2023.01)N;C02F1/44(2023.01)N;C02F1/52(2023.01)N;C02F1/66(2023.01)N;C02F101/30(2006.01)N
摘要
本发明公开了一种适用于豌豆蛋白乳清废水资源化处理工艺,属于废水处理技术领域,包括:将泡豆废水置入沉淀池内静置沉淀,并将蛋白乳清废水、淀粉废水及纤维废水泵送至调节池调节pH,将调节池产水泵送至絮凝沉淀反应池,投加絮凝剂之后静置沉淀;将沉淀池内静置后的上清液以及絮凝沉淀反应池静置后的产水混合后泵送至袋式过滤器进行过滤,袋式过滤器产水进入超滤装置截留大分子蛋白质和悬浮物;将超滤装置的产水泵送至纳滤装置去除水中的小分子蛋白质和水中的低聚糖;将纳滤装置的产水泵送至反渗透装置取产水中小分子有机物及水中盐离子。本发明能够制备获取高品质产水,满足农田灌溉水质标准要求,且产水也可回用于豌豆蛋白制备工艺中。

权利要求书
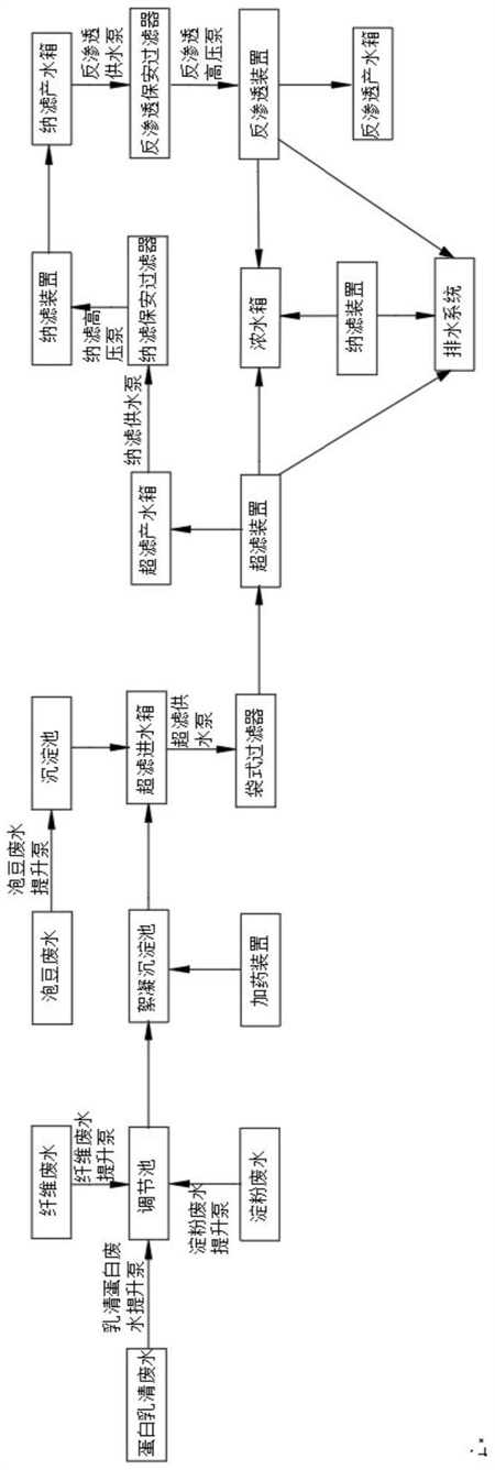
1.一种适用于豌豆蛋白乳清废水资源化处理工艺,其特征在于,包括:S10,预处理阶段将泡豆废水置入沉淀池内静置沉淀,并将蛋白乳清废水、淀粉废水及纤维废水按照预设比例混合后泵送至调节池,加入碱液调节pH,调节完成后将调节池产水泵送至絮凝沉淀反应池,投加絮凝剂之后静置沉淀;S20,超滤处理将沉淀池内静置后的上清液以及絮凝沉淀反应池静置后的产水混合后泵送至袋式过滤器进行初步过滤,袋式过滤器产水进入超滤装置进行二次过滤截留大分子蛋白质和悬浮物;S30,纳滤处理将超滤装置的产水泵送至纳滤装置过滤去除水中的小分子蛋白质和水中的低聚糖;S40,反渗透处理将纳滤装置的产水泵送至反渗透装置去除水中小分子有机物及水中盐离子,通过反渗透产水箱收集反渗透装置制备的高品质产水。
2.根据权利要求1所述的一种适用于豌豆蛋白乳清废水资源化处理工艺,其特征在于,所述调节池内设置搅拌器,所述絮凝沉淀反应池包括快速反应区、慢速反应区和沉淀区,所述快速反应区和所述慢速反应区均设置有搅拌器,所述快速反应区连通有加药装置,所述加药装置内装填有絮凝剂。
3.根据权利要求1所述的一种适用于豌豆蛋白乳清废水资源化处理工艺,其特征在于,所述超滤装置的周期运行时间30-60min,所述超滤装置运行一个周期后进行反洗,所述超滤装置运行2-3天进行一次药洗,所述超滤装置的药洗方式为增强通量维持清洗方式。
4.根据权利要求1所述的一种适用于豌豆蛋白乳清废水资源化处理工艺,其特征在于,所述纳滤装置采用错流运行方式,所述反渗透装置采用错流运行方式。
5.根据权利要求1所述的一种适用于豌豆蛋白乳清废水资源化处理工艺,其特征在于,还包括纳滤保安过滤器和反渗透保安过滤器,所述纳滤保安过滤器设置于所述超滤装置和所述纳滤装置之间,所述反渗透保安过滤器设置于所述纳滤装置和所述反渗透装置之间。
6.根据权利要求5所述的一种适用于豌豆蛋白乳清废水资源化处理工艺,其特征在于,还包括超滤进水箱、超滤产水箱和纳滤产水箱,所述超滤进水箱和所述袋式过滤器、所述沉淀池以及絮凝沉淀反应池连通,所述超滤产水箱的进口和所述超滤装置连通,所述超滤产水箱的出口和所述纳滤保安过滤器连通,所述纳滤产水箱的进口和所述纳滤装置连通,所述纳滤产水箱的出口和反渗透保安过滤器连通。
7.根据权利要求1所述的一种适用于豌豆蛋白乳清废水资源化处理工艺,其特征在于,步骤S10中,所述蛋白乳清废水、淀粉废水及纤维废水的水量混合比例为5:2:2,所述调节池调节完成后的pH为6。
8.根据权利要求1所述的一种适用于豌豆蛋白乳清废水资源化处理工艺,其特征在于,步骤S10中,所述絮凝沉淀反应池的沉淀时间为30-60min,所述絮凝沉淀反应池的产水浊度为20-30NTU,泡豆废水静置的沉淀时间为1.5-2.0h。
9.根据权利要求1所述的一种适用于豌豆蛋白乳清废水资源化处理工艺,其特征在于,步骤S20中,所述超滤装置的产水浊度
发明内容
有鉴于此,本发明提供了一种适用于豌豆蛋白乳清废水资源化处理工艺,本发明能够制备获取高品质产水,满足农田灌溉水质标准要求,或者产水直接回用于豌豆蛋白制备工艺。
为了实现上述目的,本发明采用如下技术方案:
一种适用于豌豆蛋白乳清废水资源化处理工艺,包括:
S10,预处理阶段
将泡豆废水置入沉淀池内静置沉淀,并将蛋白乳清废水、淀粉废水及纤维废水按照预设比例混合后泵送至调节池,加入碱液调节pH,调节完成后将调节池产水泵送至絮凝沉淀反应池,投加絮凝剂之后静置沉淀;
S20,超滤处理
将沉淀池内静置后的上清液以及絮凝沉淀反应池静置后的产水混合后泵送至袋式过滤器进行初步过滤,袋式过滤器产水进入超滤装置进行二次过滤截留大分子蛋白质和悬浮物;
S30,纳滤处理
将超滤装置的产水泵送至纳滤装置过滤去除水中的小分子蛋白质和水中的低聚糖;
S40,反渗透处理
将纳滤装置的产水泵送至反渗透装置去除水中小分子有机物及水中盐离子,通过反渗透产水箱收集反渗透装置制备的高品质产水。
优选的,所述调节池内设置搅拌器,所述絮凝沉淀反应池包括快速反应区、慢速反应区和沉淀区,所述快速反应区和所述慢速反应区均设置有搅拌器,所述快速反应区连通有加药装置,所述加药装置内装填有絮凝剂。
优选的,所述超滤装置的周期运行时间30-60min,所述超滤装置运行一个周期后进行反洗,所述超滤装置运行2-3天进行一次药洗,所述超滤装置的药洗方式为增强通量维持清洗方式。
优选的,所述纳滤装置采用错流运行方式,所述反渗透装置采用错流运行方式。
优选的,处理工艺还包括纳滤保安过滤器和反渗透保安过滤器,所述纳滤保安过滤器设置于所述超滤装置和所述纳滤装置之间,所述反渗透保安过滤器设置于所述纳滤装置和所述反渗透装置之间。
优选的,处理工艺还包括超滤进水箱、超滤产水箱和纳滤产水箱,所述超滤进水箱和所述袋式过滤器、所述沉淀池以及絮凝沉淀反应池连通,所述超滤产水箱的进口和所述超滤装置连通,所述超滤产水箱的出口和所述纳滤保安过滤器连通,所述纳滤产水箱的进口和所述纳滤装置连通,所述纳滤产水箱的出口和反渗透保安过滤器连通。
优选的,步骤S10中,所述蛋白乳清废水、淀粉废水及纤维废水的水量混合比例为5:2:2,所述调节池调节完成后的pH为6。
优选的,步骤S10中,所述絮凝沉淀反应池的沉淀时间为30-60min,所述絮凝沉淀反应池的产水浊度为20-30NTU,泡豆废水静置的沉淀时间为1.5-2.0h。
优选的,步骤S20中,所述超滤装置的产水浊度
(发明人:郭彩荣;王为民;何柳东;张岩岗;王可;王丽雪)






