公布日:2023.09.29
申请日:2023.04.10
分类号:F23G7/00(2006.01)I;C02F11/13(2019.01)I;B01D53/81(2006.01)I;B01D53/50(2006.01)I;B01D46/02(2006.01)I;B01D53/04(2006.01)I;B01D53/78(2006.01)I;
B01D53/26(2006.01)I;F23G5/04(2006.01)I;F23G5/16(2006.01)I;F23G5/20(2006.01)I;F23G5/46(2006.01)I;F22B1/18(2006.01)I;F23J15/00(2006.01)I;F23J15/
02(2006.01)I;F23J15/04(2006.01)I;F23J15/06(2006.01)I
摘要
本发明涉及污泥处理技术领域,公开一种节能环保型污泥处理系统,包括燃烧室、回转窑、二燃室、喷雾干化塔、脱硫塔、布袋除尘器、引风机、喷淋系统和烟囱,所述二燃室的上端和喷雾干化塔的上端之间设有余热锅炉;所述二燃室上设有一氧化碳排放控制装置。有效解决了热量利用率低及一氧化碳排放问题。

权利要求书
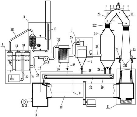
1.一种节能环保型污泥处理系统,包括燃烧室(11)、回转窑(12)、二燃室(13)、喷雾干化塔(14)、脱硫塔(15)、布袋除尘器(16)、引风机(17)、喷淋系统(18)和烟囱(19),其特征在于:所述二燃室(13)的上端和喷雾干化塔(14)的上端之间设有余热锅炉(20);所述二燃室(13)上设有一氧化碳排放控制装置(23);所述余热锅炉(20)包括呈“人”字型的烟气通道(201),烟气通道(201)的两端各固定连接有一个伸缩节(202),两个伸缩节(202)分别固定在二燃室(13)的上端和喷雾干化塔(14)的上端;所述烟气通道(201)的内壁上设有水冷壁(203),水冷壁(203)的上端连接有蒸汽上升组件(204),蒸汽上升组件(204)与锅筒(205)的蒸汽腔连接,水冷壁(203)的下端连接有冷却水下降组件(206),冷却水下降组件(206)与锅筒(205)的储水腔连接;所述一氧化碳排放控制装置(23)包括设置在二燃室(13)侧壁上的一对对称设置的燃烧喷筒(231)。
2.根据权利要求1所述的一种节能环保型污泥处理系统,其特征在于:所述水冷壁(203)包括分别贴合在烟气通道(201)的四侧内壁上的顶墙水冷壁(2031)、底墙水冷壁(2032)、前墙水冷壁和后墙水冷壁(2033);所述蒸汽上升组件(204)包括多个上集箱(2041)和多个上升管(2042),上升管(2042)连接对应的上集箱(2041)与锅筒(205)的蒸汽腔;所述冷却水下降组件(206)包括与锅筒(205)的储水腔相连接的集中下降管(2061),集中下降管(2061)上连接有电动流量调节阀(2062),集中下降管(2061)的下端通过多个下降支管(2063)连接有多个下集箱(2064);所述顶墙水冷壁(2031)、底墙水冷壁(2032)、前墙水冷壁和后墙水冷壁(2033)的换热管的上端连接在对应的上集箱(2041)上;顶墙水冷壁(2031)、底墙水冷壁(2032)、前墙水冷壁和后墙水冷壁(2033)的换热管的下端连接在对应的下集箱(2064)上;上集箱(2041)和下集箱(2064)通过多根吊杆(2065)挂接在相应的楼层板上。
3.根据权利要求1所述的一种节能环保型污泥处理系统,其特征在于:所述燃烧喷筒(231)的内端与二燃室(13)的内腔相通;所述燃烧喷筒(231)的外端连接有进风管(232)和天然气进管(233),进风管(232)远离燃烧喷筒(231)的一端连接有第二流量调节阀(234),两个进风管(232)的流量调节阀分别与进气歧管(235)的两出口端连接,进气支管(235)的进气端连接有第二鼓风机(236);所述天然气进管(233)上设有第一球阀(237)、第三流量调节阀(238)和第二球阀(239)。
4.根据权利要求3所述的一种节能环保型污泥处理系统,其特征在于:所述燃烧喷筒(231)内设有火花塞(2310),火花塞(2310)通过高压线(2311)与点火线圈连接,点火线圈设置在变压器柜(2312)内,变压器柜(2312)固定在支架(2313)上。
5.根据权利要求1所述的一种节能环保型污泥处理系统,其特征在于:所述喷淋系统(18)和烟囱(19)之间设有余热利用脱白装置(21);所述余热利用脱白装置(21)包括与喷淋系统(18)连接的第七管道(211),第七管道(211)的另一端与换热塔体(212)的上端连接,换热塔体(212)的下端与呈“U”字型设置的烟囱(19)的下端连接;所述换热塔体(212)内固定有上下设置的第一隔板(213)和第二隔板(214),第一隔板(213)和第二隔板(214)之间固定有若干矩形阵列的冷却管(215);所述第一隔板(213)、第二隔板(214)和换热塔体(212)围合成的换热腔(2100)连接有上下设置的出气管(216)和进气管(217),进气管(217)的进气端连接有第一鼓风机(218);所述出气管(216)的另一端伸入到烟囱外筒体(219)内,所述烟囱(19)的上端插套在烟囱外筒体(219)内;所述烟囱(19)靠近换热塔体(212)的一端和出气管(216)上各设有一个温度传感器(2113)。
6.根据权利要求5所述的一种节能环保型污泥处理系统,其特征在于:所述冷却管(215)呈多级“S”型弯曲状;所述换热塔体(212)内设有多块左右错开设置的导流板(2110),导流板(2110)的一端固定在换热塔体(212)上,导流板(2110)的另一端与换热塔体(212)内壁之间留有气体通道(2101);多块导流板(2110)设置在出气管(216)和进气管(217)之间;所述烟囱(19)伸入到换热塔体(212)内的端部上方设有挡水罩(2111),挡水罩(2111)与换热塔体(212)固定连接;所述挡水罩(2111)两端低中间高设置;所述换热塔体(212)的底部连接有出水管(2112)。
7.根据权利要求1所述的一种节能环保型污泥处理系统,其特征在于:所述喷雾干化塔(14)和脱硫塔(15)之间通过第一管道(24)连接,脱硫塔(15)与布袋除尘器(16)之间通过第二管道(25)连接,第一管道(24)上设有石灰进料绞龙(26);所述第二管道(25)上设有活性炭绞龙(27);所述喷雾干化塔(14)、脱硫塔(15)和布袋除尘器(16)的下端各连接有锁气式给料机(28),锁气式给料机(28)的出口端面向板链输送机(29),板链输送机(29)设置在回料通道(30)内,回料通道(30)的左端的第一出料孔(301)连接有出料管(31),板链输送机(29)的左端延伸至出料管(31)上方;所述出料管(31)的下端衔接有左高右低倾斜设置的滑料通道(32),滑料通道(32)固定在燃烧室(11)内,滑料通道(32)的右端延伸至回转窑(12)内;所述回转窑(12)的两端分别转动连接在燃烧室(11)和二燃室(13)上;所述二燃室(13)的底部设有第二出料孔(1301),第二出料孔(1301)的下端连接有出料管道(33),出料管道(33)内套接有出料螺旋输送轴(34),出料螺旋输送轴(34)连接有驱使其转动的第三电机。
8.根据权利要求8所述的一种节能环保型污泥处理系统,其特征在于:所述石灰进料绞龙(26)包括插套并固定在第一管道(24)上的第一进料管(261),第一进料管(261)内设有第一螺旋输送轴(262),第一螺旋输送轴(262)的后端设有驱使其转动的第一电机,第一电机固定在第一进料管(261)的后端,所述第一进料管(261)的后端上方连接有石灰储仓(264);所述活性炭绞龙(27)包括插套并固定在第二管道上的上的第二进料管,第二进料管内设有第二螺旋输送轴,第二螺旋输送轴的后端设有驱使其转动的第二电机,第二电机固定在第二进料管的后端,所述第二进料管的后端上方连接有活性炭储仓。
9.根据权利要求1所述的一种节能环保型污泥处理系统,其特征在于:所述二燃室(13)包括混凝土浇筑的燃烧室底座(131),燃烧室底座(131)上浇筑有上小下大设置的混凝土锥筒(132),混凝土锥筒(132)内套接有不锈钢锥筒(133),不锈钢锥筒(133)的底部压靠在燃烧室底座(131)上,不锈钢锥筒(133)的外壁上固定有多个限位杆(134),限位杆(134)插套在混凝土锥筒(132)的内壁上的插孔内;所述不锈钢锥筒(133)的外壁和混凝土锥筒(132)的外壁之间形成保温腔(1300)。
发明内容
本发明的目的是提供一种节能环保型污泥处理系统,可有效提高烟气余热利用,提高经济性,同时可有效控制一氧化碳的排放。
本发明的上述技术目的是通过以下技术方案得以实现的:一种节能环保型污泥处理系统,包括燃烧室、回转窑、二燃室、喷雾干化塔、脱硫塔、布袋除尘器、引风机、喷淋系统和烟囱,所述二燃室的上端和喷雾干化塔的上端之间设有余热锅炉;所述二燃室上设有一氧化碳排放控制装置;所述余热锅炉包括呈“人”字型的烟气通道,烟气通道的两端各固定连接有一个伸缩节,两个伸缩节分别固定在二燃室的上端和喷雾干化塔的上端;所述烟气通道的内壁上设有水冷壁,水冷壁的上端连接有蒸汽上升组件,蒸汽上升组件与锅筒的蒸汽腔连接,水冷壁的下端连接有冷却水下降组件,冷却水下降组件与锅筒的储水腔连接;所述一氧化碳排放控制装置包括设置在二燃室侧壁上的一对对称设置的燃烧喷筒。
布袋除尘器的上端通过第三管道与引风机的一端连接;所述喷淋系统包括第一喷淋塔、第二喷淋塔和第三喷淋塔,引风机的另一端通过第四管道与第一喷淋塔的下端连接,第一喷淋塔的上端和第二喷淋塔的上端之间通过第五管道连接,第二喷淋塔的下端与第三喷淋塔的下端通过第六管道连接;所述第一喷淋塔、第二喷淋塔和第三喷淋塔内各设有多个喷淋头,多个喷淋头安装在碱液供给管上,碱液供给管的另一端与碱液供给箱连接,碱液供给管上设有增压泵。
所述喷雾干化塔的上端连接有污泥雾化喷头,污泥雾化喷头连接有污泥进料管和高压气管,污泥进料管的污泥进料工作通过螺杆泵输送,高压气管连接有高压气源。
所述水冷壁包括分别贴合在烟气通道的四侧内壁上的顶墙水冷壁、底墙水冷壁、前墙水冷壁和后墙水冷壁;所述蒸汽上升组件包括多个上集箱和多个上升管,上升管连接对应的上集箱与锅筒的蒸汽腔,蒸汽腔连接有蒸汽接管;所述冷却水下降组件包括与锅筒的储水腔相连接的集中下降管,集中下降管上连接有电动流量调节阀,集中下降管的下端通过多个下降支管连接有多个下集箱;锅筒的储水腔连接有补水管;所述顶墙水冷壁、底墙水冷壁、前墙水冷壁和后墙水冷壁的换热管的上端连接在对应的上集箱上;顶墙水冷壁、底墙水冷壁、前墙水冷壁和后墙水冷壁的换热管的下端连接在对应的下集箱上;上集箱和下集箱通过多根吊杆挂接在就近的楼层板上。
所述燃烧喷筒的内端与二燃室的内腔相通;所述燃烧喷筒的外端连接有进风管和天然气进管,进风管远离燃烧喷筒的一端连接有第二流量调节阀,两个进风管的流量调节阀分别与进气歧管的两出口端连接,进气支管的进气端连接有第二鼓风机;所述天然气进管上设有第一球阀、第三流量调节阀和第二球阀。第二球阀连接有天然气管道。
所述燃烧喷筒内设有火花塞,火花塞通过高压线与点火线圈连接,点火线圈设置在变压器柜内,变压器柜固定在支架上。
所述喷淋系统和烟囱之间设有余热利用脱白装置;所述余热利用脱白装置包括与喷淋系统连接的第七管道,第七管道的另一端与换热塔体的上端连接,换热塔体的下端与呈“U”字型设置的烟囱的下端连接;所述换热塔体内固定有上下设置的第一隔板和第二隔板,第一隔板和第二隔板之间固定有若干矩形阵列的冷却管;所述第一隔板、第二隔板和换热塔体围合成的换热腔连接有上下设置的出气管和进气管,进气管的进气端连接有第一鼓风机;所述出气管的另一端伸入到烟囱外筒体内,所述烟囱的上端插套在烟囱外筒体内;所述烟囱靠近换热塔体的一端和出气管上各设有一个温度传感器。温度传感器连接有控制器,控制器控制所述第一鼓风机。
所述冷却管呈多级“S”型弯曲状;所述换热塔体内设有多块左右错开设置的导流板,导流板的一端固定在换热塔体上,导流板的另一端与换热塔体内壁之间留有气体通道;多块导流板设置在出气管和进气管之间;所述烟囱伸入到换热塔体内的端部上方设有挡水罩,挡水罩与换热塔体固定连接;所述挡水罩两端低中间高设置;所述换热塔体的底部连接有出水管。
所述喷雾干化塔和脱硫塔之间通过第一管道连接,脱硫塔与布袋除尘器之间通过第二管道连接,第一管道上设有石灰进料绞龙;所述第二管道上设有活性炭绞龙;所述喷雾干化塔、脱硫塔和布袋除尘器的下端各连接有锁气式给料机,锁气式给料机的出口端面向板链输送机,板链输送机设置在回料通道内,回料通道的左端的第一出料孔连接有出料管,板链输送机的左端延伸至出料管上方;所述出料管的下端衔接有左高右低倾斜设置的滑料通道,滑料通道固定在燃烧室内,滑料通道的右端延伸至回转窑内;所述回转窑的两端分别转动连接在燃烧室和二燃室上;所述二燃室的底部设有第二出料孔,第二出料孔的下端连接有出料管道,出料管道内套接有出料螺旋输送轴,出料螺旋输送轴连接有驱使其转动的第三电机。
.根据权利要求所述的一种节能环保型污泥处理系统,其特征在于:所述石灰进料绞龙包括插套并固定在第一管道上的第一进料管,第一进料管内设有第一螺旋输送轴,第一螺旋输送轴的后端设有驱使其转动的第一电机,第一电机固定在第一进料管的后端,所述第一进料管的后端上方连接有石灰储仓;所述活性炭绞龙包括插套并固定在第二管道上的上的第二进料管,第二进料管内设有第二螺旋输送轴,第二螺旋输送轴的后端设有驱使其转动的第二电机,第二电机固定在第二进料管的后端,所述第二进料管的后端上方连接有活性炭储仓。
所述二燃室包括混凝土浇筑的燃烧室底座,燃烧室底座上浇筑有上小下大设置的混凝土锥筒,混凝土锥筒内套接有不锈钢锥筒,不锈钢锥筒的底部压靠在燃烧室底座上,不锈钢锥筒的外壁上固定有多个限位杆,限位杆插套在混凝土锥筒的内壁上的插孔内;所述不锈钢锥筒的外壁和混凝土锥筒的外壁之间形成保温腔。
通过在二燃室上设置一对燃烧喷筒,燃烧喷筒燃烧天然气可对二燃室内的一氧化碳及高温碳进行充分产生使其变成二氧化碳,可有效控制一氧化碳排放量及有效杜绝雾化干化塔内发生水煤气反应;通过在二燃室和喷雾干化塔之间设置余热锅炉,余热锅炉代替现有的主风管,可避免主风管应热胀冷缩产生的破损;同时余热锅炉可对进入到雾化干化塔前的烟气热量进行热交换,产生的蒸汽可对印染污泥进行脱水或接入市政供热管道,可有效提高能源利用率,提高经济效益;通过在喷雾干化塔和脱硫塔之间设置石灰进料绞龙、在脱硫塔和布袋除尘器之间设置活性炭绞龙,及通过燃烧室、回转窑、二燃室、喷雾干化塔、脱硫塔、布袋除尘器、引风机、锁气式给料机、板链输送机、回料通道、第一出料孔、出料管和滑料通道形成一个脱硫循环系统,可有效出去烟气中大部分二氧化硫,从而有效降低后期喷淋系统的除硫压力,可有效保证硫排放要求;通过鼓入常温空气对喷淋系统排出的含水率较高烟气进行冷凝,大幅降低烟气含水率;通过换热后的空气与烟气出口端烟气进行混合,可进一步降低烟气含水率,从而实现烟囱脱白,同时可对烟气中的热量进行充分利用,降低能耗。
(发明人:俞其林;陈洪鹤;裘华刚;孙荣林;俞聪儒)






