申请日2016.05.27
公开(公告)日2016.11.30
IPC分类号E03B3/03; E03B1/04; E03C1/12; E03D1/00
摘要
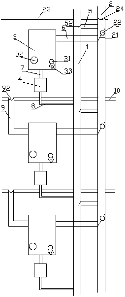
本实用新型公开了一种非能动嵌入式住宅楼生活废水及雨雪水联合冲厕系统,具体涉及一种家庭生活废水中的优质杂排水和雨雪水回收再利用的非能动嵌入式住宅楼生活废水及雨雪水联合冲厕系统。本实用新型包括下水管道、雨雪水管道、储水箱和便池水箱,储水箱的进水管与雨雪水管道连接,储水箱的出水管与便池水箱连接,便池水箱的出水管I与下水管道连接,每层楼的下水管道和雨雪水管道之间设有溢流管道,雨雪水管道与储水箱的进水管连接处设有挡水板,挡水板上设有分水口,分水口设置在进水管和溢流管道之间。采用上述技术方案后的本实用新型,利用重力原理,能够同时自动收集生活废水、雨雪水,无需电能、不占用空间、融合使用习惯的联合冲厕系统。
摘要附图
权利要求书
1.一种非能动嵌入式住宅楼生活废水及雨雪水联合冲厕系统,其特征在于:包括下水管道(1)、雨雪水管道(2)、储水箱(3)和便池水箱(4),储水箱(3)的进水管(6)与雨雪水管道(2)连接,储水箱(3)的出水管(7)与便池水箱(4)连接,便池水箱(4)的出水管I(8)与下水管道(1)连接,每层楼的下水管道(1)和雨雪水管道(2)之间设有溢流管道(5),雨雪水管道(2)与储水箱(3)的进水管(6)连接处设有挡水板(21),挡水板(21)上设有分水口(22),分水口(22)位于进水管(6)和溢流管道(5)之间。
2.根据权利要求1所述的非能动嵌入式住宅楼生活废水及雨雪水联合冲厕系统,其特征在于:下层楼的储水箱(3)与上层楼的地漏管道(9)相连。
3.根据权利要求2所述的非能动嵌入式住宅楼生活废水及雨雪水联合冲厕系统,其特征在于:地漏管道(9)的进水口处设有地漏滤网(92)。
4.根据权利要求1所述的非能动嵌入式住宅楼生活废水及雨雪水联合冲厕系统,其特征在于:所述的溢流管道(5)上设有单向阀(51),或者溢流管道(5)与下水管道(1)连接处设有单向活动盖(52)。
5.根据权利要求4所述的非能动嵌入式住宅楼生活废水及雨雪水联合冲厕系统,其特征在于:位于楼顶(23)的雨雪水管道(2)进水口处设有管道滤网(24)。
6.根据权利要求1所述的非能动嵌入式住宅楼生活废水及雨雪水联合冲厕系统,其特征在于:所述的储水箱(3)内设有消毒药架(31)。
7.根据权利要求1所述的非能动嵌入式住宅楼生活废水及雨雪水联合冲厕系统,其特征在于:所述的储水箱(3)上还设有排污检修口(32)。
8.根据权利要求1所述的非能动嵌入式住宅楼生活废水及雨雪水联合冲厕系统,其特征在于:所述的储水箱(3)上设有备用放水口(33)。
说明书
非能动嵌入式住宅楼生活废水及雨雪水联合冲厕系统
技术领域
本实用新型涉及一种节水系统,具体涉及一种家庭生活废水中的优质杂排水和雨雪水回收再利用的非能动嵌入式住宅楼生活废水及雨雪水联合冲厕系统。
背景技术
水资源的紧缺是全球性的突出问题,世界各国都在积极倡导节约用水。我国也属于水资源相对缺乏的国家之一,节约用水已经成了当今社会一个迫切问题,我国城镇居民每年的生活废水排放量就有数十亿吨,增加的碳排放达数百万吨。现有楼房中的雨雪水和生活废水是经雨雪水管道或者下水管道直接排走,没有得到充分利用。随着现今社会人们“节约社会、低碳、低排放意识”的增强,我国广大的城镇居民用户也增强了节约用水的意识,人们采取多种方式节约用水,比如:将洗菜、洗衣服等生活废水积存起来,留待冲厕。但是这种方式比较麻烦,不适合现代快节奏的工作生活方式,且未能充分利用雨雪天的雨雪水。
专利号为CN201020143785.5,名称为“住宅楼生活废水及雨雪水回收利用冲厕系统”的专利解决了生活污水再利用比较麻烦,且不能充分利用雨雪水的问题,但是该专利存在一定不足,如上下楼管道之间没有形成完整的自主贯通,无法自动分配水量;且任何一层楼的水箱溢流管一旦出现堵塞,会造成储水箱水反流至雨雪水管道,当达到一定程度时雨雪水管道水面高于地漏管道,会导致该层住户楼面积水,且每层均设置由储水箱至下水管道的水箱溢流管,管道长,耗材较多,结构复杂,容易造成堵塞,当下水管道堵塞时更会造成下水管道水反流至雨雪水管道,造成下水道内水进入储水箱并在楼层造成积水。
实用新型内容
本实用新型要解决的技术问题是下水道水容易反流进入储水箱,提供一种结构简单,耗材少,防止下水道水反流的非能动嵌入式住宅楼生活废水及雨雪水联合冲厕系统。
为解决上述技术问题,本实用新型采用下述技术方案:一种非能动嵌入式住宅楼生活废水及雨雪水联合冲厕系统,包括下水管道、雨雪水管道、储水箱和便池水箱,储水箱的进水管与雨雪水管道连接,储水箱的出水管与便池水箱连接,便池水箱的出水管I与下水管道连接,每层楼的下水管道和雨雪水管道之间设有溢流管道,雨雪水管道与储水箱的进水管连接处设有挡水板,挡水板上设有分水口,分水口设置在进水管和溢流管道之间。
所述的溢流管道上设有单向阀,或者溢流管道与下水管道连接处设有单向活动盖。
下层楼的储水箱与上层楼的地漏管道相连。
地漏管道的进水口处设有地漏滤网。
位于楼顶的雨雪水管道进水口处设有管道滤网。
所述的储水箱内设有消毒药架。
所述的储水箱上还设有排污检修口。
所述的储水箱上设有备用放水口。
采用上述结构的本实用新型储水箱与雨雪水管道、地漏管道相连,最后将雨雪水和生活废水用来冲厕,充分利用了水资源;楼下住户的储水箱与楼上用户的地漏管道(即淋浴、洗衣服后的出水管)连接,能充分利用淋浴及洗衣服的水。本系统集雨雪水、生活废水的收集为一体,人们如厕后将不再需要完全用宝贵的淡水冲洗厕所,让生活中的优质杂排水、雨雪水先经人们使用后再流走,既能节约用水、又可减少碳排放及污水排放,利在当代,造福子孙,节省了我国乃至全世界的淡水资源,会产生巨大的社会效益和经济效益,也会对我国现在开展的海绵化城市建设起到积极的促进作用。
本实用新型在每层楼的下水管道和雨雪水管道中间设置溢流管,防止任何一层有管道堵塞的造成下层积水,在溢流管和下水管道接口处设置单向活动盖或单向阀防止下水管道水反流至雨污管进而进入储水箱,结构简单,使用方便。
本实用新型为非能动,利用重力原理,能够同时自动收集生活废水、雨雪水,无需电能、不占用空间、融合使用习惯的联合冲厕系统;不需要任何电能,避免触电危险,任何人均可正常使用,且停水停电12小时以内不影响使用。


