申请日2016.05.27
公开(公告)日2016.12.07
IPC分类号C02F1/52; B01F13/02; B01F15/04; C02F101/20; C02F101/18; C02F103/16
摘要
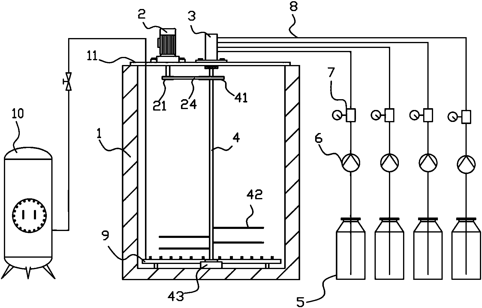
一种基于含氰废水综合反应池的加药装置,在反应池上固定有支架,在支架上安装有减速电机和多通路旋转接头;在旋转接头的旋转端固定有支撑管,在支撑管内设有多根排液管,多根排液管分别与旋转接头的多个出液口相连,在支撑管上固定有多根支管,多根支管分别与多根排液管相连通,在支管上开设有多个排液孔;在反应池外设有多个储液罐,多个储液罐分别通过多根进液管与旋转接头的进液口相连,在支撑管外固定有带轮,减速电机通过皮带驱动支撑管旋转。
摘要附图
权利要求书
1.一种基于含氰废水综合反应池的加药装置,在反应池(1)上固定有支架(11),其特征在于:在支架(11)上安装有减速电机(2)和多通路旋转接头(3);
所述多通路旋转接头(3)具有旋转端(302)和静止端(301),旋转接头(3)的静止端(301)固定在支架(11)上,在旋转接头(3)的静止端(301)设有多个进液口(31),在旋转接头(3)的旋转端(302)设有多个出液口(32),多个进液口(31)分别与多个出液口(32)相连通;
在旋转接头(3)的旋转端(302)固定有支撑管(4),在支撑管(4)内设有多根排液管(81),多根排液管(81)分别与旋转接头(3)的多个出液口(32)相连,在支撑管(4)上固定有多根支管(42),多根支管(42)分别与多根排液管(81)相连通,在支管(42)上开设有多个排液孔(421);
在反应池外设有多个储液罐(5),多个储液罐(5)分别通过多根进液管(8)连接在旋转接头(3)的多个进液口(31)上,在进液管(8)上安装有计量泵(6)和流量计(7);
在支撑管(4)外固定有带轮(41),减速电机(2)通过皮带(24)驱动支撑管(4)旋转。
2.根据权利要求1所述的一种基于含氰废水综合反应池的加药装置,其特征在于:在反应池(1)池底铺设有曝气管(9),在反应池(1)外设有空气瓶(10),曝气管(9)通过管道与空气瓶(10)连通。
3.根据权利要求1所述的一种基于含氰废水综合反应池的加药装置,其特征在于:在反应池(1)池底固定有卡座(43),在卡座(43)中部设有盲孔(432),在支撑管(4)的下端部固定有定位柱(44),定位柱(44)插入在盲孔(432)内。
说明书
一种基于含氰废水综合反应池的加药装置
技术领域
本实用新型涉及废水处理技术领域,涉及一种基于含氰废水综合反应池的加药装置。
背景技术
电镀车间排出的废水含有氰化物,氰化物可以引起人畜急性中毒致死,低溶度长期作用也能造成慢性中毒,因此必须要对含氰废水进行处理后才能排放,一般含氰废水需要经过两级反应池进行破氰,然后再将破氰后的废水排入到综合反应池,在综合反应池中加入重金属捕捉剂、絮凝剂、液酸和液碱来调节PH值和将废水进行絮凝,然后综合反应池的废水排入到沉淀池进行沉淀,沉淀的污泥通过压滤机制泥,清水通过清水池进一步的处理等步骤,其中的综合反应池一般添加药液是通过管道直排,在通过曝气管或者搅拌杆对药液进行搅拌融合,在添加时,药液集中排放入在综合反应池中的的一个区域,反应池中的废水不能够均匀反应;同时随着综合反应池水废水不断溢流,容易造成综合反应池中含氰废水未反应完全就进入到沉淀池。
发明内容
本实用新型要解决的技术问题是提供一种基于含氰废水综合反应池的加药装置,可以使添加的药液能够均匀充分的与反应池中的含氰废水反应。
为了解决上述技术问题,本实用新型的技术方案为:一种基于含氰废水综合反应池的加药装置,在反应池上固定有支架,在支架上安装有减速电机和多通路旋转接头;
所述多通路旋转接头具有旋转端和静止端,旋转接头的静止端固定在支架上,在旋转接头的静止端设有多个进液口,在旋转接头的旋转端设有多个出液口,多个进液体口分别与多个出液口相连通;
在旋转接头的旋转端固定有支撑管,在支撑管内设有多根排液管,多根排液管分别与旋转接头的多个出液口相连,在支撑管上固定有多根支管,多根支管分别与多根排液管相连通,在支管上开设有多个排液孔;
在反应池外设有多个储液罐,多个储液罐分别通过多根进液管与旋转接头的进液口相连,在进液管上安装有计量泵和流量计;
在支撑管外固定有带轮,减速电机通过皮带驱动支撑管旋转。
在反应池池底铺设有曝气管,在反应池外设有空气瓶,曝气管通过管道与空气瓶连通。
在反应池池底固定有卡座,在卡座中部设有盲孔,在支撑管的下端部固定有定位柱,定位柱插入在盲孔内。
本实用新型的有益效果为:本实用新型是将各种药液通过计量泵输入到各根支管中,药液再从各根支管上的细孔中分化后排出,并且排出的同时会加以搅拌,使得药液不会集中在综合反应池的一个区域排放,使得药液能够充分的与综合反应池中的废水反应。


