申请日2016.05.26
公开(公告)日2016.08.24
IPC分类号C02F9/04; C04B7/24; C02F103/34
摘要
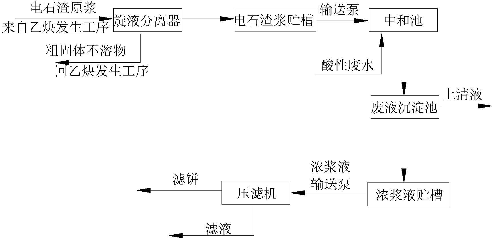
本发明涉及一种废水处理方法,目的是提供一种氯化法钛白粉生产过程中酸性废水的处理方法,将电石渣原浆从电石法聚氯乙烯厂乙炔发生工序的电石渣浆池内抽出,经旋液分离器分离出粗固体不溶物后得电石渣浆送到电石渣浆贮槽;再经输送泵加入到中和池与酸性废水进行中和反应;反应后的混合物流入废液沉淀池进行沉淀,沉淀物浓浆液自流入浓浆液贮槽,再由浓浆液输送泵送到压滤机进行压滤、洗涤后形成滤饼。本发明处理流程短、操作简单、便于生产运行管理,实现了以废治废;节约了在酸性废水处理过程中石灰粉的采购、堆放、化浆等费用;整个处理过程为液体封闭输送,现场环境清洁卫生;滤饼用作水泥生产的原料,实现了钛白粉废渣的综合利用,经济环保。
摘要附图
权利要求书
1.氯化法钛白粉生产过程中酸性废水的处理方法,其特征在于,包括以下步骤:
(1)电石渣原浆从电石法聚氯乙烯厂乙炔发生工序的电石渣浆池内抽出,经旋液分离器分离出粗固体不溶物后得电石渣浆送到电石渣浆贮槽;
(2)电石渣浆贮槽内的电石渣浆经输送泵加入到中和池与酸性废水进行中和反应;
(3)步骤(2)中和反应后的混合物流入废液沉淀池进行沉淀,沉淀物浓浆液自流入浓浆液贮槽,再由浓浆液输送泵送到压滤机进行压滤、洗涤后形成滤饼;废液沉淀池内上清液送往清液池。
2.根据权利要求1所述的一种氯化法钛白粉生产过程中酸性废水的处理方法,其特征在于,所述步骤(2)中酸性废水与电石渣浆的质量流量比为1.3-1.7。
3.根据权利要求1所述的一种氯化法钛白粉生产过程中酸性废水的处理方法,其特征在于,所述步骤(1)中旋液分离器分离出的粗固体不溶物粒径在40目以下。
4.根据权利要求1所述的一种氯化法钛白粉生产过程中酸性废水的处理方法,其特征在于,所述步骤(3)中清液池中的上清液返回至化浆槽对旋风分离器底部排出的杂质进行化浆或用作氯化尾气的洗涤液。
5.根据权利要求1-4任一项所述的一种氯化法钛白粉生产过程中酸性废水的处理方法,其特征在于,步骤(3)所述压滤机为隔膜压滤机。
6.根据权利要求5所述的一种氯化法钛白粉生产过程中酸性废水的处理方法,其特征在于,沉淀物浓浆液经隔膜压滤机过滤后,再通水洗涤,除去可溶性物质,再将隔膜压滤机增压到5.5-6.5bar,从滤饼中挤出水份,然后再用压缩空气将滤饼中的游离水吹出得氢氧化物滤饼。
7.根据权利要求6所述的一种氯化法钛白粉生产过程中酸性废水的处理方法,其特征在于,所述氢氧化物滤饼用作生产水泥的原料。
说明书
氯化法钛白粉生产过程中酸性废水的处理方法
技术领域
本发明涉及一种废水处理方法,尤其是一种氯化法钛白粉生产过程中废水的处理方法。
背景技术
钛白粉是一种白色无机颜料,具有最佳的不透明性、最佳白度和光亮度和无毒等特性,被公认是目前世界上性能最好的白色颜料,广泛应用于涂料、塑料、造纸、印刷油墨、化纤、橡胶、化妆品等工业。
氯化法生产钛白粉主要是将富钛原料与石油焦混合后,在氯化炉中进行氯化还原反应,生成含四氯化钛的混合物,从氯化炉顶部出来的混合物经过旋风除尘器分离渣、尘,得到粗四氯化钛;使粗四氯化钛中所含VOCl3等杂质与矿物油等反应除钒,并经精馏后得精四氯化钛;精四氯化钛在高温下与氧气反应生成二氧化钛基料,再经过后处理得到高档的金红石型钛白粉。该工艺的主要反应原理如下:
氯化反应2TiO2+3C+4Cl2→2TiCl4+CO2+2CO
氧化反应TiCl4+O2→TiO2+2Cl2
在氯化反应过程中,旋风分离器顶部排出的气体进入三级冷凝器冷凝,从三级冷凝器顶部和精馏塔顶部出来的含有CO、CO2、HCl、未反应的Cl2和微量的TiCl4等的氯化尾气送氯化尾气处理系统处理。目前对氯化尾气一般是通过酸洗、碱洗来进行处理,首先通过酸洗除去其中HCl等酸性气体生成废盐酸,然后在通过碱洗处理废气中氯气。生成的废盐酸由于杂质含量高不能直接使用或销售,一般是排入废水处理系统,通过中和、沉淀、过滤后作为化浆补充水返回氯化制浆。从旋风分离器底部排出的杂质焦碳、FeCl3、MgCl2、CaCl2、未反应完的钛矿等进入化浆槽内,采用废盐酸进行化浆,所得化浆后的混合液用泵送到压滤机将固体杂质压滤,烘干后可返回氯化炉内再次作为原料反应。压滤后的滤液用碱性吸收剂石灰乳浆液或氢氧化钠等碱性物质中和处理。
在氯化法钛白粉生产过程中酸性废水包括酸洗氯化尾气得到的废盐酸以及压滤后的滤液,目前对酸性废水的处理主要是采购石灰粉作为碱液吸收剂,使得氯化法钛白粉生产现场存在石灰粉的堆放,造成粉尘污染,影响环境,而且增加了企业的处理成本;中和后的氢氧化物滤渣也没有综合利用,氢氧化物滤渣堆放也增加了企业的堆放成本和环境影响。
电石法聚氯乙烯装置的乙炔发生工序将产生大量的电石渣浆,每吨聚氯乙烯产品约副产7.7m3电石渣浆,渣浆中Ca(OH)2质量含量按20%计。根据《氯碱(烧碱、聚氯乙烯)行业准入条件》中规定“新建、改扩建电石法聚氯乙烯项目必须同时配套建设电石渣制水泥等电石渣综合利用装置”。
发明内容
本发明所要解决的技术问题是提供一种氯化法钛白粉生产过程中酸性废水的处理方法,能够利用电石渣浆代替外购石灰粉,对氯化法钛白粉生产过程中酸性废水进行中和处理、以废治废。
本发明解决其技术问题所采用的技术方案是:氯化法钛白粉生产过程中酸性废水的处理方法,包括以下步骤:
(1)电石渣原浆从电石法聚氯乙烯厂乙炔发生工序的电石渣浆池内抽出,经旋液分离器分离出粗固体不溶物后得电石渣浆送到电石渣浆贮槽;
(2)电石渣浆贮槽内的电石渣浆经输送泵加入到中和池与酸性废水进行中和反应;
(3)步骤(2)中和反应后的混合物流入废液沉淀池进行沉淀,沉淀物浓浆液自流入浓浆液贮槽,再由浓浆液输送泵送到压滤机进行压滤、洗涤后形成滤饼;废液沉淀池内上清液送往清液池。
进一步的,所述步骤(2)中酸性废水与电石渣浆的质量流量比为1.3-1.7。
进一步的,所述步骤(1)中旋液分离器分离出的粗固体不溶物粒径在40目以下。
进一步的,所述步骤(3)中清液池中的上清液返回至化浆槽对旋风分离器底部排出的杂质进行化浆或用作氯化尾气的洗涤液。
进一步的,步骤(3)所述压滤机为隔膜压滤机。
进一步的,沉淀物浓浆液经隔膜压滤机过滤后,再通水洗涤,除去可溶性物质,再将隔膜压滤机增压到5.5-6.5bar,从滤饼中挤出水份,然后再用压缩空气将滤饼中的游离水吹出得氢氧化物滤饼。
进一步的,所述氢氧化物滤饼用作生产水泥的原料。
本发明的有益效果是:本发明采用电石渣浆处理氯化法钛白粉生产过程中的酸性废水,处理流程短、操作简单、便于生产运行管理,实现了以废治废;节约了在酸性废水处理过程中石灰粉的采购、堆放、化浆等费用;整个处理过程为液体封闭输送,现场环境清洁卫生;中和反应后滤饼用作水泥生产的原料,实现了钛白粉废渣的综合利用,经济环保。同时实现了将钛白粉行业和电石法聚氯乙烯行业、电石渣制水泥行业的高度关联。


