申请日2016.05.26
公开(公告)日2016.08.31
IPC分类号C02F9/10
摘要
本发明公开了一种基于汽提和MVR组合工艺的处理化工废水的系统及方法,系统包括汽提单元和MVR单元,汽提单元包括汽提塔和冷凝器,MVR单元包括MVR预热器、MVR蒸发器、MVR压缩机以及MVR热交换器,汽提塔分别与冷凝器和MVR预热器连通,MVR预热器与MVR蒸发器连通,MVR蒸发器与MVR压缩机连通,MVR压缩机与MVR热交换器连通,MVR热交换器分别与MVR预热器和MVR蒸发器连通,MVR蒸发器通过循环泵与MVR热交换器连通。本发明可将绝大部分的挥发性有机物和非挥发性有机物和无机物从化工废水中分离出来,经过处理后,任何高盐分,高COD,高挥发性和高毒性的有机废水得到有效的处理。
摘要附图
权利要求书
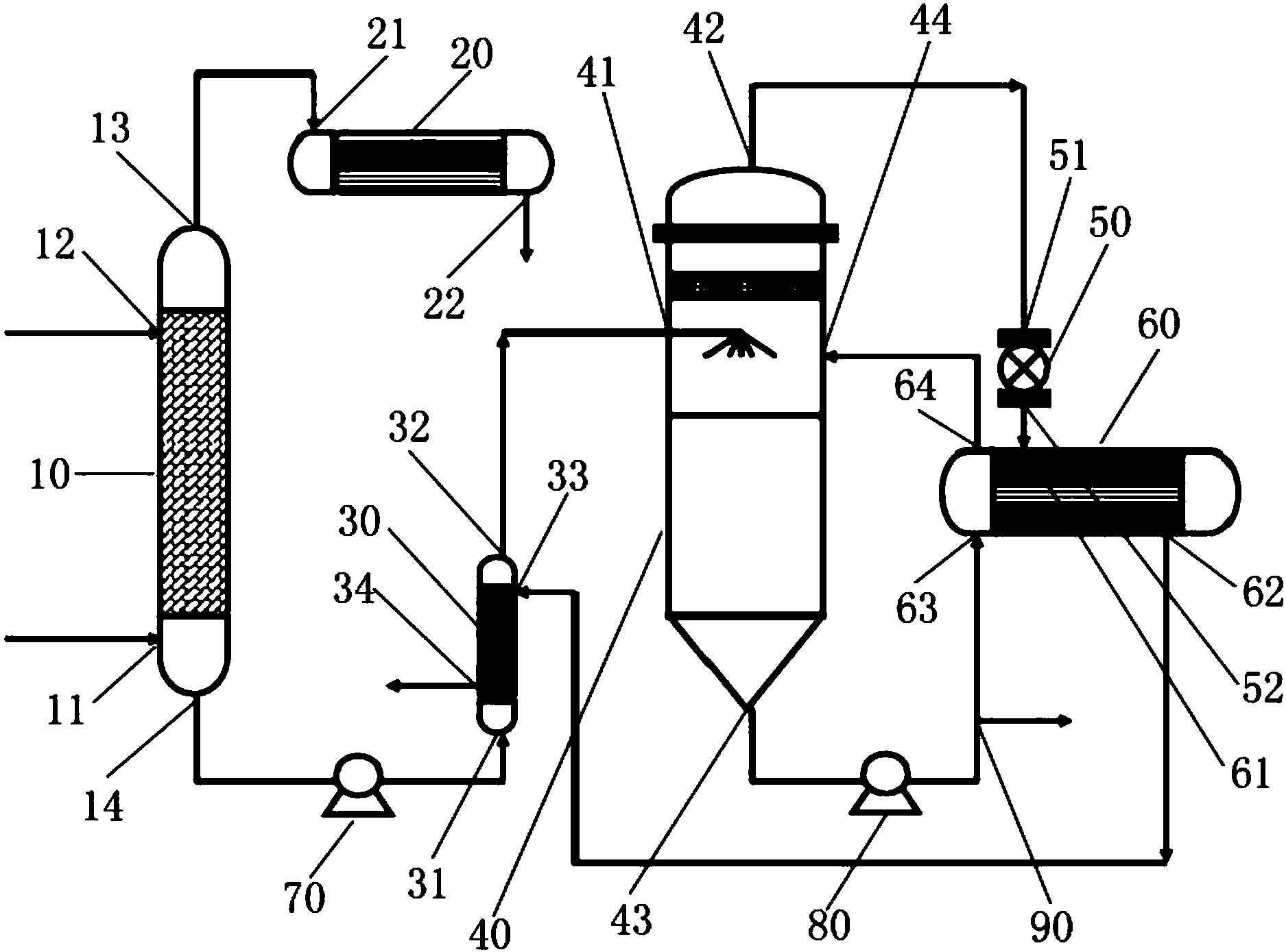
1.一种基于汽提和MVR组合工艺的处理化工废水的系统,其特征在于,所述处理化工废水的系统包括汽提单元和MVR单元,
所述汽提单元包括汽提塔(10)和冷凝器(20),汽提塔(10)设有用于通入蒸汽的第一进料端口(11)、用于通入废水的第二进料端口(12)、用于输出挥发性有机物气相物料的第一出料端口(13)以及用于输出非挥发性有机物、无机物及水的第二出料端口(14),冷凝器(20)设有用于通入挥发性有机物气相物料的进料端口(21)和用于输出挥发性有机物液相物料的出料端口(22);
所述MVR单元包括MVR预热器(30)、MVR蒸发器(40)、MVR压缩机(50)以及MVR热交换器(60),MVR预热器(30)设有用于通入非挥发性有机物、无机物及水的第一进料端口(31)、用于输出非挥发性有机物、无机物及水的第一出料端口(32)、用于通入MVR液相产物的第二进料端口(33)以及用于输出MVR液相产物的第二出料端口(34),MVR蒸发器(40)设有用于通入非挥发性有机物、无机物及水的第一进料端口(41)、用于输出MVR气相物料的第一出料端口(42)、用于从MVR蒸发器(40)的加热室中输出循环液的第二出料端口(43)以及用于向MVR蒸发器(40)的加热室中通入循环液的第二进料端口(44),MVR压缩机(50)设有用于通入MVR气相物料的进料端口(51)和用于输出MVR气相物料的出料端口(52),MVR热交换器(60)设有用于通入MVR气相物料的第一进料端口(61)、用于输出MVR液相产物的第一出料端口(62)、用于通入循环液的第二进料端口(63)以及用于输出循环液的第二出料端口(64);
汽提塔(10)的第一出料端口(13)与冷凝器(20)的进料端口(21)连通,汽提塔(10)的第二出料端口(14)通过物料泵(70)与MVR预热器(30)的第一进料端口(31)连通,MVR预热器(30)的第一出料端口(32)与MVR蒸发器(40)的第一进料端口(41)连通,MVR蒸发器(40)的第一出料端口(42)与MVR压缩机(50)的进料端口(51)连通,MVR压缩机(50)的出料端口(52)与MVR热交换器(60)的第一进料端口(61)连通,MVR热交换器(60)的第一出料端口(62)与MVR预热器(30)的第二进料端口(33)连通,MVR蒸发器(40)的第二出料端口(43)通过循环泵(80)与MVR热交换器(60)的第二进料端口(63)连通,MVR热交换器(60)的第二出料端口(64)与MVR蒸发器(40)的第二进料端口(44)连通,循环泵(80)的输出侧还设置有用于输出MVR浓缩液的浓缩液出料端口(90)。
2.根据权利要求1所述的处理化工废水的系统,其特征在于,冷凝器(20)的出料端口(22)还与挥发性有机物液相物料回收处理装置连通。
3.根据权利要求1所述的处理化工废水的系统,其特征在于,MVR预热器(30)的第二出料端口(34)还与MVR液相产物回收处理装置连通。
4.根据权利要求1所述的处理化工废水的系统,其特征在于,浓缩液出料端口(90)还与MVR浓缩液回收处理装置连通。
5.一种基于汽提和MVR组合工艺的处理化工废水的方法,其特征在于,包括如下步骤:
(1)汽提工序:
蒸汽通过汽提塔(10)的第一进料端口(11)进入汽提塔(10)中,高盐高COD高挥发性高毒性有机废水通过汽提塔(10)的第二进料端口(12)进入汽提塔(10)中,经过热交换后,挥发性有机物气相物料与非挥发性有机物、无机物及水分离开来,挥发性有机物气相物料从汽提塔(10)的第一出料端口(13)被蒸发出来,非挥发性有机物、无机物及水从汽提塔(10)的第二出料端口(14)被排出;
(2)冷凝工序:
从汽提塔(10)被蒸发出来的挥发性有机物气相物料通过冷凝器(20)的进料端口(21)进入冷凝器(20)中,经冷凝处理后,挥发性有机物气相物料变成挥发性有机物液相物料,挥发性有机物液相物料从冷凝器(20)的出料端口(22)排出,收集;
(3)MVR工序:
(3)-1、从汽提塔(10)被排出的非挥发性有机物、无机物及水通过MVR预热器(30)的第一进料端口(31)进入MVR预热器(30)中,经预热后,依次经过MVR预热器(30)的第一出料端口(32)和MVR蒸发器(40)的第一进料端口(41)进入MVR蒸发器(40)中,经蒸馏处理后,MVR气相物料与非挥发性的有机物和无机物分离开来,MVR气相物料从MVR蒸发器(40)的第一出料端口(42)被排出,非挥发性的有机物和无机物在加热室中形成循环液,循环液从MVR蒸发器(40)的第二出料端口(43)被排出;
(3)-2、从MVR蒸发器(40)的第一出料端口(42)被排出的MVR气相物料通过MVR压缩机(50)的进料端口(51)进入压缩机(50)中,经压缩处理后,依次通过压缩机(50)的出料端口(52)和MVR热交换器(60)的第一进料端口(61)进入MVR热交换器(60)中,经过热交换后,再依次经过MVR热交换器(60)的第一出料端口(62)和MVR预热器(30)的第二进料端口(33)进入MVR预热器(30)中,进一步热交换后,MVR气相物料变成MVR液相产物,MVR液相产物从MVR预热器(30)的第二出料端口(34)排出,收集;
(3)-3、从MVR蒸发器(40)的第二出料端口(43)被排出的循环液通过循环泵(80),泵入MVR热交换器(60)中,经过热交换后,循环液从MVR蒸发器(40)的第二进料端口(44)进入MVR蒸发器(40)的加热室中,经过对进入MVR蒸发器(40)中的非挥发性有机物、无机物及水进行蒸馏作用后,循环液从MVR蒸发器(40)的第二出料端口(43)被排出,重复步骤(3)-3,直到从MVR蒸发器(40)的第二出料端口(43)被排出的循环液浓缩为非挥发性的有机物和无机物残渣浓液;
(3)-4、从MVR蒸发器(40)的第二出料端口(43)被排出的非挥发性的有机物和无机物残渣浓液通过循环泵(80)排出至浓缩液出料端口(90)。
6.根据权利要求5所述的处理化工废水的系统,其特征在于,步骤(2)的冷凝工序中,从冷凝器(20)的出料端口(22)排出的挥发性有机物液相物料被回收利用或再处理。
7.根据权利要求5所述的处理化工废水的方法,其特征在于,步骤(3)的MVR工序中,从MVR预热器(30)的第二出料端口(34)排出的MVR液相物料被回收利用或再处理。
8.根据权利要求5所述的处理化工废水的方法,其特征在于,步骤(4)的MVR工序中,从浓缩液出料端口(90)排出的非挥发性的有机物和无机物残渣被回收利用或再处理。
说明书
基于汽提和MVR组合工艺的处理化工废水的系统及方法
技术领域
本发明涉及水处理领域,具体涉及一种基于汽提和MVR组合工艺的处理化工废水的系统及方法。
背景技术
目前我国大部分化工企业在废水处理方面通常采用的方式是对废水进行简单的预处理后进入生化池再进行生化处理。虽然生化法是技术比较成熟的工业化方法,且处理成本较低,但由于化工废水毒性高,且含有很多难以生物降解的有机物,因而采用这种方式处理化工废水往往难以取得理想的效果。而传统的物理化学方法在去除废水毒性以及提高废水的可生化性等方面存在不足,有些物理法预处理技术并不能彻底降低有毒成分,从而导致污染的转移和二次污染等。因此必须加强化工废水的预处理,将毒性高、难生物降解的污染物在预处理阶段彻底分离或转化为易降解的物质,然后再经过生化处理以达到理想的处理效果。
原则上,所有的COD都是由挥发性的或非挥发性的物质产生的。对于挥发性的物质,汽提的过程可以将它们和水分离,对于非挥发性的物质,利用蒸馏方法,可以达到净化水的目的。
在汽提过程中,让废水与水蒸汽直接接触,使废水中的挥发性有毒有害物质按一定比例扩散到气相中去,从而达到从废水中分离污染物的目的。汽提法的基本原理与吹脱法相同,只是所使用的介质不同,汽提是借助于水蒸汽介质来实现的。
汽提法分离污染物的工艺视污染物的性质而异,一般可归纳为以下两种:
1.简单蒸馏:对于与水互溶的挥发性物质,利用其在气—液平衡条件下,在气相中的浓度大于在液相中的浓度这一特性。通过蒸汽直接加热,使其在沸点(水与挥发物两沸点之间的某一温度)下,按一定比例富集于气相。
2.蒸汽蒸馏:对于与水互不相溶或几乎不溶的挥发性污染物,利用混合液的沸点低于两组分沸点这一特性,可将高沸点挥发物在较低温度下加以分离脱除,这些挥发性有机物包括但不限于:
醇类:甲醇,乙醇,丙醇,丁醇等;
酮类:甲乙酮,丙酮,甲基异丙酮等;
芳烃:苯,甲苯,二甲苯,乙苯,乙烯苯等;
脂肪烃:环己烷,己烷,戊烷等;
酯类:甲酸乙酯,乙酸乙酯,丙酸乙酯等;
氯化物:二甲烷,氯仿,四氯化碳,二氯乙烯等;
其它:乙醛,乙氰,胺类,醚等。
经过汽提后,绝大部分的上述有机物将被分离出来,达到降低毒性及COD的目的。
MVR蒸发器是广泛地被应用于食品加工、果汁浓缩、饮料生产、乳品生产、化工行业、制药行业、废水处理、环保工程等领域的一种蒸发浓缩设备。从蒸发器出来的二次蒸汽经过压缩机的压缩,压力和温度随之升高,热焓随之增加,被送到蒸发器的加热室当作加热蒸汽热源即生蒸汽使用,使料液维持蒸发状态,而加热蒸汽将热量传递给物料后,本身冷凝成水。这样,原来要废弃的蒸汽就得到了充分的利用,回收了潜热,又提高了热效率。其工作过程是低品位的蒸汽经压缩机压缩,温度、压力提高,热焓增加,然后进入换热器冷凝,以充分利用蒸汽的潜热。除开车启动外,整个蒸发过程中无需生蒸汽。
经过MVR蒸馏后,绝大部分的非挥发性的有机和无机物将被分离出来,达到进一步降低毒性,盐分及COD的目的。
发明内容
为解决上述技术问题,本发明的发明目的在于提供一种基于汽提和MVR组合工艺的处理化工废水的系统,其能够将绝大部分的挥发性有机物从化工废水中分离出来,并将绝大部分的非挥发性有机物和无机物从化工废水中分离出来。
为实现上述发明目的,本发明提供以下的技术方案:一种基于汽提和MVR组合工艺的处理化工废水的系统,所述处理化工废水的系统包括汽提单元和MVR单元,
所述汽提单元包括汽提塔和冷凝器,汽提塔设有用于通入蒸汽的第一进料端口、用于通入废水的第二进料端口、用于输出挥发性有机物气相物料的第一出料端口以及用于输出非挥发性有机物、无机物及水的第二出料端口,冷凝器设有用于通入挥发性有机物气相物料的进料端口和用于输出挥发性有机物液相物料的出料端口;
所述MVR单元包括MVR预热器、MVR蒸发器、MVR压缩机以及MVR热交换器,MVR预热器设有用于通入非挥发性有机物、无机物及水的第一进料端口、用于输出非挥发性有机物、无机物及水的第一出料端口、用于通入MVR液相产物的第二进料端口以及用于输出MVR液相产物的第二出料端口,MVR蒸发器设有用于通入非挥发性有机物、无机物及水的第一进料端口、用于输出MVR气相物料的第一出料端口、用于从MVR蒸发器的加热室中输出循环液的第二出料端口以及用于向MVR蒸发器的加热室中通入循环液的第二进料端口,MVR压缩机设有用于通入MVR气相物料的进料端口和用于输出MVR气相物料的出料端口,MVR热交换器设有用于通入MVR气相物料的第一进料端口、用于输出MVR液相产物的第一出料端口、用于通入循环液的第二进料端口以及用于输出循环液的第二出料端口;
汽提塔的第一出料端口与冷凝器的进料端口连通,汽提塔的第二出料端口通过物料泵与MVR预热器的第一进料端口连通,MVR预热器的第一出料端口与MVR蒸发器的第一进料端口连通,MVR蒸发器的第一出料端口与MVR压缩机的进料端口连通,MVR压缩机的出料端口与MVR热交换器的第一进料端口连通,MVR热交换器的第一出料端口与MVR预热器的第二进料端口连通,MVR蒸发器的第二出料端口通过循环泵与MVR热交换器的第二进料端口连通,MVR热交换器的第二出料端口与MVR蒸发器的第二进料端口连通,循环泵的输出侧还设置有用于输出MVR浓缩液的浓缩液出料端口。
优选的,冷凝器的出料端口还与挥发性有机物液相物料回收处理装置连通。
优选的,MVR预热器的第二出料端口还与MVR液相产物回收处理装置连通。
优选的,浓缩液出料端口还与MVR浓缩液回收处理装置连通。
本发明还提供另外一个技术方案,基于汽提和MVR组合工艺的处理化工废水的方法,包括如下步骤:
(1)汽提工序:
蒸汽通过汽提塔的第一进料端口进入汽提塔中,高盐高COD高挥发性高毒性有机废水通过汽提塔的第二进料端口进入汽提塔中,经过热交换后,挥发性有机物气相物料与非挥发性有机物、无机物及水分离开来,挥发性有机物气相物料从汽提塔的第一出料端口被蒸发出来,非挥发性有机物、无机物及水从汽提塔的第二出料端口被排出;
(2)冷凝工序:
从汽提塔被蒸发出来的挥发性有机物气相物料通过冷凝器的进料端口进入冷凝器中,经冷凝处理后,挥发性有机物气相物料变成挥发性有机物液相物料,挥发性有机物液相物料从冷凝器的出料端口排出,收集;
(3)MVR工序:
(3)-1、从汽提塔被排出的非挥发性有机物、无机物及水通过MVR预热器的第一进料端口进入MVR预热器中,经预热后,依次经过MVR预热器的第一出料端口和MVR蒸发器的第一进料端口进入MVR蒸发器中,经蒸馏处理后,MVR气相物料与非挥发性的有机物和无机物分离开来,MVR气相物料从MVR蒸发器的第一出料端口被排出,非挥发性的有机物和无机物在加热室中形成循环液,循环液从MVR蒸发器的第二出料端口被排出;
(3)-2、从MVR蒸发器的第一出料端口被排出的MVR气相物料通过MVR压缩机的进料端口进入压缩机中,经压缩处理后,依次通过压缩机的出料端口和MVR热交换器的第一进料端口进入MVR热交换器中,经过热交换后,再依次经过MVR热交换器的第一出料端口和MVR预热器的第二进料端口进入MVR预热器中,进一步热交换后,MVR气相物料变成MVR液相产物,MVR液相产物从MVR预热器的第二出料端口排出,收集;
(3)-3、从MVR蒸发器的第二出料端口被排出的循环液通过循环泵,泵入MVR热交换器中,经过热交换后,循环液从MVR蒸发器的第二进料端口进入MVR蒸发器的加热室中,经过对进入MVR蒸发器中的非挥发性有机物、无机物及水进行蒸馏作用后,循环液从MVR蒸发器的第二出料端口被排出,重复步骤(3)-3,直到从MVR蒸发器的第二出料端口被排出的循环液浓缩为非挥发性的有机物和无机物残渣浓液;
(3)-4、从MVR蒸发器的第二出料端口被排出的非挥发性的有机物和无机物残渣浓液通过循环泵排出至浓缩液出料端口。
优选的,步骤(2)的冷凝工序中,从冷凝器的出料端口排出的挥发性有机物液相物料被回收利用或再处理。
优选的,步骤(3)的MVR工序中,从MVR预热器的第二出料端口排出的MVR液相物料被回收利用或再处理。
优选的,步骤(4)的MVR工序中,从浓缩液出料端口排出的非挥发性的有机物和无机物残渣被回收利用或再处理。
由于上述技术方案运用,本发明与现有技术相比具有下列优点:
(1)将绝大部分的挥发性有机物从化工废水中分离出来;
(2)将绝大部分的非挥发性有机物和无机物从化工废水中分离出来;
(3)经过处理后,任何高盐分,高COD,高挥发性和高毒性的有机废水得到有效的处理,盐分,COD,毒性大大降低,再经过微电解,厌氧水解,好氧生化,高级氧化,纳滤或RO等常规废水处理方法,就可达到相应的排放或回用标准。


