申请日2014.10.16
公开(公告)日2015.02.11
IPC分类号C02F1/44; C02F9/02
摘要
本发明提出了一种实现污水零排放的中水回用智能一体化设备及其应用,属于中水回用设备技术领域。该设备包括进水槽、浸没式超滤膜组、膜用泵、反渗透膜组、自动控制系统、膜维护系统以及纯水槽;所述进水槽、浸没式超滤膜组、膜用泵、反渗透膜组、膜维护系统和纯水槽由所述自动控制系统控制。该设备适用于各种经过预处理后可达标排放或不能达标排放的废水的回用、直接可上路运输的一体化机组、具有全自动的控制系统、处理后出水的理化指标达到一般工业用纯水指标;从而引导企业不再排放废水,真正实现废水零排放。
权利要求书
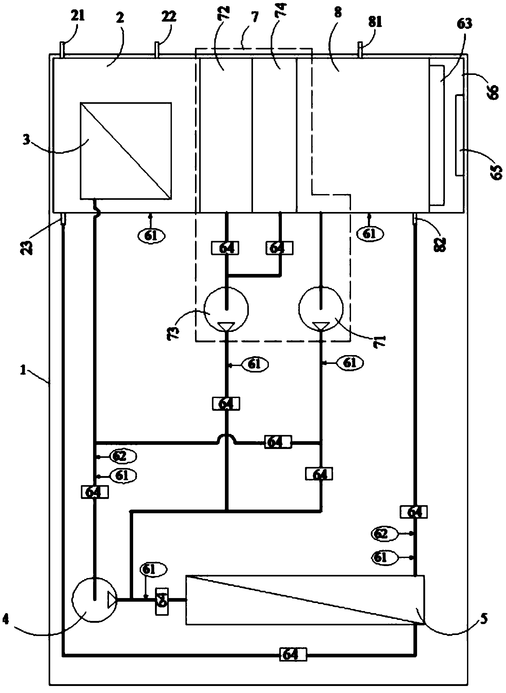
1.一种实现污水零排放的中水回用智能一体化设备,其特征在于该设备 包括进水槽、浸没式超滤膜组、膜用泵、反渗透膜组、自动控制系统、膜维护 系统以及纯水槽;
所述进水槽上设有用于连接中水的进水口、用于把所述浸没式超滤膜组过 滤后的浓水回到原中水系统的回水口和用于连接所述反渗透膜组的浓水进口;
所述浸没式超滤膜组浸没在所述进水槽内;
所述浸没式超滤膜组的出口与所述膜用泵的进口相连,所述膜用泵的出口 与所述反渗透膜组的进口相连,所述反渗透膜组的清水出口与所述纯水槽的纯 水进口相连,所述反渗透膜组的浓水出口与所述进水槽的浓水进口相连;
所述进水槽、浸没式超滤膜组、膜用泵、反渗透膜组、膜维护系统和纯水 槽由所述自动控制系统控制。
2.根据权利要求1所述的一种实现污水零排放的中水回用智能一体化设 备,其特征在于,还包括机架;所述机架包括底板和安装架;所述底板上设置 有进水槽、膜用泵、反渗透膜组和自动控制系统。
3.根据权利要求1所述的一种实现污水零排放的中水回用智能一体化设 备,其特征在于,所述自动控制系统包括压力传感器、水质传感器、DCS控制 系统、执行元件、触摸屏电脑以及控制柜;所述压力传感器和水质传感器把数 据传递到DCS控制系统,DCS控制系统和触摸屏电脑向执行元件下达指令,由 执行元件实施操作,实现自动控制。
4.根据权利要求3所述的一种实现污水零排放的中水回用智能一体化设 备,其特征在于,所述膜维护系统包括反洗泵、化学药剂箱、化学清洗泵和膜 保护剂箱;其中所述反洗泵的进口与所述纯水槽相连,反洗泵的出口分别与所 述浸没式超滤膜组的出口、所述反渗透膜组的进水口相连;所述化学药剂箱的 出口与所述化学清洗泵的进口相连,化学清洗泵的出口与反渗透膜组的进水口 相连;膜保护剂箱的出口与化学清洗泵的进口相连;当浸没式超滤膜组需要反 洗时,反洗泵的出水全部输送到浸没式超滤膜组;当反渗透膜组需要清洗时, 反洗泵的出水全部输送到反渗透膜组。
5.根据权利要求1所述的一种实现污水零排放的中水回用智能一体化设 备,其特征在于,所述反渗透膜组为单级反渗透膜组成的膜组,或者由纳滤膜 与反渗透膜串联组成的膜组,再或者由2级及以上反渗透膜串联组成的膜组。
6.使用权利要求1-5任一权利要求所述的实现污水零排放的中水回用智 能一体化设备的方法,包括:经过预处理的、准备回用的中水,通过所述进水 口进入所述进水槽,在自动控制系统的操控下,以所述膜用泵为动力,使中水 分别通过所述浸没式超滤膜组和反渗透膜组分离掉各类杂质,把水质提升为纯 水后进入所述纯水槽,并从纯水出口输出,所述反渗透膜组的浓水出口的浓水 返回到进水槽;进水槽的浓水返回到原污水预处理系统。
7.根据权利要求6所述的实现污水零排放的中水回用智能一体化设备的 方法,其特征在于:所述自动控制系统包括:
1).对水槽液位、膜压降、水质指标进行设定值的设定;
2).自动开启或停止浸没式超滤膜组和反渗透膜组的工作;
3).通过压力传感器自动检测进水槽和纯水槽的液位,并通过控制执行元 件保持进水槽和纯水槽液位的设定值;
4).通过压力传感器自动检测膜压降,当膜压降达到设定值时,自动将膜 组件从工作状态切换至物理清洗状态,使膜压降恢复正常;
5).通过水质传感器自动检测水质,当水质指标下降至设定值时,自动将 膜组件从工作状态切换至化学清洗状态,使膜组件处理水质的能力恢复正常;
6).当出现大于24小时的长时间停车时,对膜组件自动进行物理清洗、化 学清洗,然后注入膜保护剂,使膜组件处于养护状态。
8.根据权利要求6所述的实现污水零排放的中水回用智能一体化设备的方 法,其特征在于:所述膜维护系统接到DCS控制系统的指令后,所述反洗泵工 作,把所述纯水槽内的纯水泵至超滤膜或反渗透膜,对其进行物理清洗;或者, 当接到DCS的指令后,所述化学清洗泵工作,把所述化学药剂箱的药剂泵至反 渗透膜,对其进行化学清洗;再或者,当接到DCS的指令后,化学清洗泵工作, 把所述膜保护剂箱的膜保护剂泵至所述反渗透膜,对其进行药剂保护。
说明书
实现污水零排放的中水回用智能一体化设备及其应用
技术领域
本发明涉及中水回用设备技术领域,特别是指一种实现污水零排放的中水 回用智能一体化设备及其应用。
背景技术
中水是指各种排水经处理后,达到规定的水质标准,可在工业、生活、市 政、环境等范围内重复使用的非饮用水。中水回收利用就是污水资源化的一种 重要方法,它既可减少废水对环境的污染,又重复利用了水资源。
传统的污水处理系统以符合达标排放为目的:污水处理就是将被污染的废 水通过某种工艺处理,使其达到国家规定的排放标准(谓之“达标排放”);实 际上,“达标排放”仍然在对环境造成污染。
由于排放总量的累积,环境的自我净化能力越来越弱;中国大陆地表水污 染和地下水污染日趋恶化,已严重影响到人们的生存环境;民众对水体污染的 关注度以及要求治理的呼声越来越高,从而促使国家出台更加严格的污水排放 标准。
水是生产之基、生态之要、生命之源,我们应该树立“每一滴水都是宝贵 资源”的理念;在“治水”方面,我们应该彻底改变陈旧观念,依靠技术进步, 把废水转变为可重复使用的水资源,实现污水零排放;这是时代赋予我们每个 人的社会责任。
发明专利201010122542.8《一体化中水回用设备》:本发明涉及一体化中水 回用设备,包括依次连通的生态基接触氧化单元、曝气生物滤池单元、浮选过 滤单元和产水箱、生态基接触氧化单元连接进水管,产水箱连接出水管,浮选 过滤单元和产水箱之间连接中间水箱和超滤膜杂质分离单元,超滤膜单元与产 水箱之间连接反冲洗水泵,中间水箱与超滤膜单元之间连接增压泵,超滤膜单 元、增压泵和反冲洗水泵分别与PLC控制器电连接。该专利工艺流程长,结构 庞大,不能集成在一个可单独运输的设备内(会超宽、超长,不能上公路),同 时只有超滤膜处理,水质不能达到工业中水回用的要求。
发明专利200610062687.7《一种智能型中水回用设备》:本发明涉及一种智 能型中水回用设备,包括生物反应池、膜组件和清水池、用于生物反应池进水 或排放的进水排放管道装置、从清水池输出清水的出水管道装置、由膜组件向 清水池输送清水的产水管道装置,以及用于膜组件清洗的第一曝气管道装置, 其特征在于:还包括一个膜滤池和反冲洗管道装置,所述的膜组件置于膜滤池 中,所述的反冲管道装置用于对膜滤池反冲洗,由出水管道装置连通至膜组件 以及膜组件上方。该专利是特定用于生物反应膜处理的中水回用设备;它把本 来直接置于生物反应池的膜组单独置于另一个池内,使得MBR膜的效能反而降 低了,而且污泥回流还得设计专门的回流泵及控制系统,是对MBR膜组的一种 技术倒退行为;由于该发明的目的在于提供一种操作简便且清洗效果好的智能 型中水回用设备,以解决现有技术中清洗效果不彻底,操作繁琐复杂的问题; 但从该发明的实际状况来看,其实没有解决任何问题,操作依然繁琐复杂;而 且,实践证明MBR膜组的出水指标并不能达到工业中水回用的要求。
发明专利201010589934.5《一体化膜生物污水处理及中水回用设备》:其特 征是所述设备本体内一侧为曝气池,另一侧为膜生物反应池,曝气池上部设有 进水口,膜生物反应池上部设有安装孔,膜生物反应池侧部设有膜生物反应池 出水口。本设备膜的高效截留作用更加明显,使微生物完全截留在生物反应器 内。本设备将传统污水处理的曝气池与二沉池合二为一,并取代了三级处理的 全部工艺设施,因此可大幅减少占地面积,节省土建投资。但该设备实际上是 膜-生物反应器(membrane bioreactor,MBR)的一个变种,工艺简单,但出水水 质较差,不能达到真正意义上的中水回用水质要求。只能作为城市杂用水、景 观环境用水、冲厕、道路清扫、浇洒、绿化等,不能用于工业生产。
发明专利201210122847.8《一种全自动节能中水回用装置》:本发明涉及一 种全自动节能中水回用装置,由控制中心、收集池、离心泵、隔油池、液位计 控I、综合调节池、液位计控II、pH调节池I、pH感应器I、加药泵I、浓缩槽、 污泥浓度计、排污泵、污泥浓缩池、压滤机、管式超滤膜系统、pH调节池II、 pH感应器II、加药泵II、RO膜系统组成;其特征在于:收集池与隔油池间设 有离心泵,隔油池和综合调节池内分别设有液位计控I、液位计控II,pH调节 池I、pH调节池II内分别设有pH感应器I、加药泵I和pH感应器II、加药 泵II;浓缩槽内设有污泥浓度计,浓缩槽与污泥浓缩池间设有排污泵;管式超 滤膜系统内在循环泵与管式超滤膜间设有压力表I、流量表I;RO膜系统内在 保安过滤器与RO膜装置间设有高压泵,并安装压力表II、流量表II;控制中 心分别与离心泵、液位计控I、液位计控II、pH感应器I、加药泵I、污泥浓度 计、排污泵、压力表I、流量表I、pH感应器II、加药泵II、高压泵、压力表II、 流量表II相连,组成全自动控制系统;所述的管式超滤膜系统由循环泵、孔径 为0.03μm以下的管式超滤膜、反清洗泵组成;循环泵一端与浓缩槽连接,另 一端连接管式超滤膜,管式超滤膜出口与pH调节池II连接,管式超滤膜回流 管与浓缩槽连接;反清洗泵与管式超滤膜相连;所述的RO膜系统由保安过滤 器、RO膜装置、RO清洗系统组成;保安过滤器一端与pH调节池II连接, 另一端连接RO膜装置,RO膜装置回流管与管式超滤膜相连,RO清洗系统与 RO膜装置连接。本发明专利采用全自动控制中心控制整个工艺流程的各个步 骤,能够快速、及时、准确的对工艺流程的每个环节进行监测,保证了系统运 行的稳定,适合大规模的污水处理项目。该发明是管式超滤膜与反渗透膜的组 合,虽然适合大规模的污水处理项目,但其工艺过程很长,部件繁杂重复,存 在许多无用的工艺结构,势必造成结构庞大,只能作为一项环保工程,但不能 成为一台设备;控制过程只能对各环节进行监测,并不能自动处理,所述的全 自动控制中心也只是一个概念,并无实质内容;而且也缺乏膜保护体系,影响 膜组的使用寿命。
现有技术存在问题:
1、工艺流程长,工艺合理性差;
2、设备结构复杂,存在许多不必要的或不合理的部件;
3、有些设计只有过滤加超滤,出水水质较差,达不到工业生产用水标准;
4、缺乏膜保护和维护方面的设计,膜的维护费用高、使用寿命低;
5、自动控制程度较低,需要人工操作;有些控制技术甚至会导致系统工作 混乱。
发明内容
本发明提出一种实现污水零排放的中水回用智能一体化设备及其应用,解 决了现有技术中工艺流程长,设备结构复杂,出水水质较差,自动控制程度低, 设备使用寿命低的问题。
本发明的技术方案是这样实现的:
一种实现污水零排放的中水回用智能一体化设备,其特征在于该设备包括 进水槽、浸没式超滤膜组、膜用泵、反渗透膜组、自动控制系统、膜维护系统 以及纯水槽;
所述进水槽上设有用于连接中水的进水口、用于把所述浸没式超滤膜组过 滤后的浓水回到原中水系统的回水口和用于连接所述反渗透膜的浓水的浓水进 口;
所述浸没式超滤膜组浸没在所述进水槽内;
所述浸没式超滤膜组的出口与所述膜用泵的进口相连,所述膜用泵的出口 与所述反渗透膜组的进口相连,所述反渗透膜组的清水出口与所述纯水槽的纯 水进口相连,所述反渗透膜组的浓水出口与所述进水槽的浓水进口相连;
所述进水槽、浸没式超滤膜组、膜用泵、反渗透膜组、膜维护系统和纯水 槽由所述自动控制系统控制。
作为优选的技术方案,还包括机架;所述机架包括底板和安装架;所述底 板上设置有进水槽、膜用泵、反渗透膜组和自动控制系统。
作为优选的技术方案,所述自动控制系统包括压力传感器、水质传感器、 DCS控制系统、执行元件、触摸屏电脑以及控制柜;所述压力传感器和水质传 感器把数据传递到DCS控制系统,DCS控制系统和触摸屏电脑向执行元件下达 指令,由执行元件实施操作,实现自动控制。
作为优选的技术方案,所述膜维护系统包括反洗泵、化学药剂箱、化学清 洗泵和膜保护剂箱;其中所述反洗泵的进口与所述纯水槽相连,反洗泵的出口 分别与所述浸没式超滤膜组的出口、所述反渗透膜组的进水口相连;所述化学 药剂箱的出口与所述化学清洗泵的进口相连,化学清洗泵的出口与反渗透膜组 的进水口相连;膜保护剂箱的出口与化学清洗泵的进口相连;当浸没式超滤膜 组需要反洗时,反洗泵的出水全部输送到浸没式超滤膜组;当反渗透膜组需要 清洗时,反洗泵的出水全部输送到反渗透膜组。本发明中的膜维护系统可以根 据膜组压降,自动对膜组进行物理清洗;可以根据出水水质,自动对膜组进行 化学清洗;可以根据停机时间自动决定对膜组进行保护液保护,可有效提高膜 组使用寿命。在其它的处理系统中,这些是需要操作人员作出判断并进行相应 操作的,可能会带来观察失误、判断失误以及操作失误。而能自动决定对膜组 进行保护液保护的方式,本发明是首创。
作为优选的技术方案,所述反渗透膜组为单级反渗透膜组成的膜组,或者 由纳滤膜与反渗透膜串联组成的膜组,再或者由2级及以上反渗透膜串联组成 的膜组。
应用该设备的方法如下:
经过预处理的、准备回用的中水,通过所述进水口进入所述进水槽,在自 动控制系统的操控下,以所述膜用泵为动力,使中水分别通过所述浸没式超滤 膜组和反渗透膜组分离掉各类杂质,把水质提升为纯水后进入所述纯水槽,并 从纯水出口输出,所述反渗透膜组的浓水出口的浓水返回到进水槽;进水槽的 浓水返回到原污水预处理系统。
作为优选的技术方案,所述自动控制系统至少可实现以下目的:
1).对水槽液位、膜压降、水质指标进行设定值的设定;
2).自动开启或停止浸没式超滤膜组和反渗透膜组的工作;
3).通过压力传感器自动检测进水槽和纯水槽的液位,并通过控制执行元 件保持进水槽和纯水槽液位的设定值;
4).通过压力传感器自动检测膜压降,当膜压降达到设定值时,自动将膜 组件从工作状态切换至物理清洗状态,使膜压降恢复正常;
5).通过水质传感器自动检测水质,当水质指标下降至设定值时,自动将 膜组件从工作状态切换至化学清洗状态,使膜组件处理水质的能力恢复正常;
6).当出现大于24小时的长时间停车时,对膜组件自动进行物理清洗、化 学清洗,然后注入膜保护剂,使膜组件处于养护状态。
作为优选的技术方案,所述膜维护系统接到DCS控制系统的指令后,所述 反洗泵工作,把所述纯水槽内的纯水泵至超滤膜或反渗透膜,对其进行物理清 洗;或者,当接到DCS的指令后,所述化学清洗泵工作,把所述化学药剂箱的 药剂泵至反渗透膜,对其进行化学清洗;再或者,当接到DCS的指令后,化学 清洗泵工作,把所述膜保护剂箱的膜保护剂泵至所述反渗透膜,对其进行药剂 保护。
有益效果
1、本发明的设备是直接可上路运输的一体化机组;
2、采用浸没式超滤膜组和反渗透膜组的组合膜工艺处理,出水水质好;
3、工艺简单、设计优化、智能化控制,真正实现“一键”操作;浸没式超滤 膜组直接可浸没在中水中,取代了砂滤、精密过滤、保安过滤器等,为后 续膜组提供了可靠的保障;反渗透膜组确保了高质量的出水水质;
4、采用严格的膜组件保护与维护的部件和工艺,可大大延长膜的工作寿命, 降低了设备使用成本;
5、一体化设计,布局合理、结构紧凑;并可根据处理能力形成系列产品,例 如:100L/h、200L/h、500L/h、1M3/h、2M3/h、5M3/h、10M3/h、20M3/h、 50M3/h等等;
6、当中水处理量更大时(例如300M3/h),可以把2台及2台以上设备并联运 行,从而保证了各种场合的使用;
7、由于本发明的出水指标达到纯水程度,可重新回到生产线使用;特别适合 锅炉用水和循环冷却水;或者用于绿化浇水、农田灌溉、地面清洗、卫生 间冲刷等场合;
8、本发明可使废水实现零排放;
9、本发明适合任何中水的回用。







