申请日2013.08.20
公开(公告)日2014.02.05
IPC分类号C02F1/44; C02F9/02
摘要
本实用新型公开一种废水末端处理设备,该废水末端处理设备包括相互连通的一次过滤设备及二次过滤设备,所述一次过滤设备及二次过滤设备通过管道相互连通,进而形成多重过滤系统;本实用新型利用依次设置的微滤过滤器及纳滤过滤器,形成双重的过滤系统,而微滤膜芯孔径为0.05~0.5微米实现去除废水中的悬浮物、胶体类物质及颗粒物,纳滤膜芯截留分子量在200~2000分子量,去除废水中的有机物及高价的无机盐,进而针对多种废水可达到国家废水排放标准,进而拓宽本设备适用范围。
权利要求书
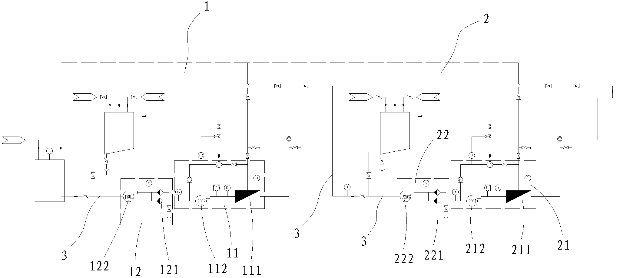
1.一种废水末端处理设备,其特征在于:该废水末端处理设备包括相互连通的一次过滤设备及二次过滤设备,所述一次过滤设备及二次过滤设备通过管道相互连通,进而形成多重过滤系统,其中:
一次过滤设备,其包括微滤膜过滤器、保安过滤器及连通微滤膜过滤器、保安过滤器的管道,所述保安过滤器置于微滤膜过滤器前方,形成微滤膜过滤器保护结构;
二次过滤设备,其位于一次过滤设备后方,且其包括纳滤膜过滤器、纳滤保安过滤器及连通纳滤膜过滤器、纳滤保安过滤器的管道,所述纳滤保安过滤器置于纳滤膜过滤器前方,形成纳滤过滤器保护结构;
所述一次过滤设备及二次过滤设备中均设置有管道清洗结构。
2.根据权利要求1所述的一种废水末端处理设备,其特征在于:所述微滤膜过滤器包括微滤膜及微滤泵,所述微滤泵置于微滤膜前方,而所述微滤膜的微滤膜芯孔径在0.05~0.5微米的范围内,该微滤膜的工作温度一般为10℃~60℃。
3.根据权利要求1所述的一种废水末端处理设备,其特征在于:所述纳滤膜过滤器包括纳滤膜及纳滤泵,所述纳滤泵置于纳滤膜前方,而所述纳滤膜的纳滤膜芯截留分子量范围在200~2000分子量之内,该纳滤膜的工作温度一般为10℃~45℃。
4.根据权利要求1所述的一种废水末端处理设备,其特征在于:所述管道清洗结构要包括清洗罐,该清洗罐具有输入端、循环清洗输入端及输出端,所述输入端通入纯水或/和蒸汽,该输出端与微滤膜过滤器或纳滤膜过滤器前方管道连通,而循环清洗输入端与微滤膜过滤器或纳滤膜过滤器后方管道连通,形成循环清洗结构。
5.根据权利要求1所述的一种废水末端处理设备,其特征在于:所述保安过滤器包括保安泵及保安过滤器本体,所述保安泵置于保安过滤器本体前方。
6.根据权利要求1所述的一种废水末端处理设备,其特征在于:所述纳滤保安过滤器包括保安泵及纳滤保安过滤器本体,所述保安泵置于纳滤保安过滤器本体前方。
7.根据权利要求1至6任意一项所述的一种废水末端处理设备,其特征在于:该废水末端处理设备置于反渗透设备前方并与反渗透设备相连通,形成末端处理结构。
8.根据权利要求1至6任意一项所述的一种废水末端处理设备,其特征在于:该废水末端处理设备置于预处理设备及反渗透设备之间,形成末端处理结构;所述预处理设备为化学沉降设备或生物法处理设备。
说明书
一种废水末端处理设备
技术领域
本实用新型涉及一种废水末端处理设备,按国际专利分类表(IPC)划分属于废水处理技术领域。
背景技术
工业废水或生活废水由于含有大量的有机物,化学上用COD(化学需氧量)来测量,国家排放标准中的要求是COD在80PPM以下,通常为了降低COD含量所使用的处理方法有物理法、化学法及生物法等,而物理法如:树脂吸附、粉煤灰吸附、气浮法等;化学法如:化学混凝、臭氧氧化法、fenton试剂法、电化学法;生物法如:好氧生物、厌氧生物等。而上述各种方法都有各自的优缺点及针对性,也就是说每种方法对应的设备均具有适用范围窄的不足。另一方面在实际操作中,针对不同的废水采用不同的方法进行处理,是不具备实用性的,若实施起来麻烦。
由此,本发明人考虑对现有的废水末端处理设备进行改进,本案由此产生。
实用新型内容
针对现有技术的不足,本实用新型提供了一种结构简单、合理、处理高效、可避免二次污染、适用范围宽的废水末端处理设备。
为达到上述目的,本实用新型是通过以下技术方案实现的:
一种废水末端处理设备,该废水末端处理设备包括相互连通的一次过滤设备及二次过滤设备,所述一次过滤设备及二次过滤设备通过管道相互连通,进而形成多重过滤系统,其中:
一次过滤设备,其包括微滤膜过滤器、保安过滤器及连通微滤膜过滤器、保安过滤器的管道,所述保安过滤器置于微滤膜过滤器前方,形成微滤膜过滤器保护结构;
二次过滤设备,其位于一次过滤设备后方,且其包括纳滤膜过滤器、纳滤保安过滤器及连通纳滤膜过滤器、纳滤保安过滤器的管道,所述纳滤保安过滤器置于纳滤膜过滤器前方,形成纳滤过滤器保护结构;
所述一次过滤设备及二次过滤设备中均设置有管道清洗结构。
进一步,所述微滤膜过滤器包括微滤膜及微滤泵,所述微滤泵置于微滤膜前方,而所述微滤膜的微滤膜芯孔径在0.05~0.5微米的范围内,该微滤膜的工作温度一般为10℃~60℃。
进一步,所述纳滤膜过滤器包括纳滤膜及纳滤泵,所述纳滤泵置于纳滤膜前方,而所述纳滤膜的纳滤膜芯截留分子量范围在200~2000分子量之内,该纳滤膜的工作温度一般为10℃~45℃。
进一步,所述管道清洗结构要包括清洗罐,该清洗罐具有输入端、循环清洗输入端及输出端,所述输入端通入纯水或/和蒸汽,该输出端与微滤膜过滤器或纳滤膜过滤器前方管道连通,而循环清洗输入端与微滤膜过滤器或纳滤膜过滤器后方管道连通,形成循环清洗结构。
进一步,所述保安过滤器包括保安泵及保安过滤器本体,所述保安泵置于保安过滤器本体前方。
进一步,所述纳滤保安过滤器包括保安泵及纳滤保安过滤器本体,所述保安泵置于纳滤保安过滤器本体前方。
进一步,该废水末端处理设备置于反渗透设备前方并与反渗透设备相连通,形成末端处理结构。
进一步,该废水末端处理设备置于预处理设备及反渗透设备之间,形成末端处理结构;所述预处理设备为化学沉降设备或生物法处理设备。
本实用新型利用依次设置的微滤过滤器及纳滤过滤器,形成双重的过滤系统,而微滤膜芯孔径为0.05~0.5微米实现去除废水中的悬浮物、胶体类物质及颗粒物,纳滤膜芯截留分子量在200~2000分子量,去除废水中的有机物及高价的无机盐,进而针对多种废水可达到国家废水排放标准,进而拓宽本设备适用范围。







