公布日:2023.11.07
申请日:2023.08.07
分类号:C02F9/00(2023.01)I;C07C37/00(2006.01)I;C07C37/68(2006.01)I;C07C37/72(2006.01)I;C07C37/74(2006.01)I;C02F1/10(2023.01)N;C02F1/20(2023.01)N;C02F1
/26(2023.01)N;C02F101/34(2006.01)N;C02F1/40(2023.01)N
摘要
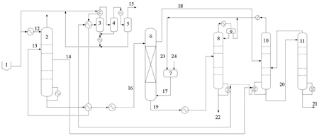
本发明属于废水处理技术领域,涉及一种用于酚氨废水中酚氨回收的节能型系统及工艺,包括:脱氨塔、酚塔、粗酚提纯塔、溶剂汽提塔和萃取塔,脱氨塔塔顶设置废水进口,塔中上部连接三级冷凝系统,塔釜连接萃取塔,其一侧连接酚塔的塔釜;酚塔塔釜连接粗酚提纯塔上部,塔顶连接溶剂汽提塔下部;粗酚提纯塔塔顶连接酚塔中下部;溶剂汽提塔塔釜连接三级分凝系统;萃取塔上部连接酚塔中部,塔釜连接溶剂汽提塔中部。本发明为热解废水等高沸点酚类含量较高的废水体系提供了一种节能型酚氨回收技术,在保证很高节能程度的前提下,避免了之前技术存在的粗酚纯度低、溶剂夹带浪费等难题,且减轻了脱氨塔的污堵,保证装置有较长的稳定运行周期。

权利要求书
1.一种用于酚氨废水中酚氨回收的节能型系统,其特征在于,包括:脱氨塔,所述脱氨塔的塔顶设置废水进口,塔中上部连接三级冷凝系统,塔釜连接萃取塔,其一侧连接酚塔的塔釜;酚塔,所述酚塔的塔釜连接粗酚提纯塔的上部,塔顶连接溶剂汽提塔的下部;粗酚提纯塔,所述粗酚提纯塔的塔顶连接酚塔的中下部;溶剂汽提塔,所述溶剂汽提塔的塔釜连接三级分凝系统,所述三级分凝系统包括依次连接的一级分凝器、二级分凝器和三级分凝器;萃取塔,所述萃取塔的上部连接酚塔的中部,塔釜连接溶剂汽提塔的中部。
2.根据权利要求1所述的系统,其特征在于,所述脱氨塔的塔顶压力为0.4~0.85MPag,塔顶温度为40~60℃,塔釜压力为0.42~0.87MPag,塔釜温度为145~178℃。
3.根据权利要求1所述的系统,其特征在于,所述酚塔的操作压力为-0.06~-0.09MPag,其理论级数在15~35级,回流比0.08~0.3,其塔釜温度为110~150℃。
4.根据权利要求1所述的系统,其特征在于,所述粗酚提纯塔的理论级数在3~10级,操作压力为-0.05~0.12MPag,塔釜温度为150~235℃。
5.根据权利要求1所述的系统,其特征在于,所述溶剂汽提塔的操作压力为常压,其理论级数为8~20级,塔釜温度为95~110℃。
6.根据权利要求1所述的系统,其特征在于,所述萃取塔的理论级数为2~5个理论级,所述萃取塔替换为多级混合澄清器。
7.一种用于酚氨废水中酚氨回收的节能型工艺,其特征在于,采用权利要求1-6任一项所述的系统,包括以下步骤:将进料废水分为冷进料废水和热进料废水,冷进料废水的温度为30~50℃,从塔顶进入脱氨塔,热进料废水经换热后温度为130~160℃,从塔中上部进入脱氨塔,冷进料废水和热进料废水的体积比为1:6~1:3;然后从脱氨塔的塔顶采出酸性气体,侧线采出氨水汽,侧线采出率为9~15%,采出氨水汽的温度为138~171℃;采出的氨水汽先与酚塔釜液换热,使部分釜液汽化,自身温度降至133~160℃后,再与溶剂汽提塔塔釜液换热后进入三级分凝系统浓缩成粗氨气;经脱氨塔脱氨脱酸后的废水进入萃取塔进行脱酚,萃取物进入酚塔,利用精馏回收萃取剂,得到的酚塔塔釜粗酚经粗酚提纯塔进一步回收溶剂后作为副产品;萃余液进入溶剂汽提塔,将废水中溶解的萃取剂汽提出来循环利用。
8.根据权利要求7所述的工艺,其特征在于,所述酚塔塔釜粗酚从粗酚提纯塔的塔顶进料,塔顶采出率为3%~10%,分离后,其塔顶蒸汽进入酚塔的中下部,其塔釜粗酚作为产品粗酚。
9.根据权利要求7所述的工艺,其特征在于,所述酚的萃取温度为30~80℃,废水与萃取剂的体积比为(3~10):1,萃取剂为二异丙醚、甲基异丁基甲酮、醋酸丁酯或甲基戊烯酮中的任一种或几种。
发明内容
本发明的目的在于解决现有技术中存在的上述问题,提出了一种用于酚氨废水中酚氨回收的节能型系统及工艺,为热解废水等高沸点酚类含量较高的废水体系提供了一种节能型酚氨回收技术,在保证很高节能程度的前提下,避免了之前技术存在的粗酚纯度低、溶剂夹带浪费、酚塔顶采出物料冷凝成本高等难题,且减轻了脱氨塔的污堵,保证装置有较长的稳定运行周期。
本发明的技术方案是:
一种用于酚氨废水中酚氨回收的节能型系统,包括:
脱氨塔,所述脱氨塔的塔顶设置废水进口,塔中上部连接三级冷凝系统,塔釜连接萃取塔,其一侧连接酚塔的塔釜;
酚塔,所述酚塔的塔釜连接粗酚提纯塔的上部,塔顶连接溶剂汽提塔的下部;
粗酚提纯塔,所述粗酚提纯塔的塔顶连接酚塔的中下部;
溶剂汽提塔,所述溶剂汽提塔的塔釜连接三级分凝系统,所述三级分凝系统包括依次连接的一级分凝器、二级分凝器和三级分凝器;
萃取塔,所述萃取塔的上部连接酚塔的中部,塔釜连接溶剂汽提塔的中部。
进一步的,所述脱氨塔的塔顶压力为0.4~0.85MPag,塔顶温度为40~60℃,塔釜压力为0.42~0.87MPag,塔釜温度为145~178℃。
进一步的,所述酚塔的操作压力为-0.06~-0.09MPag,其理论级数在15~35级,回流比0.08~0.3,其塔釜温度为110~150℃。
进一步的,所述粗酚提纯塔的理论级数在3~10级,操作压力为-0.05~0.12MPag,塔釜温度为150~235℃。
进一步的,所述溶剂汽提塔的操作压力为常压,其理论级数为8~20级,塔釜温度为95~110℃。
进一步的,所述萃取塔的理论级数为2~5个理论级,所述萃取塔替换为多级混合澄清器。
本发明还保护采用上述用于酚氨废水中酚氨回收的节能型系统的工艺,包括以下步骤:
将进料废水分为冷进料废水和热进料废水,冷进料废水的温度为30~50℃,从塔顶进入脱氨塔,热进料废水经换热后温度为130~160℃,从塔中上部进入脱氨塔,冷进料废水和热进料废水的体积比为1:6~1:3;然后从脱氨塔的塔顶采出酸性气体,侧线采出氨水汽,侧线采出率为9~15%,采出氨水汽的温度为138~171℃;采出的氨水汽先与酚塔釜液换热,使部分釜液汽化,自身温度降至133~160℃后,再与溶剂汽提塔塔釜液换热后进入三级分凝系统浓缩成粗氨气;经脱氨塔脱氨脱酸后的废水进入萃取塔进行脱酚,萃取物进入酚塔,利用精馏回收萃取剂,得到的酚塔塔釜粗酚经粗酚提纯塔进一步回收溶剂后作为副产品;萃余液进入溶剂汽提塔,将废水中溶解的萃取剂汽提出来循环利用。
进一步的,所述酚塔塔釜粗酚从粗酚提纯塔的塔顶进料,塔顶采出率为3%~10%,分离后,其塔顶蒸汽进入酚塔的中下部,其塔釜粗酚作为产品粗酚。
进一步的,所述酚的萃取温度为30~80℃,废水与萃取剂的体积比为(3~10):1,萃取剂为二异丙醚、甲基异丁基甲酮、醋酸丁酯或甲基戊烯酮中的任一种或几种。
本发明的有益效果:
(1)本发明提供的用于酚氨废水中酚氨回收的节能型系统及工艺,巧妙地利用萃取物中塔釜组份含量远低于塔顶组份含量的特点,将萃取物的分离由常规工艺的一塔变为两塔来进行,即先用酚塔实现绝大部分溶剂与粗酚的分离,然后再利用一只很小尺寸的塔和很低的蒸汽消耗对粗酚中残留的少量溶剂进行提馏回收。
(2)本发明采用的系统配置,可降低酚塔塔釜的重沸温度,从而保证了在较低的脱氨塔操作压力和酚塔真空度的情况下,氨水汽就可以有足够温差为酚塔釜液的重沸提供热量,节约了酚塔新鲜蒸汽用量;同时,本发明降低了脱氨塔操作压力,可以缓解脱氨塔压力升高后的污堵加剧难题;而降低酚塔真空度后,又可避免酚塔必须采用成本高昂的冷冻水来作为塔顶冷却介质的问题,从而为热解废水等高沸点酚类含量较高的废水体系提供了一种节能型的酚氨回收技术,与热解废水原使用技术相比,吨水蒸汽用量可以降低100~150公斤。
经过处理后的废水硫化氢和二氧化碳的残留量低于30mg/L,含氨量低于100mg/L,总酚含量低于600mg/L,符合规定标准。
(发明人:盖恒军;张燕平;朱艳红)






