公布日:2024.04.26
申请日:2024.01.26
分类号:C02F1/12(2023.01)I;C02F1/20(2023.01)I
摘要
本发明公开了一种污水气提处理系统,包括气提塔,所述气提塔包括:污水进口、污水出口,所述污水进口位于所述气提塔的上部,所述污水出口位于所述气提塔的塔底;气化剂进口、气提气出口,所述气化剂进口位于所述气提塔的下部,所述气提气出口位于所述气提塔的塔顶;其中,所述气化剂为氧气、或者氧气与二氧化碳的混合气,所述气化剂在所述气提塔内被蒸汽加热。本发明还公开了一种污水气提处理方法。本发明能够大幅降低水蒸汽的消耗量,并且不必另外单独设置氧气预热器和氧气/水蒸汽混合器,实现气提后外排污水和水蒸汽的热量充分利用,提高热能的利用率。

权利要求书
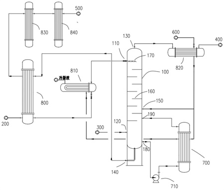
1.污水气提处理系统,包括气提塔,其特征在于,所述气提塔包括:污水进口、污水出口,所述污水进口位于所述气提塔的上部,所述污水出口位于所述气提塔的塔底;气化剂进口、气提气出口,所述气化剂进口位于所述气提塔的下部,所述气提气出口位于所述气提塔的塔顶;其中,所述气化剂为氧气、或者氧气与二氧化碳的混合气,所述气化剂在所述气提塔内被蒸汽加热。
2.如权利要求1所述的污水气提处理系统,其特征在于,所述气提塔还包括:蒸汽入口,所述蒸汽入口位于所述循环污水进口的上方、所述污水进口的下方,蒸汽入口向所述气提塔提供蒸汽。
3.如权利要求1或2所述的污水气提处理系统,其特征在于,所述气提塔还包括:循环污水出口、循环污水进口,所述循环污水出口位于所述气化剂进口的下方,所述循环污水进口位于所述气化剂进口的上方、所述污水进口的下方,所述循环污水出口、循环污水泵、再沸器、循环污水进口依次连通,污水经再沸器加热后向所述气提塔提供蒸汽。
4.如权利要求3所述的污水气提处理系统,其特征在于,所述气提气出口通过气提气过热器与气化炉连通,煤气化反应的外排污水依次通过污水换热器、污水预热器与所述污水进口连通,所述污水出口依次通过所述污水换热器、脱盐水冷却器、循环水冷却器与污水生化处理设备连通,其中,蒸汽依次与所述气提气过热器、所述再沸器、所述污水预热器连接进行热交换。
5.如权利要求4所述的污水气提处理系统,其特征在于,所述气提塔内部安装有塔盘,所述塔盘具有1~20层,所述污水进口位于最上层塔盘的上方,所述气化剂进口位于最下层塔盘的下方。
6.如权利要求4所述的污水气提处理系统,其特征在于,所述气提塔内部安装有喷头,所述喷头与所述污水进口连通。
7.污水气提处理方法,其特征在于,基于权利要求1~6任一项所述的污水气提处理系统,所述方法包括:S1:煤气化反应的外排污水由所述污水进口进入所述气提塔,气化剂从所述气化剂进口进入所述气提塔,S2:气化剂在所述气提塔内被蒸汽加热,污水和气化剂逆流接触,污水中的酸性气和氨气挥发进入气相,被气化剂携带从所述气提气出口流出,脱除酸性气和氨气的污水从所述污水出口流出。
8.如权利要求7所述的污水气提处理方法,其特征在于,蒸汽由设置于所述循环污水进口的上方、所述污水进口的下方的蒸汽入口进入所述气提塔,向所述气提塔提供蒸汽;和/或,脱除酸性气和氨气的污水由设置于所述气化剂进口下方的循环污水出口流出,经由所述循环污水泵加压,送往再沸器加热,通过设置于所述气化剂进口上方、所述污水进口下方的循环污水进口返回所述气提塔,循环污水经再沸器加热后向所述气提塔提供蒸汽。
9.如权利要求8所述的污水气提处理方法,其特征在于,包括:S1:蒸汽依次与气提气过热器、再沸器、污水预热器连接进行热交换,煤气化反应的外排污水依次经由污水换热器、污水预热器、所述污水进口进入所述气提塔,气化剂从所述气化剂进口进入所述气提塔,经由气提气过热器的一部分蒸汽直接由所述蒸汽入口进入所述气提塔,S2:污水和气化剂逆流接触,污水中的酸性气和氨气挥发进入气相,被气化剂携带从所述气提气出口流出,经由气提气过热器被蒸汽过热后进入气化炉,脱除酸性气和氨气的污水一部分从所述污水出口流出,经由所述污水换热器对煤气化反应的外排污水预热,而后经由脱盐水冷却器、循环水冷却器流入污水生化处理设备;脱除酸性气和氨气的另一部分污水从所述循环污水出口流出,经由所述循环污水泵加压、送往所述再沸器被蒸汽间接加热、由循环污水进口返回所述气提塔。
发明内容
本发明提供一种污水气提处理系统及方法,其能够大幅降低水蒸汽的消耗量,并且不必另外单独设置氧气预热器和氧气/水蒸汽混合器,实现气提后外排污水和水蒸汽的热量充分利用,提高热能的利用率。
为了实现根据本发明的这些目的和其它优点,提供了一种污水气提处理系统,包括气提塔,所述气提塔包括:
污水进口、污水出口,所述污水进口位于所述气提塔的上部,所述污水出口位于所述气提塔的塔底;
气化剂进口、气提气出口,所述气化剂进口位于所述气提塔的下部,所述气提气出口位于所述气提塔的塔顶;
其中,所述气化剂为氧气、或者氧气与二氧化碳的混合气,所述气化剂在所述气提塔内被蒸汽加热。
优选的是,所述气提塔还包括:
蒸汽入口,所述蒸汽入口位于所述循环污水进口的上方、所述污水进口的下方,蒸汽入口向所述气提塔提供蒸汽。
优选的是,所述气提塔还包括:
循环污水出口、循环污水进口,所述循环污水出口位于所述气化剂进口的下方,所述循环污水进口位于所述气化剂进口的上方、所述污水进口的下方,所述循环污水出口、循环污水泵、再沸器、循环污水进口依次连通,污水经再沸器加热后向所述气提塔提供蒸汽。
优选的是,
所述气提气出口通过气提气过热器与气化炉连通,
煤气化反应的外排污水依次通过污水换热器、污水预热器与所述污水进口连通,
所述污水出口依次通过所述污水换热器、脱盐水冷却器、循环水冷却器与污水生化处理设备连通,
其中,蒸汽依次与所述气提气过热器、所述再沸器、所述污水预热器连接进行热交换。
优选的是,所述气提塔内部安装有塔盘,所述塔盘具有1~20层,所述污水进口位于最上层塔盘的上方,所述气化剂进口位于最下层塔盘的下方。
优选的是,所述气提塔内部安装有喷头,所述喷头与所述污水进口连通。
污水气提处理方法,基于所述的污水气提处理系统,所述方法包括:
S1:煤气化反应的外排污水由所述污水进口进入所述气提塔,气化剂从所述气化剂进口进入所述气提塔,
S2:气化剂在所述气提塔内被蒸汽加热,污水和气化剂逆流接触,污水中的酸性气和氨气挥发进入气相,被气化剂携带从所述气提气出口流出,脱除酸性气和氨气的污水从所述污水出口流出。
优选的是,
蒸汽由设置于所述循环污水进口的上方、所述污水进口的下方的蒸汽入口进入所述气提塔,向所述气提塔提供蒸汽;和/或,
脱除酸性气和氨气的污水由设置于所述气化剂进口下方的循环污水出口流出,经由所述循环污水泵加压,送往再沸器加热,通过设置于所述气化剂进口上方、所述污水进口下方的循环污水进口返回所述气提塔,循环污水经再沸器加热后向所述气提塔提供蒸汽。
优选的是,包括:
S1:蒸汽依次与气提气过热器、再沸器、污水预热器连接进行热交换,
煤气化反应的外排污水依次经由污水换热器、污水预热器、所述污水进口进入所述气提塔,气化剂从所述气化剂进口进入所述气提塔,经由气提气过热器的一部分蒸汽直接由所述蒸汽入口进入所述气提塔,
S2:污水和气化剂逆流接触,污水中的酸性气和氨气挥发进入气相,被气化剂携带从所述气提气出口流出,经由气提气过热器被蒸汽过热后进入气化炉,
脱除酸性气和氨气的污水一部分从所述污水出口流出,经由所述污水换热器对煤气化反应的外排污水预热,而后经由脱盐水冷却器、循环水冷却器流入污水生化处理设备;
脱除酸性气和氨气的另一部分污水从所述循环污水出口流出,经由所述循环污水泵加压、送往所述再沸器被蒸汽间接加热、由循环污水进口返回所述气提塔。
本发明至少包括以下有益效果:
第一、本发明能够解决污水来流直接进行气提导致水蒸汽消耗量大的问题,通过一部分气提效果由气化剂气体实现,与原来只有水蒸汽气提相比,大幅降低了水蒸汽的消耗量,或者大幅降低了气提所需的能量用量。
第二、本发明能够解决氧气预热和气提分开设置造成系统复杂的问题,通过在气提塔中同时实现了氧气的加热和氧气与水蒸汽的混合,不必另外单独在后续煤气化前设置氧气预热器和氧气/水蒸汽混合器,系统配置简单,而且可以降低所需能量品质要求。
第三、本发明通过对循环污水热能利用,使得氧化剂中补入的水蒸汽来自于污水中的水汽化,来自界外的洁净水蒸汽对再沸器只提供热量而不受污染,实现了污水的循环利用。
第四、本发明从污水中气提出来的酸性气和氨气还能随着气化剂返回气化炉中处理,其中酸性气中的二氧化碳可以用于气化反应,氨气在燃烧反应区被氧化为氮气,不必另外设置单独的气提气处理系统。
第五、本发明通过设置多级换热器将气提后外排污水和水蒸汽的热量充分利用,热能利用率高。
(发明人:管清亮;张本凤;裴世钊;马东钰;马宏波;岳军;岳博;王云杰)






