公布日:2023.11.03
申请日:2023.08.10
分类号:C02F1/461(2023.01)I;C02F1/469(2023.01)I;C02F1/72(2023.01)I;C02F103/18(2006.01)N
摘要
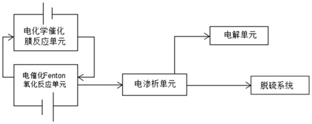
本发明公开了一种高盐脱硫废水深度氧化处理系统,包括电催化Fenton氧化反应单元、电化学催化膜反应单元、电渗析单元以及电解单元,所述电催化Fenton氧化反应单元、电渗析单元、电解单元依次串联,电催化Fenton氧化反应单元与电化学催化膜反应单元并联形成循环,电渗析单元还与脱硫系统串联。本发明合理采用多种技术耦合联用、协同处理,使高盐脱硫废水的COD能够有效处理,使处理后的水质能够在脱硫系统的循环利用,实现脱硫废水的零排放。

权利要求书
1.一种高盐脱硫废水深度氧化处理系统,其特征在于,包括电催化Fenton氧化反应单元、电化学催化膜反应单元、电渗析单元以及电解单元,所述电催化Fenton氧化反应单元、电渗析单元、电解单元依次串联,电催化Fenton氧化反应单元与电化学催化膜反应单元并联形成循环,电渗析单元还与脱硫系统串联;所述电催化Fenton氧化反应单元使阳极产生的Fe2+在阴极与H2O2反应产生·OH,所述电化学催化膜反应单元使阳极发生氧化络合Fe2+和Fe3+的络合物释放Fe2+和Fe3+,同时Fe3+在阴极还原产生Fe2+,使Fe2+在电催化Fenton氧化反应、电化学催化膜反应单元循环;所述电渗析单元利用离子交换膜的选择性使氯离子在电渗析单元浓缩区富集,电渗析单元淡水区出水进入脱硫系统循环利用;所述电解单元利用复合离子膜的选择性使氯离子在阳极产生氯气。
2.根据权利要求1所述的一种高盐脱硫废水深度氧化处理系统,其特征在于,电催化Fenton氧化反应单元通过平板式电极发生电催化Fenton氧化反应;电化学催化膜反应单元通过过滤管式膜电极发生电化学氧化反应;电催化Fenton氧化反应单元的阴极的出水口与电化学催化膜反应单元的阳极的进水口连通,电化学催化膜反应单元的阴极的出水口与电催化Fenton氧化反应单元的阳极进水口连通,所述电渗析单元浓缩区的出水口与电解单元连通,所述电渗析单元淡化区出水口与脱硫系统连通,电催化Fenton氧化反应单元的阳极出水口与电渗析单元淡化区进水口连通。
3.根据权利要求1所述的一种高盐脱硫废水深度氧化处理系统,其特征在于,控制电催化Fenton氧化反应单元中Fe2+的浓度保持在16.8~28mg/L。
4.根据权利要求1所述的一种高盐脱硫废水深度氧化处理系统,其特征在于,投加的H2O2的初始质量浓度与COD的质量浓度的比例为1.8~2.2:1。
5.根据权利要求1所述的一种高盐脱硫废水深度氧化处理系统,其特征在于,电催化Fenton氧化反应单元的平板式电极的阴极、阳极均为板式多孔复合型电极,且阴极、阳极材料均为利用铁粉和稀土金属压制、利用粉末冶金技术进行烧结制成。
6.根据权利要求5所述的一种高盐脱硫废水深度氧化处理系统,其特征在于,稀土金属选用金属镨;铁粉与金属镨的质量比为1:0.12~0.2。
7.根据权利要求1所述的一种高盐脱硫废水深度氧化处理系统,其特征在于,电化学催化膜反应单元通过过滤管式膜电极的阴极为管式不锈钢壳体、阳极为管式多孔膜电极,阳极材料均为利用纳米钛基体粉末压制、利用粉末冶金技术进行烧结制成。
8.根据权利要求7所述的一种高盐脱硫废水深度氧化处理系统,其特征在于,纳米钛基体选用纳米氧化钛。
9.根据权利要求1~8任一项所述的一种高盐脱硫废水深度氧化处理系统,其特征在于,所述高盐脱硫废水深度氧化处理系统的深度处理方法,包括以下步骤:(1)高盐脱硫废水进入电催化Fenton氧化反应单元,电解产生Fe2+,投加H2O2,开启电化学催化膜反应单元,电催化Fenton氧化反应单元、电化学催化膜反应单元形成循环,共同运行一段时间后,关闭电催化Fenton氧化反应单元的电源,电催化Fenton氧化反应单元、电化学催化膜反应单元保持循环,对脱硫废水中的COD进行循环处理8~10h;(2)此时步骤(1)中处理后的脱硫废水使COD浓度小于150mg/L,电催化Fenton氧化反应单元出水进入电渗析单元,对脱硫废水中的盐度进行浓缩富集处理;(3)当步骤(2)中处理的脱硫废水中电渗析单元淡水区的氯离子浓度小于2000mg/L后,富集氯离子的电渗析单元浓缩区出水进入电解单元,对富含的氯离子利用电解法制成次氯酸钠溶液,电渗析单元淡水区出水进入脱硫系统再利用。
发明内容
针对上述现有技术存在的问题,本发明提供一种高盐脱硫废水深度氧化处理系统。
为了实现上述目的,本发明采用如下技术方案:一种高盐脱硫废水深度氧化处理系统,该深度氧化处理系统包括电催化Fenton氧化反应单元、电化学催化膜反应单元、电渗析单元以及电解单元,所述电催化Fenton氧化反应单元、电渗析单元、电解单元依次串联,电催化Fenton氧化反应单元与电化学催化膜反应单元并联形成循环,电渗析单元还与脱硫系统串联;
所述电催化Fenton氧化反应单元通过平板式电极发生电催化Fenton氧化反应,所述电化学催化膜反应单元通过过滤管式膜电极发生电化学氧化反应,使Fe2+循环利用,促进Fe2+催化H2O2产生的·OH将有机物矿化为CO2和H2O;
所述电渗析单元利用离子交换膜的选择性使氯离子在电渗析单元浓缩区富集,富集氯离子的废水在电解单元电解使氯离子制成氯气,用于生产次氯酸钠溶液,可用于循环水系统的消毒,电渗析单元淡水区的出水进入脱硫系统循环利用。
其中,所述电催化Fenton氧化反应单元通过平板式电极发生电催化Fenton氧化,使阳极产生的Fe2+在阴极与H2O2反应产生·OH,·OH将有机物为低分子有机酸、CO2、H2O;
其中,所述电化学催化膜反应单元通过过滤管式膜电极发生电化学氧化反应,使阳极发生氧化反应将低分子有机酸与Fe2+、Fe3+形成的络合物矿化为CO2和H2O,释放的Fe2+、Fe3+,同时Fe3+在阴极还原产生Fe2+,Fe2+进入电催化Fenton氧化反应单元参与反应,实现Fe2+循环利用;
优选地,电催化Fenton氧化反应单元的阴极的出水口与电化学催化膜反应单元的阳极的进水口连通,电化学催化膜反应单元的阴极的出水口与电催化Fenton氧化反应单元的阳极进水口连通,使Fe2+得到循坏利用,降低了芬顿反应铁泥产量,延长阴阳电极的使用寿命。
优选地,电渗析单元利用离子交换膜的选择性使氯离子离子在浓缩区富集,电渗析单元浓缩区出水口与电解单元进水口连通,电渗析单元的淡化区出水口与脱硫系统进水口连通,电催化Fenton氧化反应单元的阳极出水口与电渗析单元的淡化区进水口连通。
优选地,电解单元利用复合离子膜的选择性使氯离子在阳极产生氯气,在阴极产生氢氧离子和氢气,使用氯气与氢氧钠溶液反应产生次氯酸钠溶液,可用于循环水系统的消毒。
优选地,电催化Fenton氧化反应单元的平板式电极的阴极、阳极均为板式多孔复合型电极,且阴极、阳极材料均为利用铁粉和稀土金属压制、利用粉末冶金技术进行烧结制成。
其中,稀土金属选用金属镨;铁粉与金属镨的质量比为1:0.12~0.2。
其中,多孔复合型电极的孔径为25~35μm。
优选地,电化学催化膜反应单元通过过滤管式膜电极的阴极为管式不锈钢壳体、阳极为管式多孔膜电极,阳极材料均为利用纳米钛基体粉末压制、利用粉末冶金技术进行烧结制成。
其中,纳米钛基体选用纳米氧化钛。
其中,管式多孔膜电极的孔径为15~20μm。
其中,电催化Fenton氧化反应单元的平板式电极的阴极、阳极之间的距离为2cm,电流控制在12~16mA;电化学催化膜反应单元的过滤管式膜电极的阴极、阳极之间的距离为1.4cm,电流控制在12~16mA。
优选地,所述高盐脱硫废水深度氧化处理系统的深度处理方法,包括以下步骤:
(1)高盐脱硫废水进入电催化Fenton氧化反应单元,电解产生Fe2+后,投加H2O2,开启电化学催化膜反应单元,电催化Fenton氧化反应单元、电化学催化膜反应单元形成循环,共同运行一段时间后,关闭电催化Fenton氧化反应单元的电源,电催化Fenton氧化反应单元、电化学催化膜反应单元保持循环,对脱硫废水中的COD进行循环处理8~10h;
(2)此时步骤(1)中处理后的脱硫废水使COD浓度小于150mg/L,电催化Fenton氧化反应单元出水进入电渗析单元,对脱硫废水中的盐度进行浓缩富集处理;
(3)当步骤(2)中处理的脱硫废水中电渗析单元淡水区氯离子浓度小于2000mg/L后,富集氯离子的电渗析单元浓缩区出水进入电解单元,对富含的氯离子利用电解法制成次氯酸钠溶液,可用于循环水系统的消毒,电渗析单元淡水区出水进入脱硫系统再利用。
其中,控制电催化Fenton氧化反应单元中Fe2+的浓度保持在16.8~28mg/L。
其中,投加的H2O2的初始质量浓度与COD的质量浓度的比例为1.8~2.2:1。
本发明的有益效果:1、本发明的高盐脱硫废水深度氧化处理系统通过电催化Fenton氧化反应单元并联电化学催化膜反应单元,电催化Fenton氧化反应单元、电渗析单元依次串联,渗析单元串联电解单元,各单元相互协作,实现废水在脱硫制浆的循环利用,且最终实现水中的COD、盐度达到排放标准。
2、本发明将电催化Fenton氧化反应单元并联电化学催化膜反应单元进行循环处理,实现亚铁离子的循环利用,有效促进Fenton氧化的进行,提高电化学氧化效率;而且电催化Fenton氧化反应单元、电化学催化膜反应单元的协同,大大降低传统Fenton氧化反应的铁泥产量,在温和条件下实现COD可持续降解。
3、本发明同时利用以铁粉和镨制成的多孔复合型电极,以及利用纳米氧化钛粉末压制的管式多孔膜电极,通过控制通电时间和电流密度,能够实现Fe2+浓度可控性。
4、本发明同时利用电渗析单元降低废水中的盐度,能够使低盐水质在脱硫系统的循环利用,同时可以回收氯离子利用电解单元制备氯气,该氯气制备次氯酸钠溶液,可用于循环水系统的消毒。
5、本发明针对现有的单一处理技术很难使高盐脱硫废水达到水质排放要求,且在氧化效果、生物活性、污染物残留等方面存在瓶颈,本发明合理采用多种技术耦合联用、协同处理,使高盐脱硫废水的COD能够有效处理,使处理后的水质能够在脱硫系统的循环利用,实现脱硫废水的零排放。
(发明人:孔维维)






