公布日:2024.06.18
申请日:2023.12.20
分类号:F23J15/06(2006.01)I;F28D7/04(2006.01)I;F28D21/00(2006.01)I;F01K27/00(2006.01)I;F01K25/04(2006.01)I
摘要
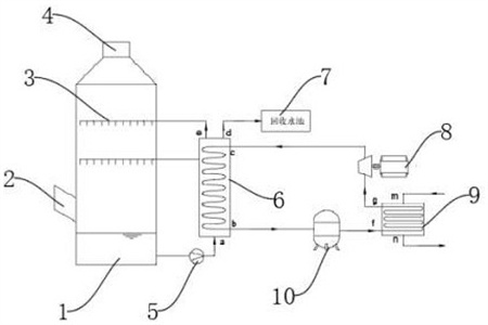
本发明公开了一种烟气收水收热系统,其包括:收水塔,循环泵,换热器,将收水塔底部热水与热力循环盘管内的工质进行间接换热,热水降温后,一部分进入喷淋层进行喷洒,另一部分则输出系统,维持收水塔内液面稳定;回收水池,存放从换热器而来的低温烟气回收水;压缩机,将经过换热器加热后的气态循环工质进行压缩,使其温度和压力得到大幅提升。本发明所提供的烟气收水收热系统,可以从湿热烟气中收水的同时,回收该烟气中的余热,并通过压缩机将其转化为高温高品质热源,给厂内需要加热的流体加热,另一部分则通过液体膨胀机以电能的形式输出,实现了收水、余热利用和余热发电的三项功能,极具经济效益和社会效益。

权利要求书
1.一种烟气收水收热系统,其特征在于,包括:收水塔(1),分别设置在收水塔(1)侧壁的烟气进口(2)、顶端的烟气出口(4)以及设置在收水塔(1)内部供冷水喷淋并与湿热烟气直接接触的喷淋层(3);循环泵(5),与收水塔(1)底端连接且供收水塔(1)的内腔中收到的水进行换热循环;换热器(6),与循环泵(5)的输出端连接且供收水塔(1)底部热水与热力循环盘管内的工质进行间接换热,热水降温后,一部分进入喷淋层进行喷洒,另一部分则输出系统,以使收水塔内液面稳定;回收水池(7),安装于换热器(6)输出端且用于存放从换热器(6)而来的低温烟气回收水;压缩机(10),用于经过换热器(6)加热后的气态循环工质进行压缩,使其温度和压力上升;热回收器(9),与换热器(6)输出的一端连接且用于厂内需要加热的流体与循环工质进行间接换热以使热能初步回收;液体膨胀机(8),将经过热回收器(9)降温后的液态循环工质膨胀推动液体膨胀机(8)的转子。
2.根据权利要求1所述的一种烟气收水收热系统,其特征在于:所述喷淋层(3)包括至少2层,喷淋覆盖率大于200%。
3.根据权利要求2所述的一种烟气收水收热系统,其特征在于:所述换热器(6)采用换热盘管间接换热,收水塔(1)内回收的温水通过循环泵(5)加压后,由下向上通过换热器(6),而经过液体膨胀机(8)低温循环工质由上而下在盘管内通过换热器(6)。
4.根据权利要求3所述的一种烟气收水收热系统,其特征在于:所述换热器(6)顶部设置有流向回收水池(7)的出水口,将经过换热降温后的回收水通过该出水口收集到回收水池(7)。
5.根据权利要求4所述的一种烟气收水收热系统,其特征在于:所述压缩机(10)需要压缩处于气体状态的循环工质。
6.根据权利要求5所述的一种烟气收水收热系统,其特征在于:所述热回收器(9)采用换热盘管间接换热,经过压缩机压缩后的高温高压工质在盘管内通过,而厂内需要加热的流体在盘管外通过。
7.根据权利要求6所述的一种烟气收水收热系统,其特征在于,所述换热器(6)、压缩机(10)、热回收器(9)及液体膨胀机(8)所组成的热力循环系统中,所循环的工质采用无机或有机工质。
8.根据权利要求7所述的一种烟气收水收热系统,其特征在于,所述液体膨胀机(8)利用部分或全部液化状态的高压工质推动转子以使压能与电能的转化。
9.根据权利要求8所述的一种烟气收水收热系统,其特征在于,所述液体膨胀机(8)在高压液态工质膨胀成低压气液混合态时,温度降低。
发明内容
本发明的目的在于提供一种烟气收水收热系统,以解决背景技术中提出的问题。
为实现上述目的,本发明提供如下技术方案:一种烟气收水收热系统,包括:收水塔,分别设置在收水塔侧壁的烟气进口、顶端的烟气出口以及设置在收水塔内部供冷水喷淋并与湿热烟气直接接触的喷淋层;循环泵,与收水塔底端连接且供收水塔的内腔中收到的水进行换热循环;换热器,与循环泵的输出端连接且供收水塔底部热水与热力循环盘管内的工质进行间接换热,热水降温后,一部分进入喷淋层进行喷洒,另一部分则输出系统,以使收水塔内液面稳定;回收水池,安装于换热器输出端且用于存放从换热器而来的低温烟气回收水;压缩机,用于经过换热器加热后的气态循环工质进行压缩,使其温度和压力上升;热回收器,与换热器输出的一端连接且用于厂内需要加热的流体与循环工质进行间接换热以使热能初步回收;液体膨胀机,将经过热回收器降温后的液态循环工质膨胀推动液体膨胀机的转子。
优选的,所述喷淋层包括至少2层,喷淋覆盖率大于200%。
优选的,所述换热器采用换热盘管间接换热,收水塔内回收的温水通过循环泵加压后,由下向上通过换热器,而经过液体膨胀机低温循环工质由上而下在盘管内通过换热器。
优选的,所述换热器顶部设置有流向回收水池的出水口,将经过换热降温后的回收水通过该出水口收集到回收水池。
优选的,所述压缩机需要压缩处于气体状态的循环工质。
优选的,所述热回收器采用换热盘管间接换热,经过压缩机压缩后的高温高压工质在盘管内通过,而厂内需要加热的流体在盘管外通过。
优选的,所述换热器、压缩机、热回收器及液体膨胀机所组成的热力循环系统中,所循环的工质采用无机或有机工质。
优选的,所述液体膨胀机利用部分或全部液化状态的高压工质推动转子以使压能与电能的转化。
优选的,所述液体膨胀机在高压液态工质膨胀成低压气液混合态时,温度降低。
与现有技术相比,本发明的技术效果和优点:该烟气收水收热系统,在湿热烟气向上运动过程中,与喷淋层所喷淋的冷水直接接触,烟气温度快速降低,烟气中的水蒸气因过饱和而以液态水滴的形式析出,被冷水洗涤而汇入喷淋水中,喷淋水经过与湿热烟气换热,本身温度也得到升高。降温后的烟气所携带的水蒸气大幅降低,并由收水塔上部的烟气出口而排出系统,至此,大量烟气中所携带的水已经被洗涤收回,而且其携带的部分余热也被喷淋水所捕集而转移到水侧。该部分换热后升温的热水被持续由循环泵抽出,并压入换热器,由壳程内通过,另一方面,在换热器管程内通过的为刚经过液体膨胀机后的低温低压工质,两种流体在换热器内错流运动,通过盘管壁面进行间接换热。收水塔内的抽出的温水得以降温,一部分充当新的冷源重新进入收水塔进行喷淋,给湿热烟气降温,另一部分则在经过降温后,由换热器顶部输出系统,存入回收水池内。由于收水塔内持续收水,因此该部分回收水输出系统可以保持收水塔液面的稳定;在余热回收方面,经过换热器与温水进行换热后的循环工质,其内能得以升高,本身由气液混合态逐步转变为气态,然后经过压缩机压缩后,温度大幅升高,成为高温高压气体。这部分循环工质首先进入热回收器的管程,而热回收器的壳程内流动的是厂内其他需要加热的流体(可以是水或其他液体或气体),这两部分流体错流传输,通过管壁进行间接换热,高温高压循环工质逐步将热量转移给了需要加热的流体,而本身得到冷却,成为低温高压液体状态。此时,该循环工质由于本身压力还很高,仍含有大量的能量,因此将这部分循环工质通入液体膨胀机。由于液体膨胀机前后压差很大,膨胀机转子旋转,将压能转化为电能。至此,循环工质从温水中得到的热量已经得到充分应用,本身从低温高压状态转变为低温低压状态,又可以作为优质冷源,重新进入换热器,抽取塔内热水的热量。
综上所述,本发明所提供的烟气收水收热系统,可以从湿热烟气中收水的同时,回收该烟气中的余热,并通过压缩机将其转化为高温高品质热源,给厂内需要加热的流体加热,另一部分则通过液体膨胀机以电能的形式输出,实现了收水、余热利用和余热发电的三项功能,极具经济效益和社会效益。
(发明人:宋端阳;采有林;梁凤;姜岸)






