公布日:2023.10.27
申请日:2023.08.10
分类号:C02F9/00(2023.01)I;C02F11/122(2019.01)I;C02F1/00(2023.01)N;C02F1/28(2023.01)N;C02F1/52(2023.01)N;C02F1/66(2023.01)N;C02F1/56(2023.01)N;C02F101
/30(2006.01)N;C02F101/12(2006.01)N
摘要
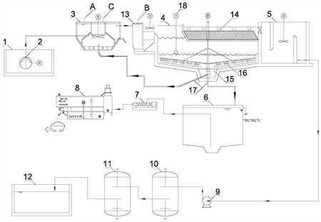
本发明公开了一种颗粒硅生产过程中高碱含硅废水处理方法及系统,包括废水收集池、多级混凝沉淀池、澄清水池、储泥池、活性炭过滤器,多介质过滤器以及板框压滤机;所述的废水收集池与多级混凝沉淀池连接;所述的多级混凝沉淀池后端出水连接至澄清水池;所述的澄清水池、活性炭过滤器和多介质过滤器依次连接;所述的多级混凝沉淀池底部出泥口连接至储泥池,所述的储泥池与板框压滤机连接。本发明选择二级混凝沉淀组合工艺进行有效去除二氧化硅、SS,在混凝沉淀工艺之后选择了活性炭过滤工艺对水中的COD可以进行有效降解,以确保进蒸发系统的水质要求。

权利要求书
1.一种颗粒硅生产过程中高碱含硅废水处理系统,其特征在于,包括废水收集池(1)、多级混凝沉淀池、澄清水池(5)、储泥池(6)、活性炭过滤器(10),多介质过滤器(11)以及板框压滤机(8);所述的废水收集池(1)与多级混凝沉淀池连接;所述的多级混凝沉淀池后端出水连接至澄清水池(5);所述的澄清水池(5)、活性炭过滤器(10)和多介质过滤器(11)依次连接;所述的多级混凝沉淀池底部出泥口连接至储泥池(6),所述的储泥池(6)与板框压滤机(8)连接。
2.根据权利要求1所述的颗粒硅生产过程中高碱含硅废水处理系统,其特征在于,所述的多级混凝沉淀池包括依次连接的机械搅拌澄清池(3)、絮凝池(13)和高效沉淀池(4);所述机械搅拌澄清池(3)上有混凝剂投加口和废盐酸投加口;所述的絮凝池(13)上设有絮凝剂投加口;所述的高效沉淀池(4)顶部设有斜管模块(14),通过斜管模块(14)出水至澄清水池(5);所述高效沉淀池(4)的中部絮凝区(16)与絮凝池(13)连通;高效沉淀池(4)的底部污泥浓缩区(15)通过污泥回流和排放管线(17)分别连接至机械搅拌澄清池(3)或者储泥池(6)。
3.根据权利要求2所述的颗粒硅生产过程中高碱含硅废水处理系统,其特征在于,所述高效沉淀池(4)的中部絮凝区(16)配备有刮泥机,所述刮泥机位于底部污泥浓缩区(15)上方。
4.根据权利要求2所述的颗粒硅生产过程中高碱含硅废水处理系统,其特征在于,所述高效沉淀池(4)的中部絮凝区(16)设置有泥位检测系统(18)。
5.根据权利要求2所述的颗粒硅生产过程中高碱含硅废水处理系统,其特征在于,所述的机械搅拌澄清池(3)包括加药池、第一反应室、第二反应室、导流室和分离室;所述加药池上方设置混凝剂投加口,所述第一反应室上方设置废盐酸投加口并配置搅拌机;所述第一反应室与第一反应室之间配备叶轮提升机构。
6.根据权利要求5所述的颗粒硅生产过程中高碱含硅废水处理系统,其特征在于,所述分离室内设有泥渣通过螺杆泵部分回流至第一反应室,多余的泥渣外排。
7.根据权利要求1所述的颗粒硅生产过程中高碱含硅废水处理系统,其特征在于,所述澄清水池(5)出水经澄清水池提升泵(9)依次送入活性炭过滤器(10)和多介质过滤器(11)内处理;所述多介质过滤器(11)后端连接至过滤产水池(12)。
8.根据权利要求1所述的颗粒硅生产过程中高碱含硅废水处理系统,其特征在于,所述储泥池(6)通过污泥提升泵(7)连接至板框压滤机(8),经板框压滤机(8)除水后外运。
9.采用权利要求1所述系统处理颗粒硅生产过程中高碱含硅废水的方法,其特征在于,包括如下步骤:S1:将废水收集至废水收集池(1),依次通过多级混凝沉淀池去除水中固体悬浮物及二氧化硅,然后再经活性炭过滤器(10)降低COD,然后再通过多介质过滤器(11)进一步降低固体悬浮物以及浊度,以达到后续蒸发结晶系统的进水水质要求;S2:将多级混凝沉淀池产生的泥渣排放收集于储泥池(6)内,经板框压滤机(8)除水后外运。
10.根据权利要求9所述的系统处理颗粒硅生产过程中高碱含硅废水的方法,其特征在于,步骤S1中,多级混凝沉淀池包括依次连接的机械搅拌澄清池(3)、絮凝池(13)和高效沉淀池(4),高碱含硅废水进入机械搅拌澄清池(3)内,与混凝剂和废盐酸混合反应,使得水中的悬浮物、胶体等生成絮体;然后进入絮凝池(13)内与絮凝剂反应,沉淀物最终排泥形式从水中分离出来;所述机械搅拌澄清池(3)的表面负荷取2.9~3.6m3/m2·h,停留时间为1.2~1.5h;所述高效沉淀池(4)表面负荷为12~25m3/m2·h,停留时间为0.5~1h。
发明内容
发明目的:本发明所要解决的技术问题是针对现有技术的不足,提供一种有效处理颗粒硅生产过程中高碱含硅废水的方法和系统,以高效处理高碱含硅废水,确保硅烷气洗涤装置能有效置换和排放,硅烷气洗涤彻底后无排放。
为了实现上述目的,本发明采取的技术方案如下:
一种颗粒硅生产过程中高碱含硅废水处理系统,包括废水收集池、多级混凝沉淀池、澄清水池、储泥池、活性炭过滤器,多介质过滤器以及板框压滤机;所述的废水收集池与多级混凝沉淀池连接;所述的多级混凝沉淀池后端出水连接至澄清水池;所述的澄清水池、活性炭过滤器和多介质过滤器依次连接;所述的多级混凝沉淀池底部出泥口连接至储泥池,所述的储泥池与板框压滤机连接。
具体地,所述的多级混凝沉淀池包括依次连接的机械搅拌澄清池、絮凝池和高效沉淀池;所述机械搅拌澄清池上有混凝剂投加口和废盐酸投加口;所述的絮凝池上设有絮凝剂投加口;所述的高效沉淀池顶部设有斜管模块,通过斜管模块出水至澄清水池;所述高效沉淀池的中部絮凝区与絮凝池连通;高效沉淀池的底部污泥浓缩区通过污泥回流和排放管线分别连接至机械搅拌澄清池或者储泥池。
进一步地,所述高效沉淀池的中部絮凝区配备有刮泥机,所述刮泥机位于底部污泥浓缩区上方。
进一步地,所述高效沉淀池的中部絮凝区设置有泥位检测系统。
进一步地,所述的机械搅拌澄清池包括加药池、第一反应室、第二反应室、导流室和分离室;所述加药池上方设置混凝剂投加口,所述第一反应室上方设置废盐酸投加口并配置搅拌机;所述第一反应室与第一反应室之间配备叶轮提升机构。
进一步地,所述分离室内设有泥渣通过螺杆泵部分回流至第一反应室,多余的泥渣外排。
进一步地,所述澄清水池出水经澄清水池提升泵依次送入活性炭过滤器和多介质过滤器内处理;所述多介质过滤器后端连接至过滤产水池。
进一步地,所述储泥池通过污泥提升泵连接至板框压滤机,经板框压滤机除水后外运。
更进一步地,本发明还要求保护采用上述系统处理颗粒硅生产过程中高碱含硅废水的方法,包括如下步骤:
S1:将废水收集至废水收集池,依次通过多级混凝沉淀池去除水中固体悬浮物及二氧化硅,然后再经活性炭过滤器降低COD,然后再通过多介质过滤器进一步降低固体悬浮物以及浊度,以达到后续蒸发结晶系统的进水水质要求;
S2:将多级混凝沉淀池产生的泥渣排放收集于储泥池内,经板框压滤机除水后外运。
具体地,步骤S1中,多级混凝沉淀池包括依次连接的机械搅拌澄清池、絮凝池和高效沉淀池,高碱含硅废水进入机械搅拌澄清池内,与混凝剂和废盐酸混合反应,使得水中的悬浮物、胶体等生成絮体;然后进入絮凝池内与絮凝剂反应,沉淀物最终排泥形式从水中分离出来;
所述机械搅拌澄清池的表面负荷取2.9~3.6m3/m2·h,停留时间为1.2~1.5h;
所述高效沉淀池表面负荷为12~25m3/m2·h,停留时间为0.5~1h。
有益效果:
(1)相比传统的混凝沉淀工艺,本发明选择二级混凝沉淀组合工艺进行有效去除二氧化硅、SS;高碱含硅废水中的COD较高,会影响后续蒸发系统的正常运行,在混凝沉淀工艺之后选择了活性炭过滤工艺对水中的COD可以进行有效降解,以确保进蒸发系统的水质要求。
(2)采用本系统,硅烷气洗涤装置能有效置换和排放,硅烷气洗涤彻底后无排放,不会导致安全环保问题,放空管线不会着火,零风险。大量硅烷气被液碱溶液洗涤后趋于饱和,饱和后有效置换,置换后的硅酸钠高碱废水经高碱含硅废水系统洗涤,环保及安全问题顺利解决。产生的高碱含硅废水使用废盐酸中和反应,产生硅酸,硅酸化学性质稳定,除强碱、氢氟酸外不与任何物质发生反应。硅酸有多种分子构成,如二硅酸(H2Si2O5)、偏硅酸、原硅酸(Si(OH)4或H4SiO4)等,为乳白色沉淀,并以胶态粒子、沉淀物或凝胶出现。凝胶中有部分水分蒸发掉,可得到一种多孔的干燥固态凝胶,即常见的二氧化硅凝胶,在板框压滤机过滤情况下可以有效分离,从而将全硅含量降低,清液回用至零排放系统,循环利用。
(发明人:杨飞;陶睿;李咸江;韩佳丽;周伟;徐海)






