公布日:2023.11.03
申请日:2022.04.25
分类号:C02F3/28(2006.01)I;C02F1/52(2006.01)I
摘要
本发明公开了一种餐厨废水深度脱氮工艺,包括:进水系统;用于对进水系统内废水进行脱氮处理的反硝化生物滤池,反硝化生物滤池上连接有沉降池,沉降池输出端连接有输出系统;位于进水系统一侧使反硝化菌有足够碳源的碳源自动投加系统;与反硝化生物滤池连接的压缩空气系统;以及,向沉降池中添加絮凝剂的絮凝剂投加系统。充分利用反硝化菌附壁生长的特性,持续性淘汰出杂菌或老化生物膜,减少碳源在杂菌或老化生物膜上的消耗,从而可以降低投加C/N比,节省碳源投加的运行费用。

权利要求书
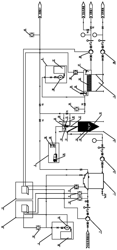
1.一种餐厨废水深度脱氮工艺,其特征在于,包括:进水系统;用于对所述进水系统内废水进行脱氮处理的反硝化生物滤池,所述反硝化生物滤池上连接有沉降池,所述沉降池输出端连接有输出系统;位于所述进水系统一侧使反硝化菌有足够碳源的碳源自动投加系统;与所述反硝化生物滤池连接的压缩空气系统;以及,向所述沉降池中添加絮凝剂的絮凝剂投加系统。
2.根据权利要求1所述的一种餐厨废水深度脱氮工艺,其特征在于:所述进水系统包括:进水输送泵、用于对所述进水输送泵内硝酸盐浓度检测的进水硝酸盐检测仪、用于测量进水流量的进水电磁流量计、用于对所述进水输送泵与所述进水电磁流量计控制的液位PLC控制系统、以及进水池,所述进水池输出端上连接有反硝化生物滤池进水泵。
3.根据权利要求2所述的一种餐厨废水深度脱氮工艺,其特征在于:所述反硝化生物滤池包括:与所述反硝化生物滤池进水泵连接用于进水的进水口、与所述进水口连接且向下延伸的布水管、位于所述布水管底部的反射板、用于填充的天然石英砂滤料层、设置在所述布水管内的提砂管、以与所述提砂管连接的出水口,所述提砂管上分设有洗砂斗、用于密封所述洗砂斗的提砂管顶帽,所述洗砂斗内连接有洗砂水出水堰门和洗砂水口,所述出水口和所述洗砂水口分别由出水电磁流量计计量。
4.根据权利要求3所述的一种餐厨废水深度脱氮工艺,其特征在于:所述沉降池包括:混合区、用于对所述混合区内进行搅拌的搅拌器、对所述混合区内搅拌后处理的斜板模块、以及检测液位的沉降池液位计,所述沉降池上端与下端分别连接有出水集水堰和出水泵、以及排泥泵。
5.根据权利要求4所述的一种餐厨废水深度脱氮工艺,其特征在于:所述碳源自动投加系统包括:用于存储碳源的碳源储罐、对所述碳源储罐内碳源进行加药的碳源加药计量泵、以及与所述碳源加药计量泵连接的碳源加药电磁流量计,所述碳源加药电磁流量计连接有用控制加药进程的加药PLC控制系统。
6.根据权利要求5所述的一种餐厨废水深度脱氮工艺,其特征在于:所述压缩空气系统包括:空压机、与所述空压机连接的过滤减压阀、以及设置在所述过滤减压阀上的空气转子流量计;所述絮凝剂投加系统包括:絮凝剂储罐、用于控制所述絮凝剂存储内絮凝剂的絮凝剂加药计量泵。
7.根据权利要求6所述的一种餐厨废水深度脱氮工艺,其特征在于:经过生化处理后餐厨废水通过所述进水输送泵进入至所述进水池内,所述液位PLC控制系统液位进行启闭;当所述进水输送泵关闭时,所述反硝化生物滤池进水泵打开,通过所述布水管、所述反射板作用下,上流至所述天然石英砂滤料层进行NO3−还原,并截留SS;将处理后水流流至所述出水口通过所述沉降池,排出水流;在所述压缩空气系统作用下,对所述提砂管供气,使所述反硝化生物滤池底部石英砂滤料被气提,当石英砂滤料气提至顶部时,所述提砂管顶帽将其截留,落至所述洗砂斗内,实现砂体循环;并且,砂层表面老化生物膜脱落至水中,形成洗砂水;经过所述洗砂水出水堰门流至所述洗砂水口,所述洗砂水口再流至所述沉降池内;所述加药PLC控制系统根据所述进水电磁流量计和所述进水硝酸盐检测仪的数值自动计算出所述碳源加药电磁流量计需要的加药量,反馈给所述碳源加药计量泵调整电机频率至计算出的加药量,将其投入至所述进水池内;所述絮凝剂投加系统向所述沉降池的所述混合区内投加絮凝剂,所述搅拌器对其进行混合,经过混合后水体流经所述斜板模块,使固定物质截落至所述沉降池锥底,通过所述出水泵定时将固定物质排出至污泥池;而清水通过所述出水集水堰流至所述出水泵,达到排放口,所述沉降池液位计对所述出水集水堰内水体进行控制,实现清水顺利排出。
8.根据权利要求7所述的一种餐厨废水深度脱氮工艺,其特征在于:所述反硝化生物滤池的水力负荷为10-15m3·m-2·h-1,所述石英砂滤料层采用天然石英砂,粒径1.2-2mm;容积负荷为1.0kgNO3−·m-3·d-1(以滤料体积计);所述反硝化生物滤池底采用锥底设计,锥底角度为60°。
9.根据权利要求8所述的一种餐厨废水深度脱氮工艺,其特征在于:所述提砂管、所述提砂管顶帽、所述洗砂斗均为HDPE材质,当提砂气量为0.5-1m3·m-3(砂)·h-1时,气压为8bar;所述洗砂水出水堰门与所述出水口之间高度差为10-30mm,洗砂水量控制在所述反硝化生物滤池进水泵流量的5%-10%。
发明内容
本发明为了克服背景技术中缺陷提供了一种餐厨废水深度脱氮工艺,解决了下流式反硝化生物滤池运行不稳定的问题。
为实现上述目的,本发明提供如下技术方案:一种餐厨废水深度脱氮工艺,其特征在于,包括:进水系统;用于对所述进水系统内废水进行脱氮处理的反硝化生物滤池,所述反硝化生物滤池上连接有沉降池,所述沉降池输出端连接有输出系统;位于所述进水系统一侧使反硝化菌有足够碳源的碳源自动投加系统;与所述反硝化生物率池连接的压缩空气系统;以及,向所述沉降池中添加絮凝剂的絮凝剂投加系统。
所述进水系统包括:进水输送泵、用于对所述进水输送泵内硝酸盐浓度检测的进水硝酸盐检测仪、用于测量进水流量的进水电磁流量计、用于对所述进水输送泵与所述进水电磁流量计控制的液位PLC控制系统、以及进水池,所述进水池输出端上连接有反硝化生物滤池进水泵。
所述反硝化生物滤池包括:与所述反硝化生物滤池进水泵连接用于进水的进水口、与所述进水口连接且向下延伸的布水管、位于所述布水管底部的反射板、用于填充的天然石英砂滤料层、设置在所述布水管内的提砂管、以与所述提砂管连接的出水口,所述提砂管上分设有洗砂斗、用于密封所述洗砂斗的提砂管顶帽,所述洗砂斗内连接有洗砂水出水堰门和洗砂水口,所述出水口和所述洗砂水口分别由出水电磁流量计计量。
所述沉降池包括:混合区、用于对所述混合区内进行搅拌的搅拌器、对所述混合区内搅拌后处理的斜板模块、以及检测流量的沉降池液位计,所述沉降池上端与下端分别连接有出水集水堰和出水泵、以及排泥泵。
所述碳源自动投加系统包括:用于存储碳源的碳源储罐、对所述碳源储罐内碳源进行检测的碳源加药计量泵、以及与所述碳源加药计量泵连接的碳源加药电磁流量计,所述碳源加药电磁流量计连接有用控制加药进程的加药PLC控制系统。
所述压缩空气系统包括:空压机、与所述空压机连接的过滤减压阀、以及设置在所述过滤减压阀上的空气转子流量计;所述絮凝剂投加系统包括:絮凝剂储罐、用于控制所述絮凝剂存储内絮凝剂的絮凝剂加药计量泵。
经过生化处理后餐厨废水通过所述进水输送泵进入至所述进水池内,所述液位PLC控制系统液位进行启闭;当所述进水输送泵关闭时,所述反硝化生物滤池进水泵打开,通过所述布水管、所述反射板作用下,上流至所述天然石英砂滤料层进行NO3−还原,并截留SS;将处理后水流流至所述出水口通过所述沉降池,排出水流;在所述压缩空气系统作用下,对所述提砂管供气,使所述反硝化生物滤池底部石英砂滤料被气提,当石英砂滤料气提至顶部时,所述提砂管顶帽将其截留,落至所述洗砂斗内,实现砂体循环;并且,砂层表面老化生物膜脱落至水中,形成洗砂水;经过所述洗砂水出水堰门流至所述洗砂水口,所述洗砂水口再流至所述沉降池内;所述加药PLC控制系统根据所述进水电磁流量计和所述进水硝酸盐检测仪的数值自动计算出所述碳源加药电磁流量计需要的加药量,反馈给所述碳源加药计量泵调整电机频率至计算出的加药量,将其投入至所述进水池内;所述絮凝剂投加系统向所述沉降池的所述混合区内投加絮凝剂,所述搅拌器对其进行混合,经过混合后水体流经所述斜板模块,使固定物质截落至所述沉降池锥底,通过所述出水泵定时将固定物质排出至污泥池;而清水通过所述出水集水堰流至所述出水泵,达到排放口,所述沉降池液位计对所述出水集水堰内水体进行控制,实现清水顺利排出。
所述反硝化生物滤池的水力负荷为10-15m3·m-2·h-1,所述石英砂滤料层采用天然石英砂,粒径1.2-2mm;容积负荷为1.0kgNO3−·m-3·d-1(以滤料体积计);所述反硝化生物滤池底采用锥底设计,锥底角度为60°;所述提砂管、所述提砂管顶帽、所述洗砂斗均为HDPE材质,当提砂气量为0.5-1m3·m-3(砂)·h-1时,气压为8bar;所述洗砂水出水堰门与所述出水口之间高度差为10-30mm,洗砂水量控制在所述反硝化生物滤池进水泵流量的5%-10%。
与现有技术相比,本发明的有益效果是:1.出水循环可以稀释进水,缓解进水水质变化引起的冲击负荷同时使得反硝化生物滤池的水力负荷不受到来水水量的影响;2.反硝化生物滤池在高水力负荷运行下,砂层内氮气不易积累,不易发生堵塞,且在水力冲刷下,砂层表面的微生物群落结构更为稳定;3.局部气提实现老化生物膜排出和砂体内循环,无需停机进行整体的气水反冲洗,不会破坏反硝化菌所需的缺氧环境,可以达到连续稳定的脱氮效果;4.充分利用反硝化菌附壁生长的特性,持续性淘汰出杂菌或老化生物膜,减少碳源在杂菌或老化生物膜上的消耗,从而可以降低投加C/N比,节省碳源投加的运行费用。
(发明人:周正;戚恺;谈辰??/span>;赫国胜;魏永轩;王太豪)






