公开(公告)日2015.03.25
IPC分类号C02F9/02; B01D36/04
摘要
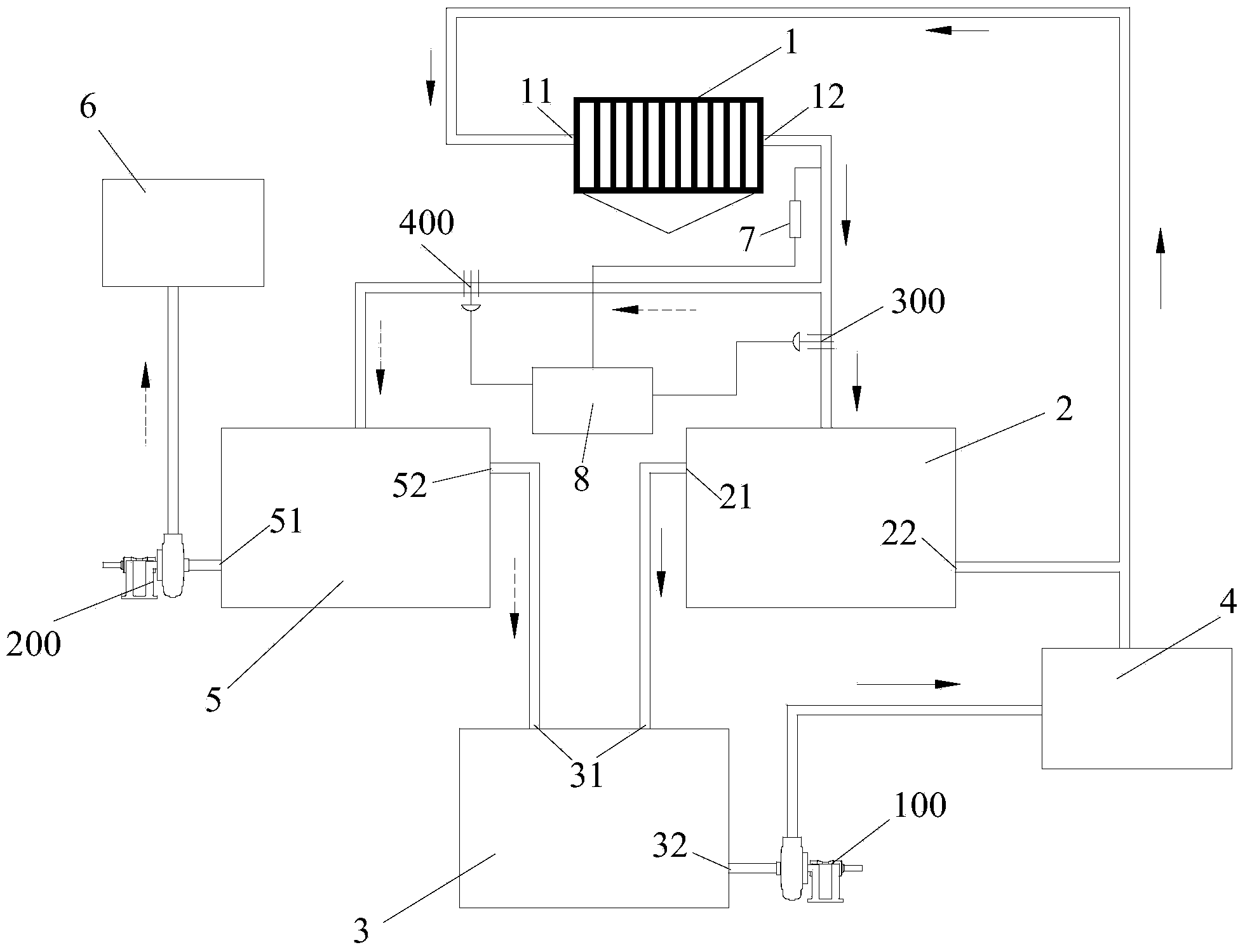
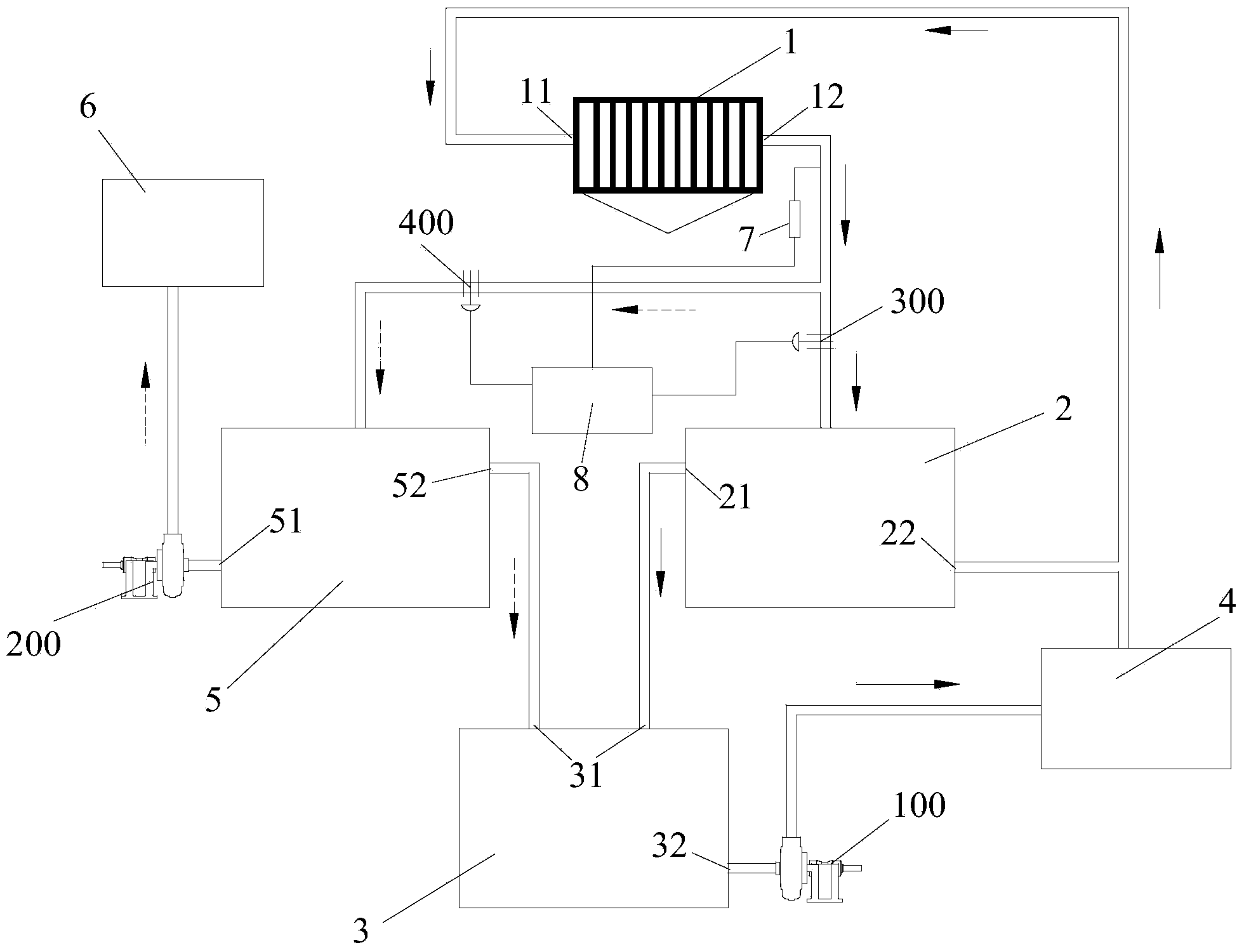
本发明公开了一种板框压滤机滤液水处理系统和处理方法,包括板框压滤机、沉淀池和循环池,板框压滤机包括压滤机进水端和压滤机排水端,还包括清水池,清水池和沉淀池并联在压滤机排水端上,清水池的进水端上设有清水池阀门,沉淀池的进水端上设有沉淀池阀门。清水池上设有用于向外部清洁用水系统供水的清水池第一出水口。沉淀池的上部设有沉淀池第一出水口,并且沉淀池第一出水口与循环池的循环池进水端相连,循环池的循环池出水口向外部洗煤系统供水,并且外部洗煤系统的排水端连接至压滤机进水端。本发明的处理系统和方法可以高效、充分地利用滤液水、节约水资源并减少环境污染。
权利要求书
1.一种板框压滤机滤液水处理系统,包括板框压滤机、沉淀池和循 环池,所述板框压滤机包括压滤机进水端和压滤机排水端,其特征在于, 还包括清水池,所述清水池和所述沉淀池并联在所述压滤机排水端上, 所述清水池的进水端上设有清水池阀门,所述沉淀池的进水端上设有沉 淀池阀门;
所述清水池上设有用于向外部清洁用水系统供水的清水池第一出水 口;
所述沉淀池的上部设有沉淀池第一出水口,并且所述沉淀池第一出 水口与所述循环池的循环池进水端相连,所述循环池的循环池出水口向 外部洗煤系统供水,并且所述外部洗煤系统的排水端连接至所述压滤机 进水端。
2.根据权利要求1所述的板框压滤机滤液水处理系统,其特征在于, 所述清水池第一出水口连接有清水水泵,所述清水水泵为所述清水池向 所述外部清洁用水系统供水提供动力,所述循环池出水口连接有循环水 泵,所述循环水泵为所述循环池向所述外部洗煤系统供水提供动力。
3.根据权利要求1所述的板框压滤机滤液水处理系统,其特征在于, 所述清水池的上部还设有清水池第二出水口,所述清水池第二出水口与 所述循环池的所述循环池进水端相连通。
4.根据权利要求1所述的板框压滤机滤液水处理系统,其特征在于, 所述沉淀池的底部还设有沉淀池第二出水口,所述沉淀池第二出水口通 过外部的连接管道连接至所述压滤机进水端。
5.根据权利要求1所述的板框压滤机滤液水处理系统,其特征在于, 所述板框压滤机的压滤机排水端上设有用于检测所述滤液水浓度的水质 传感器,所述水质传感器与中央处理器相连,所述水质传感器将检测信 号传递给所述中央处理器,所述中央处理器根据所述检测信号控制所述 清水池阀门和所述沉淀池阀门的开闭。
6.根据权利要求1所述的板框压滤机滤液水处理系统,其特征在于, 所述沉淀池内添加有用于提高泥煤沉淀速度的凝聚剂和絮凝剂。
7.一种板框压滤机滤液水处理方法,其特征在于,包括以下步骤:
a、开启所述板框压滤机,检测所述板框压滤机排出的滤液水的浓度 是否大于设定值;
b、若浓度大于设定值,打开所述沉淀池阀门,关闭所述清水池阀门, 使滤液水进入所述沉淀池中,并溢流至所述循环池,开启所述循环水泵, 将所述循环池中的滤液水供向所述外部洗煤系统,最终将所述外部洗煤 系统的排出水输入至所述板框压滤机的压滤机进水端;
c、若浓度小于设定值,打开所述清水池阀门,关闭所述沉淀池阀门, 使所述清水池进水,开启所述清水水泵,将所述清水池中的滤液水供向 所述外部清洁用水系统。
8.根据权利要求7所述的板框压滤机滤液水处理方法,其特征在于, 所述a步骤中进一步包括,若检测到滤液水的浓度迅速增大,停止所述 板框压滤机工作,检查所述板框压滤机的滤布是否破损。
9.根据权利要求7所述的板框压滤机滤液水处理方法,其特征在于, 所述b步骤中进一步包括,将所述沉淀池底部的煤泥水输送至所述板框 压滤机的压滤机进水端。
10.根据权利要求7所述的板框压滤机滤液水处理方法,其特征在 于,所述c步骤中进一步包括,当外部清洁用水系统用水量较小或不需 要用水时,使清水池的水流至所述循环池中,用于向外部洗煤系统供水。
说明书
一种板框压滤机滤液水处理系统和处理方法
技术领域
本发明涉及废水回收循环利用的方法,尤其涉及一种板框压滤机滤 液水处理系统和处理方法。
背景技术
在工业生产中,为了节约水资源,并且减少废水排放量,需要将废 水处理回收利用。如在洗煤过程中,需要耗费大量的水,同时产生大量 的泥煤水,这些泥煤水都会通过相应地处理系统循环利用。目前常采用 板框压滤机作为脱水设备。如图1所示。现有技术中回收利用板框压滤 机的滤液水的方法主要是先将洗煤产生的泥煤水输入板框压滤机1′,经 过板框压滤机1′过滤后,将滤液水排入一个沉淀池2′进行沉降澄清,再 将沉淀澄清的滤液水传入循环池3′中,通过循环水泵100′供向外部的洗 煤系统4′使用,如脱泥水、脱介水或清扫水使用。外部洗煤系统4′洗煤 后产生的煤泥水经过洗煤系统分级后,产生的细颗粒煤泥水传入板框压 滤机1′进水端,再一次进行过滤回收利用,从而实现洗煤水的循环利用。
上述方法可以实现对洗煤废水回收利用。但存在一定的缺陷。由于 板框压滤机的滤液水杂质含量比较低、澄清度较高,特别是板框压滤机 后期排放的滤液水,这种水质澄清度更高。如果将这种滤液水作为脱泥 水、脱介水或清扫水使用,一定程度上浪费了这种滤液水。
因此,有必要设计一种板框压滤机滤液水处理系统和处理方法,这 种处理系统和方法可以高效、充分地利用滤液水,实现节约水资源,减 少环境污染的目的。
发明内容
有鉴于此,本发明的目的是提供一种板框压滤机滤液水处理系统和 处理方法,提高滤液水利用率,使生产中节约用水,减少环境污染。
本发明提供的板框压滤机滤液水处理系统包括板框压滤机、沉淀池 和循环池,所述板框压滤机包括压滤机进水端和压滤机排水端,还包括 清水池,所述清水池和所述沉淀池并联在所述压滤机排水端上,所述清 水池的进水端上设有清水池阀门,所述沉淀池的进水端上设有沉淀池阀 门;
所述清水池上设有用于向外部清洁用水系统供水的清水池第一出水 口;
所述沉淀池的上部设有沉淀池第一出水口,并且所述沉淀池第一出 水口与所述循环池的循环池进水端相连,所述循环池的循环池出水口向 外部洗煤系统供水,并且所述外部洗煤系统的排水端连接至所述压滤机 进水端。
进一步,所述清水池第一出水口连接有清水水泵,所述清水水泵为 所述清水池向所述外部清洁用水系统供水提供动力,所述循环池出水口 连接有循环水泵,所述循环水泵为所述循环池向所述外部洗煤系统供水 提供动力。
进一步,所述清水池的上部还设有清水池第二出水口,所述清水池 第二出水口与所述循环池的所述循环池进水端相连通。
进一步,所述沉淀池的底部还设有沉淀池第二出水口,所述沉淀池 第二出水口通过外部的连接管道连接至所述压滤机进水端。
进一步,所述板框压滤机的压滤机排水端上设有用于检测所述滤液 水浓度的水质传感器,所述水质传感器与中央处理器相连,所述水质传 感器将检测信号传递给所述中央处理器,所述中央处理器根据所述检测 信号控制所述清水池阀门和所述沉淀池阀门的开闭。
进一步,所述沉淀池内添加有用于提高泥煤沉淀速度的凝聚剂和絮 凝剂。
本发明还公开了一种板框压滤机滤液水处理方法,包括以下步骤:
a、开启所述板框压滤机,检测所述板框压滤机排出的滤液水的浓度 是否大于设定值;
b、若浓度大于设定值,打开所述沉淀池阀门,关闭所述清水池阀门, 使滤液水进入所述沉淀池中,并溢流至所述循环池,开启所述循环水泵, 将所述循环池中的滤液水供向所述外部洗煤系统,最终将所述外部洗煤 系统的排出水输入至所述板框压滤机的压滤机进水端。
c、若浓度小于设定值,打开所述清水池阀门,关闭所述沉淀池阀门, 使所述清水池进水,开启所述清水水泵,将所述清水池中的滤液水供向 所述外部清洁用水系统。
进一步,所述a步骤中进一步包括,若检测到滤液水的浓度迅速增 大,停止所述板框压滤机工作,检查所述板框压滤机的滤布是否破损。
进一步,所述b步骤中进一步包括,将所述沉淀池底部的煤泥水输 送至所述板框压滤机的压滤机进水端。
进一步,所述c步骤中进一步包括,当外部清洁用水系统用水量较 小或不需要用水时,使清水池的水流至所述循环池中,用于向外部洗煤 系统供水。
采用上述技术方案,具有如下有益效果:
本发明提供的一种板框压滤机滤液水处理系统和处理方法,由于在 板框压滤机的排水端上并联连接了清水池和沉淀池,并且根据板框压滤 机的滤液水浓度分别开启或关闭清水池阀门和沉淀池阀门,使使杂质浓 度低的滤液水进入清水池,并供向外部清洁用水系统;而杂质浓度高的 滤液水进入沉淀池中,经过沉淀,使沉淀池中的滤液水浓度下降,而供 向外部洗煤系统中。本发明的处理系统和方法可以高效、充分地利用滤 液水,实现节约水资源,减少环境污染的目的。







