公布日:2024.04.26
申请日:2024.02.18
分类号:F28D7/04(2006.01)I;F28D21/00(2006.01)I;F22B3/04(2006.01)I;C02F1/06(2023.01)I;C02F1/04(2023.01)I
摘要
本发明公开了污水余热回收设备,属于余热回收领域,包括除污脱气罐,所述除污脱气罐的一侧设有真空相变罐,且除污脱气罐与真空相变罐之间设有通水闸门连通,所述通水闸门为止回型;所述真空相变罐内部靠近中间的位置固定连接有双层百叶网,且双层百叶网将真空相变罐内部隔离成闪蒸腔与蒸汽腔,所述闪蒸腔位于蒸汽腔下方,且闪蒸腔内部设有闪蒸辅助机构,所述蒸汽腔内部设有换热与冷凝水回收机构,所述换热与冷凝水回收机构,具体包括:固定在蒸汽腔内部的循环冷却水盘管,所述循环冷却水盘管的输入端与输出端均贯穿真空相变罐并延伸至外部。本发明,能够对余热进行有效的回收利用,提高余热回收效率,避免能源浪费。

权利要求书
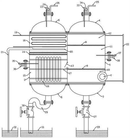
1.污水余热回收设备,其特征在于,包括除污脱气罐(1),所述除污脱气罐(1)的一侧设有真空相变罐(2),且除污脱气罐(1)与真空相变罐(2)之间设有通水闸门(13)连通,所述通水闸门(13)为止回型;所述真空相变罐(2)内部靠近中间的位置固定连接有双层百叶网(14),且双层百叶网(14)将真空相变罐(2)内部隔离成闪蒸腔(15)与蒸汽腔(16),所述闪蒸腔(15)位于蒸汽腔(16)下方,且闪蒸腔(15)内部设有闪蒸辅助机构,所述蒸汽腔(16)内部设有换热与冷凝水回收机构。
2.根据权利要求1所述的污水余热回收设备,其特征在于,所述换热与冷凝水回收机构,具体包括:固定在蒸汽腔(16)内部的循环冷却水盘管(19),所述循环冷却水盘管(19)的输入端与输出端均贯穿真空相变罐(2)并延伸至外部,且循环冷却水盘管(19)下方的蒸汽腔(16)内部固定连接有集水槽(20),所述集水槽(20)的输出端固定连接有冷凝水管(21),且冷凝水管(21)的输出口下方设置有净水槽(32)。
3.根据权利要求2所述的污水余热回收设备,其特征在于,所述蒸汽腔(16)顶端固定连接有蒸汽封盖(6),且蒸汽封盖(6)顶端中间位置设有第一压力传感器(24),所述第一压力传感器(24)的一侧设有第一温度传感器(23),且第一压力传感器(24)的另一侧设有空气脱气口(25)。
4.根据权利要求1所述的污水余热回收设备,其特征在于,所述闪蒸辅助机构,具体包括:固定在闪蒸腔(15)内部的热管篦(17),所述热管篦(17)的外表面设有多个竖直并列的热管管束(18)。
5.根据权利要求4所述的污水余热回收设备,其特征在于,所述闪蒸腔(15)底端固定连接有排水封盖(5),且排水封盖(5)的底端固定连接有U型管(29),所述U型管(29)输出端连接有泄水阀(30),且泄水阀(30)的输出口下方设置有泄水槽(31)。
6.根据权利要求4或5所述的污水余热回收设备,其特征在于,所述闪蒸腔(15)的一侧外壁上固定连接有第三压力传感器(36),且第三压力传感器(36)的上方设置有第三温度传感器(35)。
7.根据权利要求1所述的污水余热回收设备,其特征在于,所述除污脱气罐(1)内部靠近顶端的位置固定连接有百叶网(9),且除污脱气罐(1)内部靠近底端的位置固定连接有过滤网(8),所述除污脱气罐(1)内部被百叶网(9)与过滤网(8)从上至下依次分隔为脱气腔(12)、净水腔(11)、旋流除污腔(10),且脱气腔(12)与旋流除污腔(10)之间设有液位计(22),所述除污脱气罐(1)外侧面底端固定连接有与旋流除污腔(10)连通的入水管(7),且入水管(7)的径向与旋流除污腔(10)侧向水平相切。
8.根据权利要求7所述的污水余热回收设备,其特征在于,所述脱气腔(12)的顶端固定连接有脱气封盖(4),且脱气封盖(4)的顶端中间位置固定连接有第二压力传感器(34),所述第二压力传感器(34)的一侧设有第二温度传感器(33),且第二压力传感器(34)的另一侧设有空气脱气口(25)。
9.根据权利要求7所述的污水余热回收设备,其特征在于,所述旋流除污腔(10)的底端固定连接有沉渣封盖(3),且沉渣封盖(3)的底部输出端连接有排污阀(27),所述排污阀(27)的输出口下方设有排污水槽(28)。
10.根据权利要求7所述的污水余热回收设备,其特征在于,所述净水腔(11)的一侧外壁上设有第四温度传感器(37)与第四压力传感器(38),且第四温度传感器(37)位于第四压力传感器(38)的上方。
发明内容
本发明的目的在于提供污水余热回收设备,能够对余热进行有效的回收利用,提高余热回收效率,避免能源浪费,以解决上述背景技术中提出的问题。
为实现上述目的,本发明提供如下技术方案:
污水余热回收设备,包括除污脱气罐,所述除污脱气罐的一侧设有真空相变罐,且除污脱气罐与真空相变罐之间设有通水闸门连通,所述通水闸门为止回型;
所述真空相变罐内部靠近中间的位置固定连接有双层百叶网,且双层百叶网将真空相变罐内部隔离成闪蒸腔与蒸汽腔,所述闪蒸腔位于蒸汽腔下方,且闪蒸腔内部设有闪蒸辅助机构,所述蒸汽腔内部设有换热与冷凝水回收机构。
作为本发明进一步的方案:所述换热与冷凝水回收机构,具体包括:固定在蒸汽腔内部的循环冷却水盘管,所述循环冷却水盘管的输入端与输出端均贯穿真空相变罐并延伸至外部,且循环冷却水盘管下方的蒸汽腔内部固定连接有集水槽,所述集水槽的输出端固定连接有冷凝水管,且冷凝水管的输出口下方设置有净水槽。
作为本发明再进一步的方案:所述蒸汽腔顶端固定连接有蒸汽封盖,且蒸汽封盖顶端中间位置设有第一压力传感器,所述第一压力传感器的一侧设有第一温度传感器,且第一压力传感器的另一侧设有空气脱气口。
作为本发明再进一步的方案:所述闪蒸辅助机构,具体包括:固定在闪蒸腔内部的热管篦,所述热管篦的外表面设有多个竖直并列的热管管束。
作为本发明再进一步的方案:所述闪蒸腔底端固定连接有排水封盖,且排水封盖的底端固定连接有U型管,所述U型管输出端连接有泄水阀,且泄水阀的输出口下方设置有泄水槽。
作为本发明再进一步的方案:所述闪蒸腔的一侧外壁上固定连接有第三压力传感器,且第三压力传感器的上方设置有第三温度传感器。
作为本发明再进一步的方案:所述除污脱气罐内部靠近顶端的位置固定连接有百叶网,且除污脱气罐内部靠近底端的位置固定连接有过滤网,所述除污脱气罐内部被百叶网与过滤网从上至下依次分隔为脱气腔、净水腔、旋流除污腔,且脱气腔与旋流除污腔之间设有液位计,所述除污脱气罐外侧面底端固定连接有与旋流除污腔连通的入水管,且入水管的径向与旋流除污腔侧向水平相切。
作为本发明再进一步的方案:所述脱气腔的顶端固定连接有脱气封盖,且脱气封盖的顶端中间位置固定连接有第二压力传感器,所述第二压力传感器的一侧设有第二温度传感器,且第二压力传感器的另一侧设有空气脱气口。
作为本发明再进一步的方案:所述旋流除污腔的底端固定连接有沉渣封盖,且沉渣封盖的底部输出端连接有排污阀,所述排污阀的输出口下方设有排污水槽。
作为本发明再进一步的方案:所述净水腔的一侧外壁上设有第四温度传感器与第四压力传感器,且第四温度传感器位于第四压力传感器的上方。
与现有技术相比,本发明的有益效果是:
1、本申请能够对余热进行有效的回收利用,提高余热回收效率,避免能源浪费。
2、本申请通过设置的换热与冷凝水回收机构不仅能够换热回收余热,还能够回收冷凝水。
3、本申请能够在回收余热前,将污水中的杂质与气泡去除,从而保证余热回收的顺利运行。
(发明人:王卿;马占银;闫广;朱京京)






