公布日:2023.11.07
申请日:2023.09.11
分类号:C02F1/04(2023.01)I;C02F1/20(2023.01)I;C02F1/58(2023.01)I;C02F1/66(2023.01)I;B01D53/18(2006.01)I;C02F103/18(2006.01)N;C02F101/16(2006.01)N
摘要
本发明涉及氨氮废水脱氨领域,公开了一种半水煤气喷淋废水脱氨系统,包括气提脱氨塔、预热器、再沸器、液碱加药罐、氨气冷凝器和氨气吸收塔,预热器和液碱加药罐与气提脱氨塔内的喷淋管相连,再沸器连接于气提脱氨塔底部,气提脱氨塔出风口与冷凝器相连接,冷凝器的排气口与氨气吸收塔相连接。本发明具有以下优点和效果:蒸汽与含氨废水在塔内进行传质传热,含氨废水中的氨氮被转换为氨气脱除,氨气冷凝器和气液分离罐内高浓度氨气被排至氨气吸收塔回收,实现了对氨氮进行脱除和回收;通过将喷淋管设置喷淋管一和喷淋管二,喷淋管一使得外界水源对氨气进行吸收,喷淋管二使得喷淋管一喷淋得到的氨水再次对氨气进行吸收,提高了氨水的浓度。

权利要求书
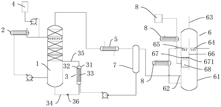
1.一种半水煤气喷淋废水脱氨系统,其特征在于:包括气提脱氨塔(1)、预热器(2)、再沸器(3)、液碱加药罐(4)、氨气冷凝器(5)和氨气吸收塔(6),所述预热器(2)和液碱加药罐(4)与所述气提脱氨塔(1)内的喷淋管相连,所述再沸器(3)连接于所述气提脱氨塔(1)底部,所述气提脱氨塔(1)出风口与所述冷凝器相连接,所述冷凝器的排气口与所述氨气吸收塔(6)相连接。
2.根据权利要求1所述的一种半水煤气喷淋废水脱氨系统,其特征在于:所述氨气冷凝器(5)与所述氨气吸收塔(6)之间设置有气液分离器(7),所述气液分离器(7)的气相出口连接于所述氨气吸收塔(6),所述气液分离器(7)的液相出口连接于所述再沸器(3)。
3.根据权利要求2所述的一种半水煤气喷淋废水脱氨系统,其特征在于:所述再沸器(3)包括壳体(31)和设置所述壳体(31)内的两支撑板(32),两支撑板(32)将所述壳体(31)内分隔为位于所述壳体(31)两端的回液腔和设置在两所述支撑板(32)之间的换热腔,两所述支撑板(32)之间固定连接有多根换热管(33),所述换热管(33)两端分别与两所述回液腔相连通,位于下方的所述换热腔与气提脱氨塔(1)底部之间连通有进液管(34),位于上方的所述换热腔与所述气提脱氨塔(1)侧壁之间设置有连通管(35),所述进液管(34)上设置有单向阀(36),所述单向阀(36)限制液体从换热腔流向所述气提脱氨塔(1)。
4.根据权利要求3所述的一种半水煤气喷淋废水脱氨系统,其特征在于:所述预热器(2)选用列管预热器(2),所述列管预热器(2)与气提脱氨塔(1)底部通过管道相连接。
5.根据权利要求4所述的一种半水煤气喷淋废水脱氨系统,其特征在于:所述氨气吸收塔(6)包括塔体(61),所述塔体(61)内设置有均位于所述塔体(61)侧壁的进气口(62)和位于所述塔体(61)顶部的出气口(63),所述进气口(62)与所述气液分离器(7)相连,所述塔体(61)内设置有位于所述进气口(62)上方的喷淋管一(64)和喷淋管二(65),所述喷淋管一(64)通过管道与外界水源连接,所述喷淋管二(65)通过管道与所述塔体(61)底部连接,所述喷淋管一(64)与喷淋管二(65)之间设置有分隔板(66)。
6.根据权利要求5所述的一种半水煤气喷淋废水脱氨系统,其特征在于:所述分隔板(66)一侧倾斜设置有位于所述喷淋管二(65)下方的导向格栅(67),所述导向格栅(67)包括多个固定连接在所述塔体(61)内的V形板(671),所述V形板(671)的尖端朝向设置有进风口一侧,相邻两所述V形板(671)之间设置有间隙,所述导向格栅(67)低端设置有排液室(68)。
7.根据权利要求6所述的一种半水煤气喷淋废水脱氨系统,其特征在于:所述喷淋管二(65)与所述塔体(61)底部之间的管道上连接有换热器(81),所述排液室(68)通过管道连接有氨水罐(8)。
发明内容
本发明的目的是提供一种半水煤气喷淋废水脱氨系统,具有对废水进行脱氨的效果。
本发明的上述技术目的是通过以下技术方案得以实现的:一种半水煤气喷淋废水脱氨系统,其特征在于:包括气提脱氨塔、预热器、再沸器、液碱加药罐、氨气冷凝器和氨气吸收塔,所述预热器和液碱加药罐与所述气提脱氨塔内的喷淋管相连,所述再沸器连接于所述气提脱氨塔底部,所述气提脱氨塔出风口与所述冷凝器相连接,所述冷凝器的排气口与所述氨气吸收塔相连接。
通过采用上述技术方案,液碱加药罐向废水中添加氢氧化钠溶液提高氨氮废水的碱度,氨废水在气提脱氨塔中上部向下,与气提脱氨塔内蒸汽进行逆流接触,采用再沸器对气提脱氨塔底部的废水进行间接加热形成蒸汽,蒸汽与含氨废水在塔内进行传质传热,含氨废水中的氨氮被转换为氨气脱除,塔顶富集的高浓度含氨气体进入氨气冷凝器,氨气冷凝器冷凝下来的氨水经回流泵回流至汽提脱氨塔,提高塔顶氨气浓度。氨气冷凝器和气液分离罐内高浓度氨气被排至氨气吸收塔回收。
本发明的进一步设置为:所述氨气冷凝器与所述氨气吸收塔之间设置有气液分离器,所述气液分离器的气相出口连接于所述氨气吸收塔,所述气液分离器的液相出口连接于所述再沸器。
通过采用上述技术方案,从氨气冷凝器排除的气体中含有部分氨水,通过气液分离器对气体中氨水进行分离,分离后的氨水再次进入到再沸器中在沸形成氨气和水蒸气,不含水的氨气进入到氨气吸收塔中。
本发明的进一步设置为:所述再沸器包括壳体和设置所述壳体内的两支撑板,两支撑板将所述壳体内分隔为位于所述壳体两端的回液腔和设置在两所述支撑板之间的换热腔,两所述支撑板之间固定连接有多根换热管,所述换热管两端分别与两所述回液腔相连通,位于下方的所述换热腔与气提脱氨塔底部之间连通有进液管,位于上方的所述换热腔与所述气提脱氨塔侧壁之间设置有连通管,所述进液管上设置有单向阀,所述单向阀限制液体从换热腔流向所述气提脱氨塔。
通过采用上述技术方案,设置在进液管上的单向阀限制液体从换热腔流向所述气提脱氨塔,使得进入再沸器的氨水充分在沸。
本发明的进一步设置为:所述预热器选用列管预热器,所述列管预热器与气提脱氨塔底部通过管道相连接。
通过采用上述技术方案,气提脱氨塔底部液面越来越高,需要排出液体含有大量的热,热的液体通过管道输入到列管换热器对进入到气提脱氨塔的废水进行预热,提高了热能的利用率,促进氨气的挥发。
本发明的进一步设置为:所述氨气吸收塔包括塔体,所述塔体内设置有均位于所述塔体侧壁的进气口和位于所述塔体顶部的出气口,所述进气口与所述气液分离器相连,所述塔体内设置有位于所述进气口上方的喷淋管一和喷淋管二,所述喷淋管一通过管道与外界水源连接,所述喷淋管二通过管道与所述塔体底部连接,所述喷淋管一与喷淋管二之间设置有分隔板。
通过采用上述技术方案,将喷淋管设置喷淋管一和喷淋管二,喷淋管一使得外界水源对氨气进行吸收,喷淋管二使得喷淋管一喷淋得到的氨水再次对氨气进行吸收,提高了氨水的浓度。
本发明的进一步设置为:所述分隔板一侧倾斜设置有位于所述喷淋管二下方的导向格栅,所述导向格栅包括多个固定连接在所述塔体内的V形板,所述V形板的尖端朝向设置有进风口一侧,相邻两所述V形板之间设置有间隙,所述导向格栅低端设置有排液室。
通过采用上述技术方案,分隔板对喷淋管一和喷淋管二下方吸收得到的氨水进行分离,进入到氨气吸收塔的气体从相邻两所述V形板之间设置的间隙穿过,与喷淋管二喷淋的液体制的氨水后,氨水落到V形板的凹槽中,氨水沿着V形板的凹槽流向排液室。
本发明的进一步设置为:所述喷淋管二与所述塔体底部之间的管道上连接有换热器,所述排液室通过管道连接有氨水罐。
通过采用上述技术方案,氨气溶于水放热,换热器对进入喷淋管二的氨水进行降温,提高氨气的溶解度,从排液室流出的氨水进入到氨水罐进行收集。
本发明的有益效果是:
1.蒸汽与含氨废水在塔内进行传质传热,含氨废水中的氨氮被转换为氨气脱除,塔顶富集的高浓度含氨气体进入氨气冷凝器,氨气冷凝器冷凝下来的氨水经回流泵回流至汽提脱氨塔,提高塔顶氨气浓度。氨气冷凝器和气液分离罐内高浓度氨气被排至氨气吸收塔回收,实现了对氨氮进行脱除和回收;
2.通过将喷淋管设置喷淋管一和喷淋管二,喷淋管一使得外界水源对氨气进行吸收,喷淋管二使得喷淋管一喷淋得到的氨水再次对氨气进行吸收,提高了氨水的浓度;
3.分隔板对喷淋管一和喷淋管二下方吸收得到的氨水进行分离,进入到氨气吸收塔的气体从相邻两所述V形板之间设置的间隙穿过,与喷淋管二喷淋的液体制的氨水后,氨水落到V形板的凹槽中,氨水沿着V形板的凹槽流向排液室。
(发明人:杜峰;江海艳;张道军;秦万东;童飞;姚阳杰)






