公布日:2024.04.09
申请日:2023.11.28
分类号:C02F3/12(2023.01)I;C02F7/00(2006.01)I;C02F101/16(2006.01)N
摘要
本发明涉及污水处理的技术领域,它涉及一种污水脱氮系统及其方法,包括调节池、SRB池和污泥池,SRB池内具有第一反应区和第二反应区,第一反应区外连接有第一混合单元,第一混合单元包括回流管路一、仓池一和超声波发生器一,第一反应区通过回流管路一将其内污水送至仓池一内,经超声波发生器一加工污水后,再送至第二反应池,第二反应区内设有填料单元,第二反应区外连接有第二混合单元,第二混合单元包括回流管路二、仓池二和超声波发生器二,第二反应池通过该回流管路二将其内污水送至仓池二内,经超声波发生器二加工污水后,再送至第一反应池,本发明提高污水处理能力。

权利要求书
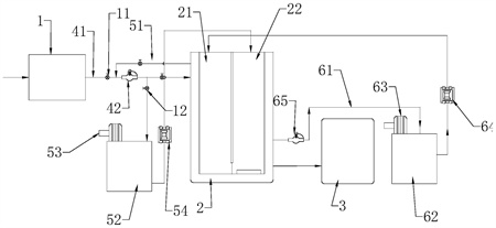
1.一种SBR污水处理系统,包括调节池(1)、SRB池(2)和污泥池(3),其特征在于:SRB池(2)内具有相互连通的第一反应区(21)和第二反应区(22),第一反应区(21)内有搅拌器,第二反应区(22)底部有曝气管,调节池(1)通过进水管(41)和提升泵(42)将污水送至第一反应区(21)内,第二反应区(22)通过排污管将污泥送至污泥池(3),第一反应区(21)外连接有第一混合单元,第一混合单元包括回流管路一(51)、仓池一(52)和超声波发生器一(53),第一反应区(21)通过回流管路一(51)将其内污水送至仓池一(52)内,经超声波发生器一(53)加工污水后,再由回流管路一(51)送至第二反应区(22),第二反应区(22)内设有填料单元,第二反应区(22)外连接有第二混合单元,第二混合单元包括回流管路二(61)、仓池二(62)和超声波发生器二(63),第二反应区通过该回流管路二(61)将其内污水送至仓池二(62)内,经超声波发生器二(63)加工污水后,再由回流管路二(61)送至第一反应区(21)。
2.根据权利要求1所述一种SBR污水处理系统,其特征在于:所述填料单元包括静置填料组和悬浮填料,静置填料组包括若干块填料骨架,填料骨架外面设有软性填料(74),软性填料(74)上富集有生物膜。
3.根据权利要求2所述一种SBR污水处理系统,其特征在于:所述填料骨架包括内芯板(71)、前封框(72)和后封框(73),前封框(72)和内芯板(71)之间构成用于安置软性填料(74)的前工位,后封框(73)和内芯板(71)之间构成用于安置软性填料(74)的后工位,前封框(72)及后封框(73)与内芯板(71)可拆卸连接。
4.根据权利要求3所述一种SBR污水处理系统,其特征在于:所述内芯板(71)包括通部和边部,通部呈镂空状,边部围绕通部的外周侧,所述前封框(72)和后封框(73)盖合在边部上,前封框(72)和后封框(73)上开设有若干连接孔,通过紧固件对接连接孔固定前封框(72)与后封框(73),在前封框(72)和后封框(73)上开设有相互连通的工位孔。
5.根据权利要求4所述一种SBR污水处理系统,其特征在于:所述第二反应区(22)上设有用于悬挂填料骨架的升降组件,升降组件包括辊轴、若干对应填料骨架数量设置的钢丝绳,钢丝绳一端和工位孔连接,另一端缠绕于辊轴上,辊轴的两端和第二反应区(22)转动连接,其中一端连接有驱动电机。
6.根据权利要求2所述一种SBR污水处理系统,其特征在于:所述悬浮填料包括呈镂空状的内核体(81)和若干与内核体(81)连接的外球体(82),外球体(82)呈镂空状,外球体(82)和内核体(81)通过软件体连接,软件体(83)外设有凹陷部。
7.根据权利要求1所述一种SBR污水处理系统,其特征在于:所述进水管(41)上,置于提升泵(42)的输入端和输出端分别设有电动阀,在回流管路一(51)上接有将仓池一(52)内污水送至第一反应区(21)的第一隔膜泵(54);在所述回流管路一(51)和进水管(41)连通,回流管路一(51)上对应提升泵(42)的输入端和输出端分别设有电动阀。
8.根据权利要求7所述一种SBR污水处理系统,其特征在于:所述回流管路二(61)上设有将第二反应区(22)内污水送至仓池二(62)内的输送泵(65),回流管路二(61)上还设有将仓池二(62)内的污水送回第一反应区(21)内的第二隔膜泵(64)。9.如权利要求1所述一种SBR污水处理系统的处理方法,其特征在于:包括如下步骤,S1、污水通过调节池(1)预处理后,通过提升泵(42)将水送至第一反应区内,在第一反应区内的搅拌器对污水搅拌,当第一反应区内的污水溢满第二反应区,在第二反应区内开始曝气,将填料投入到第二反应区内进行挂膜;S2、污水在第一反应区(21)内被搅拌的过程中,经回流管路一(51)进入仓池一(52)内,仓池一(52)内的污水被超声波发生器一(53)施加超声波,超声波的频率为30-50KHz,超声波维持时间为15-30min,污水经过超声波加工后经回流管路一(51)进入第二反应区(22)和第二反应区(22)内污水混合;S3、污水在第二反应区(22)内被曝气的过程中,经回流管路一(51)进入至仓池二(62),仓池二(62)内的污水被超声波发生器二(63)施加超声波,超声波的频率为40-60KHz,超声波维持时间为25-40min,污水经过超声波加工后经回流管路二(61)进入第一反应区(21)和第一反应区(21)内污水混合,形成循环;S4、第二反应区(22)停止进水和曝气后,进入沉淀时间,产生污泥和上清液,上清液通过滗水器被排出,完成一个污水处理运行周期。
发明内容
针对现有技术存在的不足,本发明的目的在于提供一种提高污水处理能力的SBR污水处理系统及其方法。
为实现上述目的,本发明提供了如下技术方案:
一种SBR污水处理系统,包括调节池、SRB池和污泥池,SRB池内具有相互连通的第一反应区和第二反应区,第一反应区内有搅拌器,第二反应区底部有曝气管,
调节池通过进水管和提升泵将污水送至第一反应区内,第二反应区通过排污管将污泥送至污泥池,
第一反应区外连接有第一混合单元,
第一混合单元包括回流管路一、仓池一和超声波发生器一,第一反应区通过回流管路一将其内污水送至仓池一内,经超声波发生器一加工污水后,再由回流管路一送至第二反应区,
第二反应区内设有填料单元,第二反应区外连接有第二混合单元,
第二混合单元包括回流管路二、仓池二和超声波发生器二,第二反应区通过该回流管路二将其内污水送至仓池二内,经超声波发生器二加工污水后,再由回流管路二送至第一反应区。
本发明进一步设置为:所述填料单元包括静置填料组和悬浮填料,静置填料组包括若干块填料骨架,填料骨架外面设有软性填料,软性填料上富集有生物膜。
本发明进一步设置为:所述填料骨架包括内芯板、前封框和后封框,前封框和内芯板之间构成用于安置软性填料的前工位,后封框和内芯板之间构成用于安置软性填料的后工位,前封框及后封框与内芯板可拆卸连接。
本发明进一步设置为:所述内芯板包括通部和边部,通部呈镂空状,边部围绕通部的外周侧,所述前封框和后封框盖合在边部上,前封框和后封框上开设有若干连接孔,通过紧固件对接连接孔固定前封框与后封框,在前封框和后封框上开设有相互连通的工位孔。
本发明进一步设置为:所述第二反应区上设有用于悬挂填料骨架的升降组件,升降组件包括辊轴、若干对应填料骨架数量设置的钢丝绳,钢丝绳一端和工位孔连接,另一端缠绕于辊轴上,辊轴的两端和第二反应区转动连接,其中一端连接有驱动电机。
本发明进一步设置为:所述悬浮填料包括呈镂空状的内核体和若干与内核体连接的外球体,外球体呈镂空状,外球体和内核体通过软件体连接,软件体外设有凹陷部。
本发明进一步设置为:所述进水管上,置于提升泵的输入端和输出端分别设有电动阀,在回流管路一上接有将仓池一内污水送至第一反应区的第一隔膜泵;
在所述回流管路一和进水管连通,回流管路一上对应提升泵的输入端和输出端分别设有电动阀。
本发明进一步设置为:所述回流管路二上设有将第二反应区内污水送至仓池二内的输送泵,回流管路二上还设有将仓池二内的污水送回第一反应区内的第二隔膜泵。
一种SBR污水处理系统的处理方法,包括如下步骤,
S1、污水通过调节池预处理后,通过提升泵将水送至第一反应区内,在第一反应区内的搅拌器对污水搅拌,当第一反应区内的污水溢满第二反应区,在第二反应区内开始曝气,将填料投入到第二反应区内进行挂膜;
S2、污水在第一反应区内被搅拌的过程中,经回流管路一进入仓池一内,仓池一内的污水被超声波发生器一施加超声波,超声波的频率为30-50KHz,超声波维持时间为15-30min,污水经过超声波加工后经回流管路一进入第二反应区和该区域内污水混合;
S3、污水在第二反应区内被曝气的过程中,经回流管路一进入至仓池二,仓池二内的污水被超声波发生器二施加超声波,超声波的频率为40-60KHz,超声波维持时间为25-40min,污水经过超声波加工后经回流管路二进入第一反应区和该区域内污水混合,形成循环;
S4、第二反应区停止进水和曝气后,进入沉淀时间,产生污泥和上清液,上清液通过滗水器被排出,完成一个污水处理运行周期。
对比现有技术的不足,本发明的有益效果为:
降低了碳源的补充,减少了污泥回流的环节,从而提高整个污水处理的效率。
进一步降低氨氮的含量,确保后续流程化合物使用量的降低,节约了成本。
(发明人:李国锋)






