公布日:2024.04.09
申请日:2024.03.01
分类号:C02F9/00(2023.01)I;C02F1/42(2023.01)N;C02F1/467(2023.01)N;C02F1/72(2023.01)N;C02F1/38(2023.01)N;C02F101/20(2006.01)N
摘要
本发明提出了一种重金属污水的离心吸附处理设备,属于重金属污水处理领域,包括过滤装置过滤祛除重金属污水中的固体杂质;吸附组件连接在过滤装置之后并通过离子交换吸附手段从重金属污水中吸附出重金属元素以及通过电解催化氧化手段祛除重金属污水中的有机杂质;离心装置连接在吸附组件之后并对经过吸附组件处理后的污水进行离心处理从污水中离心分离出重金属沉淀物;通过吸附组件采用离子交换吸附手段从重金属污水中吸附出重金属元素,并采用电解催化氧化手段祛除重金属污水中的有机杂质,将重金属污水通过上述处理后形成沉淀与无机化合物水溶液的混合物,避免污水形成溶胶而避免降低污水流速,同时也利于将沉淀通过离心手段从污水中分离出来。

权利要求书
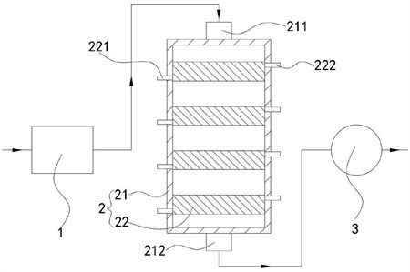
1.一种重金属污水的离心吸附处理设备,其特征在于,包括:过滤装置(1),过滤祛除重金属污水中的固体杂质;吸附组件(2),连接在过滤装置(1)之后并通过离子交换吸附手段从重金属污水中吸附出重金属元素以及通过电解催化氧化手段祛除重金属污水中的有机杂质;离心装置(3),连接在吸附组件(2)之后并对经过吸附组件(2)处理后的污水进行离心处理以从污水中离心分离出重金属沉淀物;所述吸附组件(2)包括,壳体(21),上下两端分别设置有进口(211)及出口(212);若干吸附单元(22),上下间隔布设在所述壳体(21)内;第一电极组件(23),能够通过离子交换吸附手段从重金属污水中吸附出重金属元素并形成沉淀物吸附在第一电极组件(23)上;第二电极组件(24),能够通过电解催化氧化手段祛除重金属污水中的有机杂质;氧化剂储罐,设置在壳体(21)外且内部储存有双氧水;其中,所述吸附单元(22)内沿上下方向分隔开设有至少一个第一通道(201)和至少一个第二通道(202),所述第一通道(201)及第二通道(202)交替设置,所述第一通道(201)上下两端分别与壳体(21)内部相连通,所述吸附单元(22)侧壁还设置有进液口(221)及出液口(222),所述进液口(221)及出液口(222)分别穿过壳体(21)与第二通道(202)的两侧相连通;所述吸附单元(22)内还沿上下方向间隔开设有若干通孔(203),各所述通孔(203)的两端沿第一通道(201)或者第二通道(202)延伸方向的垂直方向延伸,各所述通孔(203)的两端分别与第一通道(201)及第二通道(202)相连通;所述第一电极组件(23)设置在第一通道(201)内,流经所述过滤装置(1)的重金属污水从进口(211)进入壳体(21)内并经过各第一通道(201)后最终从出口(212)输出至离心装置(3),所述第一电极组件(23)与重金属污水接触并通过离子交换吸附手段从重金属污水中吸附出重金属元素并形成沉淀物吸附在第一电极组件(23)上;所述第二电极组件(24)设置在第二通道(202)内,所述氧化剂储罐内的双氧水从进液口(221)进入第二通道(202)内并从出液口(222)排出,所述第二电极组件(24)与双氧水接触并发生电解催化反应产生羟基自由基,羟基自由基通过所述通孔(203)进入第一通道(201)内并与重金属污水内的有机杂质发生氧化反应以祛除有机杂质;所述第一通道(201)内壁面上开设有若干微沟槽(204),各所述微沟槽(204)两端沿上下方向延伸,若干所述微沟槽(204)沿第一通道(201)延伸方向的垂直方向布设,各所述通孔(203)与微沟槽(204)相连通;所述第二电极组件(24)与双氧水接触并发生电解催化反应还产生氢气,氢气为气泡并通过通孔(203)喷射进入第一通道(201)内,所述气泡与微沟槽(204)形成减阻微结构并降低重金属污水流经第一通道(201)的阻力。
2.根据权利要求1所述的一种重金属污水的离心吸附处理设备,其特征在于:所述第一电极组件(23)包括第一电源(231)、若干第一正极片(232)及若干第一负极片(233);所述第一通道(201)内壁位于相邻微沟槽(204)之间的部分间隔形成若干突出部(223);所述第一电源(231)设置在壳体(21)外并供电;若干所述第一正极片(232)分别设置在各突出部(223)的表面上,若干所述第一正极片(232)依次串联并电性连接第一电源(231)的正极;若干所述第一负极片(233)分别设置在各微沟槽(204)底面,若干所述第一负极片(233)依次串联并电性连接第一电源(231)的负极;所述第二电极组件(24)包括第二电源(241)、若干第二正极片(242)及若干第二负极片(243);所述第二电源(241)设置在壳体(21)外并供电;若干第二正极片(242)及若干第二负极片(243)均设置在第二通道(202)内,若干第二正极片(242)及若干第二负极片(243)沿第二通道(202)延伸方向的垂直方向交替设置,各第二正极片(242)及各第二负极片(243)均一一对应的设置在各微沟槽(204)所在位置的背面;若干所述第二正极片(242)依次串联并电性连接第二电源(241)的正极,若干所述第二负极片(243)依次串联并电性连接第二电源(241)的负极。
3.根据权利要求2所述的一种重金属污水的离心吸附处理设备,其特征在于:所述第一通道(201)的两个相对的内壁面上的微沟槽(204)均错位设置,使各第一正极片(232)一一对应的对准各第一负极片(233)。
4.根据权利要求2所述的一种重金属污水的离心吸附处理设备,其特征在于:所述吸附单元(22)包括若干板单元(224),若干所述板单元(224)间隔设置在壳体(21)并围成第一通道(201)及第二通道(202),所述板单元(224)朝向第一通道(201)内的表面上开设微沟槽(204),所述板单元(224)朝向第二通道(202)的表面上开设通孔(203),两个所述板单元(224)之间夹紧若干第二正极片(242)及若干第二负极片(243)。
5.根据权利要求4所述的一种重金属污水的离心吸附处理设备,其特征在于:所述板单元(224)包括,第一基体(2241),外表面上并行开设有若干微沟槽(204)且内部开设有通孔(203);第二基体(2242),敷设在所述第一基体(2241)外表面位于各微沟槽(204)以外的部分上并间隔形成若干突出部(223)。
6.根据权利要求5所述的一种重金属污水的离心吸附处理设备,其特征在于:所述板单元(224)的制作方法包括以下步骤,步骤一,采用相同的基材通过增材制造技术获得板状的第一基体(2241)及第二基体(2242),此时通孔(203)朝向第二基体(2242)的端部为封闭状态,在所述第一基体(2241)上表面通过超精密加工技术加工并挖去部分第一基体(2241),加工获得若干沟槽区域,各所述沟槽区域的宽度小于微沟槽(204)的宽度且不与通孔(203)相连通;步骤二,在所述第一基体(2241)上的沟槽区域内填入第一负极片(233)的基材并通过激光进行熔覆烧结,使用机械粗化处理所述第一负极片(233)的基材表面及第二基体(2242)下表面,再将所述第一基体(2241)及第一负极片(233)的基材同时与第二基体(2242)下表面之间用激光进行熔覆烧结;步骤三,在所述第二基体(2242)的上表面敷设第一正极片(232)的基材并通过激光进行熔覆烧结,在所述第二基体(2242)上表面位于原沟槽区域的位置通过超精密加工技术进行加工并挖空部分第二基体(2242)及部分第一正极片(232)的基材以及挖去部分第一基体(2241)及部分第一负极片(233)的基材,加工获得若干微沟槽(204),所述微沟槽(204)的深度小于沟槽区域的深度,并保留部分第一负极片(233)的基材使其在微沟槽(204)内形成第一负极片(233),并使微沟槽(204)与通孔(203)相连通。
7.根据权利要求1所述的一种重金属污水的离心吸附处理设备,其特征在于:各所述通孔(203)与微沟槽(204)的连通部位为微沟槽(204)底面边缘夹角部位。
8.根据权利要求2所述的一种重金属污水的离心吸附处理设备,其特征在于:所述第一通道(201)内的相对两个内壁面上的突出部(223)表面的间距为1cm-2cm。
发明内容
有鉴于此,本发明提出了一种重金属污水的离心吸附处理设备,用于解决重金属污水含有大量的有机物质,重金属离子吸附沉降会在污水内形成大量的絮凝产物,导致有机物质及絮凝产物作为分散相能够均匀分散在液体水这一连续相内,造成污水转变为溶胶,降低污水流速以及造成絮凝产物无法被完全离心祛除的问题。
本发明的技术方案是这样实现的:本发明提供了一种重金属污水的离心吸附处理设备,包括过滤装置,过滤祛除重金属污水中的固体杂质;吸附组件,连接在过滤装置之后并通过离子交换吸附手段从重金属污水中吸附出重金属元素以及通过电解催化氧化手段祛除重金属污水中的有机杂质;离心装置,连接在吸附组件之后并对经过吸附组件处理后的污水进行离心处理以从污水中离心分离出重金属沉淀。
在以上技术方案的基础上,优选的,吸附组件包括壳体,上下两端分别设置有进口及出口;若干吸附单元,上下间隔布设在壳体内;第一电极组件,能够通过离子交换吸附手段从重金属污水中吸附出重金属元素并形成沉淀物吸附在第一电极组件上;第二电极组件,能够通过电解催化氧化手段祛除重金属污水中的有机杂质;氧化剂储罐,设置在壳体外且内部储存有双氧水;其中,吸附单元内沿上下方向分隔开设有至少一个第一通道和至少一个第二通道,第一通道及第二通道交替设置,第一通道上下两端分别与壳体内部相连通,吸附单元侧壁还设置有进液口及出液口,进液口及出液口分别穿过壳体与第二通道的两侧相连通;吸附单元内还沿上下方向间隔开设有若干通孔,各通孔的两端沿第一通道或者第二通道延伸方向的垂直方向延伸,各通孔的两端分别与第一通道及第二通道相连通;第一电极组件设置在第一通道内,流经过滤装置的重金属污水从进口进入壳体内并经过各第一通道后最终从出口输出至离心装置,第一电极组件与重金属污水接触并通过离子交换吸附手段从重金属污水中吸附出重金属元素并形成沉淀物吸附在第一电极组件上;第二电极组件设置在第二通道内,氧化剂储罐内的双氧水从进液口进入第二通道内并从出液口排出,第二电极组件与双氧水接触并发生电解催化反应产生羟基自由基,羟基自由基通过通孔进入第一通道内并与重金属污水内的有机杂质发生氧化反应以祛除有机杂质。
更进一步优选的,第一通道内壁面上开设有若干微沟槽,各微沟槽两端沿上下方向延伸,若干微沟槽沿第一通道延伸方向的垂直方向布设,各通孔与微沟槽相连通;第二电极组件与双氧水接触并发生电解催化反应还产生氢气,氢气为气泡并通过通孔喷射进入第一通道内,气泡与微沟槽形成减阻微结构并降低重金属污水流经第一通道的阻力。
更进一步优选的,第一电极组件包括第一电源、若干第一正极片及若干第一负极片;第一通道内壁位于相邻微沟槽之间的部分间隔形成若干突出部;第一电源设置在壳体外并供电;若干第一正极片分别设置在各突出部的表面上,若干第一正极片依次串联并电性连接第一电源的正极;若干第一负极片分别设置在各微沟槽底面,若干第一负极片依次串联并电性连接第一电源的负极;第二电极组件包括第二电源、若干第二正极片及若干第二负极片;第二电源设置在壳体外并供电;若干第二正极片及若干第二负极片均设置在第二通道内,若干第二正极片及若干第二负极片沿第二通道延伸方向的垂直方向交替设置,各第二正极片及各第二负极片均一一对应的设置在各微沟槽所在位置的背面;若干第二正极片依次串联并电性连接第二电源的正极,若干第二负极片依次串联并电性连接第二电源的负极。
更进一步优选的,第一通道的两个相对的内壁面上的微沟槽均错位设置,使各第一正极片一一对应的对准各第一负极片。
更进一步优选的,吸附单元包括若干板单元,若干板单元间隔设置在壳体并围成第一通道及第二通道,板单元朝向第一通道内的表面上开设微沟槽,板单元朝向第二通道的表面上开设通孔,两个板单元之间夹紧若干第二正极片及若干第二负极片。
更进一步优选的,板单元包括第一基体,外表面上并行开设有若干微沟槽且内部开设有通孔;第二基体,敷设在第一基体外表面位于各微沟槽以外的部分上并间隔形成若干突出部。
更进一步优选的,板单元的制作方法包括以下步骤,步骤一,采用相同的基材通过增材制造技术获得板状的第一基体及第二基体,此时通孔朝向第二基体的端部为封闭状态,在第一基体上表面通过超精密加工技术加工并挖去部分第一基体,加工获得若干沟槽区域,各沟槽区域的宽度小于微沟槽的宽度且不与通孔相连通;步骤二,在第一基体上的沟槽区域内填入第一负极片的基材并通过激光进行熔覆烧结,使用机械粗化处理第一负极片的基材表面及第二基体下表面,再将第一基体及第一负极片的基材同时与第二基体下表面之间用激光进行熔覆烧结;步骤三,在第二基体的上表面敷设第一正极片的基材并通过激光进行熔覆烧结,在第二基体上表面位于原沟槽区域的位置通过超精密加工技术进行加工并挖空部分第二基体及部分第一正极片的基材以及挖去部分第一基体及部分第一负极片的基材,加工获得若干微沟槽,微沟槽的深度小于沟槽区域的深度,并保留部分第一负极片的基材使其在微沟槽内形成第一负极片,并使微沟槽与通孔相连通。
更进一步优选的,各通孔与微沟槽的连通部位为微沟槽底面边缘夹角部位。
更进一步优选的,第一通道内的相对两个内壁面上的突出部表面的间距为1cm-2cm。
本发明的一种重金属污水的离心吸附处理设备相对于现有技术具有以下有益效果:
(1)本发明通过吸附组件采用离子交换吸附手段从重金属污水中吸附出重金属元素,并采用电解催化氧化手段祛除重金属污水中的有机杂质,将重金属污水通过上述处理后形成重金属沉淀与无机化合物水溶液的混合物,避免污水形成溶胶而避免降低污水流速,同时也利于将重金属沉淀通过离心手段从污水中分离出来。
(2)本发明中围成吸附单元的板单元通过板状的上下基体叠加组成,通过两次加工并在加工间隔时在沟槽区域内填入电极片的基材,从而能够通过难度较低且工序步骤较短的加工流程获得结构较为复杂的板单元,实现了本发明吸附组件的批量制造。
(发明人:颜炳林;颜靖儒;颜靖翰)






