公布日:2024.12.13
申请日:2024.07.30
分类号:C02F11/13(2019.01)I;C02F11/127(2019.01)I;C02F103/16(2006.01)N
摘要
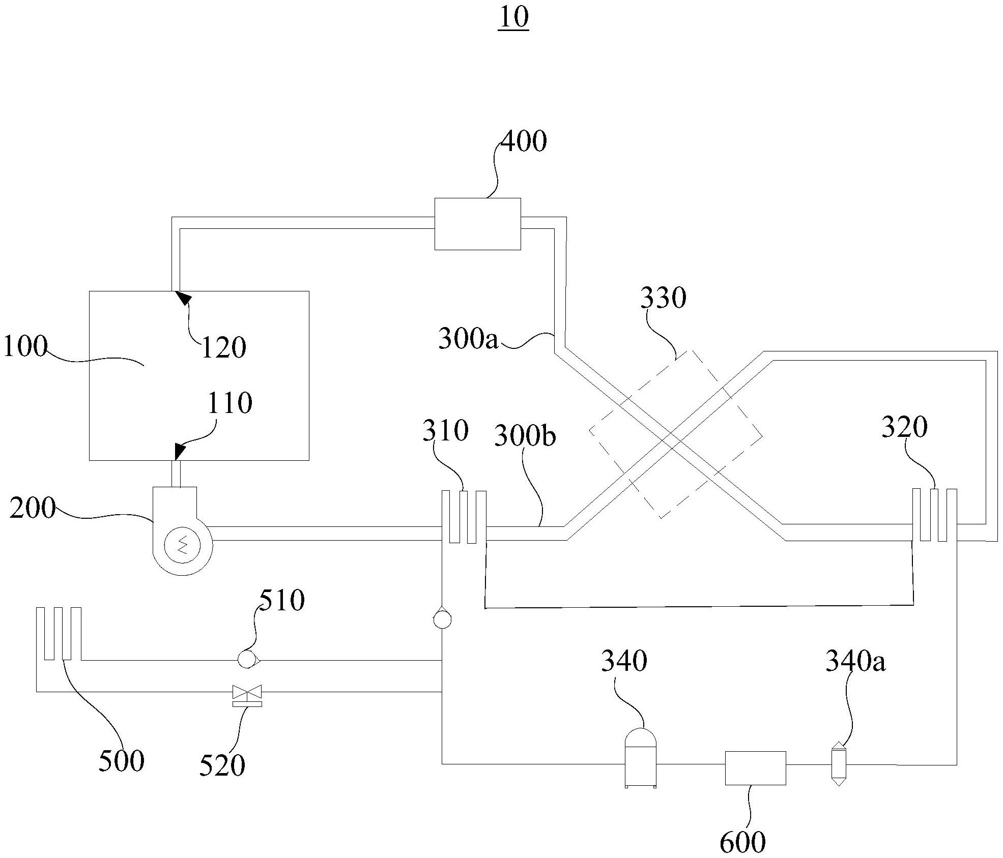
本公开提供一种电镀污泥干燥装置及污泥处理设备。上述的电镀污泥干燥装置包括料斗、离心风机及节能干燥组件,所述料斗开设有进风口及出风口,所述离心风机与所述进风口连通,所述节能干燥组件包括第一冷凝器、蒸发器、回热器、压缩机、第一管道及第二管道,所述第一管道与所述出风口连通,所述蒸发器用于制冷所述第一管道内的气体,所述第一冷凝器用于加热所述第二管道内的气体,所述回热器用于将第一管道内的高温气体与第二管道内的低温气体进行热交换,所述压缩机分别与所述第一冷凝器及所述蒸发器相连通,所述压缩机用于将气体制冷剂压缩,以向所述第一冷凝器导入高压常温气体气态制冷剂,以及吸入所述蒸发器产生的低压高温气体液态制冷剂。

权利要求书
1.一种电镀污泥干燥装置,其特征在于,包括:料斗,所述料斗内部用于容置污泥,所述料斗开设有进风口及出风口;离心风机,所述离心风机与所述进风口连通;节能干燥组件,所述节能干燥组件包括第一冷凝器、蒸发器、回热器、压缩机、第一管道及第二管道,所述第一管道与所述出风口连通,所述蒸发器与所述第一管道对应设置,所述蒸发器用于制冷所述第一管道内的气体,所述第一冷凝器与所述第二管道对应设置,所述第一冷凝器用于加热所述第二管道内的气体,所述第一管道与所述第二管道分别与所述回热器对应设置,所述回热器用于将第一管道内的高温气体与第二管道内的低温气体进行热交换;及,所述压缩机分别与所述第一冷凝器及所述蒸发器相连通,所述压缩机用于将气体制冷剂压缩,以向所述第一冷凝器导入高压常温气体气态制冷剂,以及吸入所述蒸发器产生的低压高温气体液态制冷剂。
2.根据权利要求1所述的电镀污泥干燥装置,其特征在于,所述压缩机与所述蒸发器之间的管路设有节流阀。
3.根据权利要求1所述的电镀污泥干燥装置,其特征在于,所述电镀污泥干燥装置还包括过滤器,所述过滤器安装于所述第一管道,并分别与所述出风口及所述蒸发器连通。
4.根据权利要求1所述的电镀污泥干燥装置,其特征在于,所述蒸发器设有排水口,所述排水口用于将冷凝水排出。
5.根据权利要求1所述的电镀污泥干燥装置,其特征在于,所述电镀污泥干燥装置还包括第二冷凝器,所述第二冷凝器一端与所述压缩机连通,所述第二冷凝器另一端与所述第一冷凝器连通。
6.根据权利要求5所述的电镀污泥干燥装置,其特征在于,所述第二冷凝器与所述第一冷凝器之间设有单向阀,所述第二冷凝器与所述压缩机之间设有电磁阀。
7.根据权利要求1所述的电镀污泥干燥装置,其特征在于,所述电镀污泥干燥装置还包括热交换器,所述热交换器分别与所述压缩机及所述蒸发器连通。
8.根据权利要求1所述的电镀污泥干燥装置,其特征在于,所述电镀污泥干燥装置还包括搅拌组件,所述搅拌组件包括驱动件及搅拌叶片,所述驱动件安装于所述料斗,所述驱动件的输出端与所述搅拌叶片固定连接。
9.根据权利要求8所述的电镀污泥干燥装置,其特征在于,所述搅拌叶片上开设有多个间隔设置的通孔。
10.一种污泥处理设备,其特征在于,包括权利要求1至9中任一项所述的电镀污泥干燥装置。
发明内容
本公开的目的是克服现有技术中的不足之处,提供一种干化速率较快、能耗较小且生产成本较低的电镀污泥干燥装置及污泥处理设备。
本公开的目的是通过以下技术方案来实现的:
一种电镀污泥干燥装置,包括:
料斗,所述料斗内部用于容置污泥,所述料斗开设有进风口及出风口;
离心风机,所述离心风机与所述进风口连通;
节能干燥组件,所述节能干燥组件包括第一冷凝器、蒸发器、回热器、压缩机、第一管道及第二管道,所述第一管道与所述出风口连通,所述蒸发器与所述第一管道对应设置,所述蒸发器用于制冷所述第一管道内的气体,所述第一冷凝器与所述第二管道对应设置,所述第一冷凝器用于加热所述第二管道内的气体,所述第一管道与所述第二管道分别与所述回热器对应设置,所述回热器用于将第一管道内的高温气体与第二管道内的低温气体进行热交换;及,
所述压缩机分别与所述第一冷凝器及所述蒸发器相连通,所述压缩机用于将制冷剂压缩,以向所述第一冷凝器导入高压常温气态制冷剂,以及吸入所述蒸发器产生的低压高温液态制冷剂。气体气体气体气体气体气体
在其中一个实施例中,所述压缩机与所述蒸发器之间的管路设有节流阀。
在其中一个实施例中,所述电镀污泥干燥装置还包括过滤器,所述过滤器安装于所述第一管道,并分别与所述出风口及所述蒸发器连通。
在其中一个实施例中,所述蒸发器设有排水口,所述排水口用于将冷凝水排出。
在其中一个实施例中,所述电镀污泥干燥装置还包括第二冷凝器,所述第二冷凝器一端与所述压缩机连通,所述第二冷凝器另一端与所述第一冷凝器连通。
在其中一个实施例中,所述第二冷凝器与所述第一冷凝器之间设有单向阀,所述第二冷凝器与所述压缩机之间设有电磁阀。
在其中一个实施例中,所述电镀污泥干燥装置还包括热交换器,所述热交换器分别与所述压缩机及所述蒸发器连通。
在其中一个实施例中,所述电镀污泥干燥装置还包括搅拌组件,所述搅拌组件包括驱动件及搅拌叶片,所述驱动件安装于所述料斗,所述驱动件的输出端与所述搅拌叶片固定连接。
在其中一个实施例中,所述搅拌叶片上开设有多个间隔设置的通孔。
一种污泥处理设备,包括上述任一实施例所述的电镀污泥干燥装置。
与现有技术相比,本公开至少具有以下优点:
1、上述电镀污泥干燥装置,压缩机做功对制冷剂进行压缩,以将制冷剂经过第一冷凝器时对第二管道进行制热,并使制冷剂经过蒸发器时对第一管道进行制冷,第一冷凝器对第二管道的气体加热,使得高温气体经过离心风机吹动后进入料斗的进风口,以使料斗内的污泥温度升高,此时污泥中的水分混合着气体经过出气口吹出,潮湿气体在第一管道内被蒸发器降温冷凝后成冷凝水排出,从而实现污泥的脱水干燥,且料斗内污泥与高温气体接触的面积较广,使得干化速率较快。
2、上述电镀污泥干燥装置,第一管道与第二管道分别与回热器对应设置,即第一管道与第二管道分别与回热器抵接,回热器将第一管道吹出的回风(较热的气体)与蒸发器出风(较冷的气体)进行热量交换,从而使得进入蒸发器的气体温度降低,进入第一冷凝器的气体温度升高,能有效地利用干燥过程中产生的余热,降低能耗,进而减少生产成本。
(发明人:刘仁和;曾维清;周小霞)






